GM Service Manual Online
For 1990-2009 cars only
Makes
🢒
Pontiac
🢒
1996
🢒
Grand Am
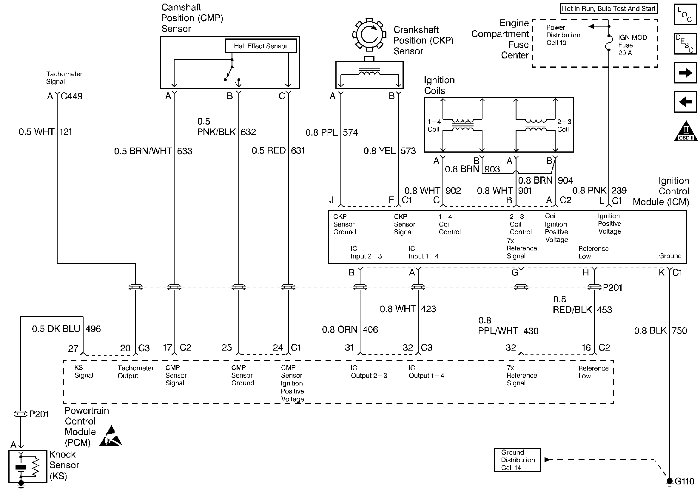
🢒 Ignition Controls
Ignition Controls
Ignition Controls
Engine Controls Components
Powertrain Control Module (PCM) General Description
Fuel Controls
Power, Ground, MIL, and DLC
OBD II Symbol Description Notice
Handling ESD Sensitive Parts Notice