GM Service Manual Online
For 1990-2009 cars only

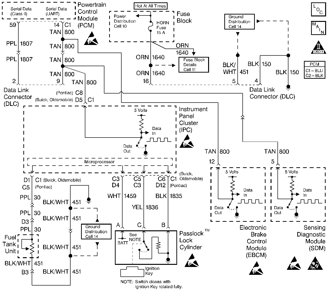
Object Number: 54762  Size: LF
Engine Controls Components
Power, Ground, MIL, and DLC
OBD II Symbol Description Notice
Engine Controls Connector End Views
SIR Caution
Handling ESD Sensitive Parts Notice
Handling ESD Sensitive Parts Notice
Handling ESD Sensitive Parts Notice
Handling ESD Sensitive Parts Notice
Handling ESD Sensitive Parts Notice

System Description

The PCM identifies engine misfire by detecting variations in crankshaft speed. Crankshaft speed variations can also occur when a vehicle is operated over a rough surface. The ABS (Anti-Lock Brake System) can detect if the vehicle is on a rough surface based on wheel acceleration/deceleration data supplied by each wheel speed sensor. This information is sent to the PCM by the EBCM (Electronic Brake Control Module) through the IPC (Instrument Panel Cluster) over the UART serial data line. The PCM then uses this information to determine if the crankshaft variations are being caused by an actual engine misfire or from being driven on a rough surface.

If the ABS is found to be malfunctioning, the PCM will still continue to detect for misfire. However, if a misfire DTC is set, this additional DTC will also be set, indicating that rough surface data was not usable during the misfire detection due to the ABS malfunction.

Conditions for Setting the DTC

    • A DTC P0300-P0304 has been set.
    • The vehicle speed is greater than 5 mph (8 km/h).
    • An ABS DTC was set.

Action Taken When the DTC Sets

    • The PCM will record the operating conditions at the time during which the diagnostic fails. This information will store in the Failure Records buffer.
    • A history DTC stores.
    • The coolant fan turns ON.

Conditions for Clearing the MIL/DTC

    • A history DTC will clear after 40 consecutive warm up cycles without a fault.
    • A scan tool can clear the MIL/DTCs.

Diagnostic Aids

The setting of this DTC indicates that a misfire was detected and that the PCM could not determine if the detected misfire was true or due to operating the vehicle on a rough surface. A misfire can be a true misfire with or without setting this DTC. Check the IPC and EBCM for poor connections at the UART serial data terminals. Be sure no true misfire exists after repairing the cause of this DTC. A DTC P1601 also set indicates that the fault may lie within the IPC serial data line, it's connections, or within the IPC.

Test Description

Number(s) below refer to the step number(s) on the Diagnostic Table.

  1. The Powertrain OBD System Check prompts the technician to complete some basic checks and store the freeze frame and failure records data on the scan tool if applicable. This creates an electronic copy of the data taken when the malfunction occurred. The information is then stored on the scan tool for later reference.

  2. ABS DTCs are found by selecting Chassis on the scan tool.

  3. Refer to Section 5E of the service manual for ABS DTCs and repairs.

  4. Be careful to clear only DTCs and not the captured information stored on the scan tool. The scan tool will issue a warning if this is about to happen.

  5. A DTC P1380 being reset indicates that the PCM is not receiving the correct information from the EBCM due to an ABS DTC.

  6. When DTC P1380 is set, an ABS DTC should also be set.

  7. Repair any condition that remains and is causing a misfire by following the table for any DTC that has set.

  8. The replacement PCMs must be reprogrammed and the crankshaft position system variation procedure must be preformed. Refer to the latest Techline procedure for the PCM reprogramming and also refer to the Powertrain Control Module (PCM) for the Crankshaft variation learn procedure .

DTC P1380-EBCM DTC Detected - Rough Road Data Unusable (Manual Trans.)

Step

Action

Value(s)

Yes

No

1

Was the Powertrain On-Board Diagnostic (OBD) System Check performed?

--

Go to Step 2

Go to Powertrain On Board Diagnostic (OBD) System Check

2

  1. Turn the ignition switch ON, with the engine OFF.
  2. Install a scan tool.
  3. Check for any ABS DTCs.

Were any ABS DTCs set?

--

Go to Step 3

Go to Step 4

3

Repair the condition causing the ABS DTC.

Is the action complete?

--

Go to Step 4

--

4

  1. Turn the ignition switch ON, with the engine OFF.
  2. Review the Freeze Frame data and note the parameters.
  3. Operate the vehicle within the Freeze Frame conditions and Conditions For Setting The DTC as noted while driving on a rough surface.

Did a misfire DTC set?

--

Go to Step 5

Go to Step 9

5

Was a DTC P1380 also set?

--

Go to Step 6

Go to Step 7

6

Did a ABS DTC also set?

--

Go to Step 3

Go to Step 8

7

Repair the condition causing the misfire.

Is the action complete?

--

Go to Step 9

--

8

Replace the PCM.

Is the action complete?

--

Go to Step 9

--

9

  1. Using the scan tool, clear the DTCs.
  2. Start the engine and idle at normal operating temperature.
  3. Operate the vehicle within the conditions for setting this DTC as specified in the supporting text.

Does the scan tool indicate that this diagnostic has ran and passed?

--

Go to Step 10

Go to Step 2

10

Check if any additional DTCs are set.

Are any DTCs displayed that has not been diagnosed?

--

Go to applicable DTC table

System OK