GM Service Manual Online
For 1990-2009 cars only
Makes
🢒
Pontiac
🢒
1998
🢒
Grand Am
🢒
Brakes
🢒
Hydraulic Brakes
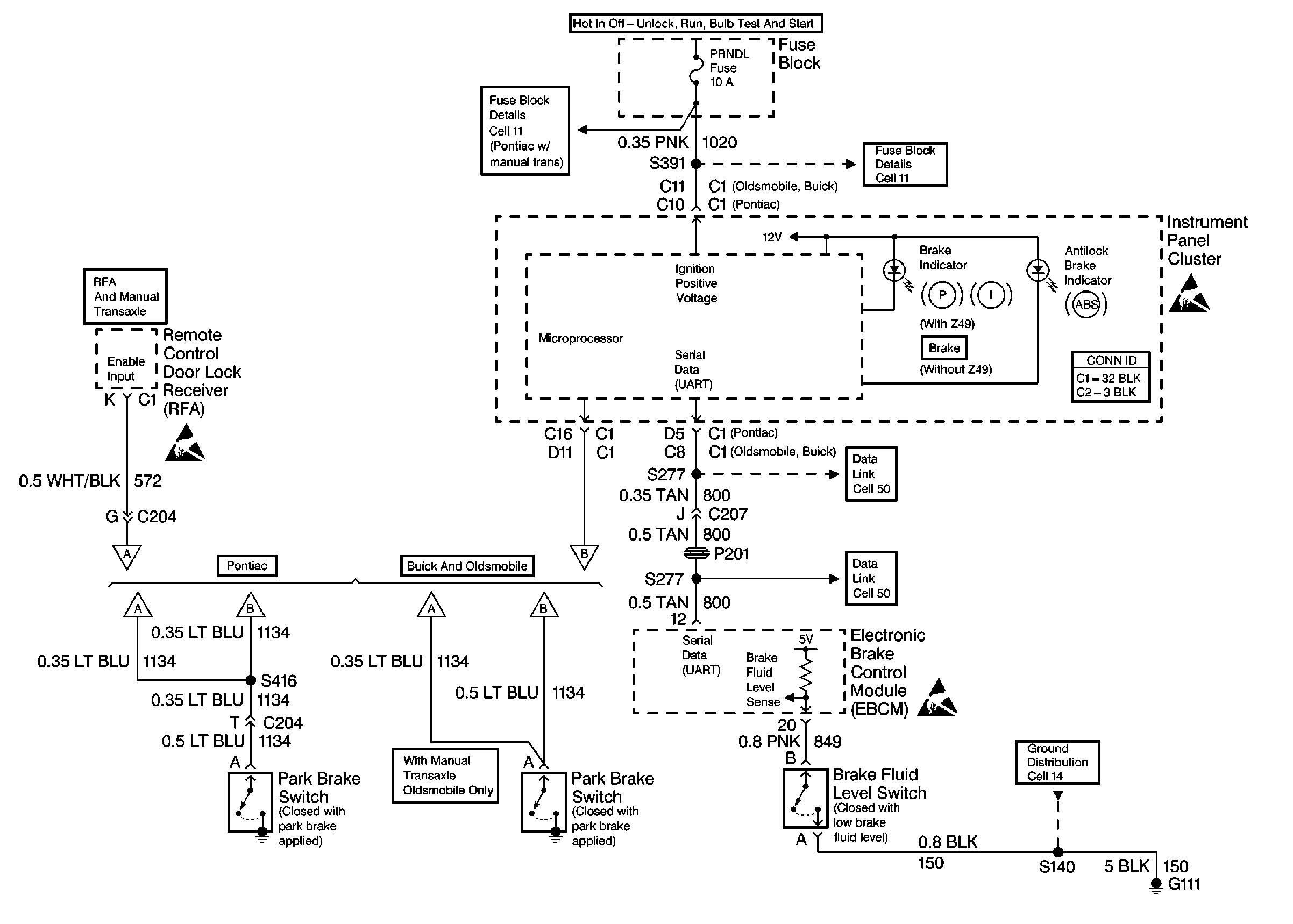
🢒 Brake Warning System Schematics
Instrument Cluster, Remote Control Door Lock Receiver, Electronic Brake Control Module and Switches
Handling Electrostatic Discharge Sensitive Parts Notice
Handling Electrostatic Discharge Sensitive Parts Notice
Handling Electrostatic Discharge Sensitive Parts Notice