GM Service Manual Online
For 1990-2009 cars only
Makes
🢒
Pontiac
🢒
1999
🢒
Grand Am
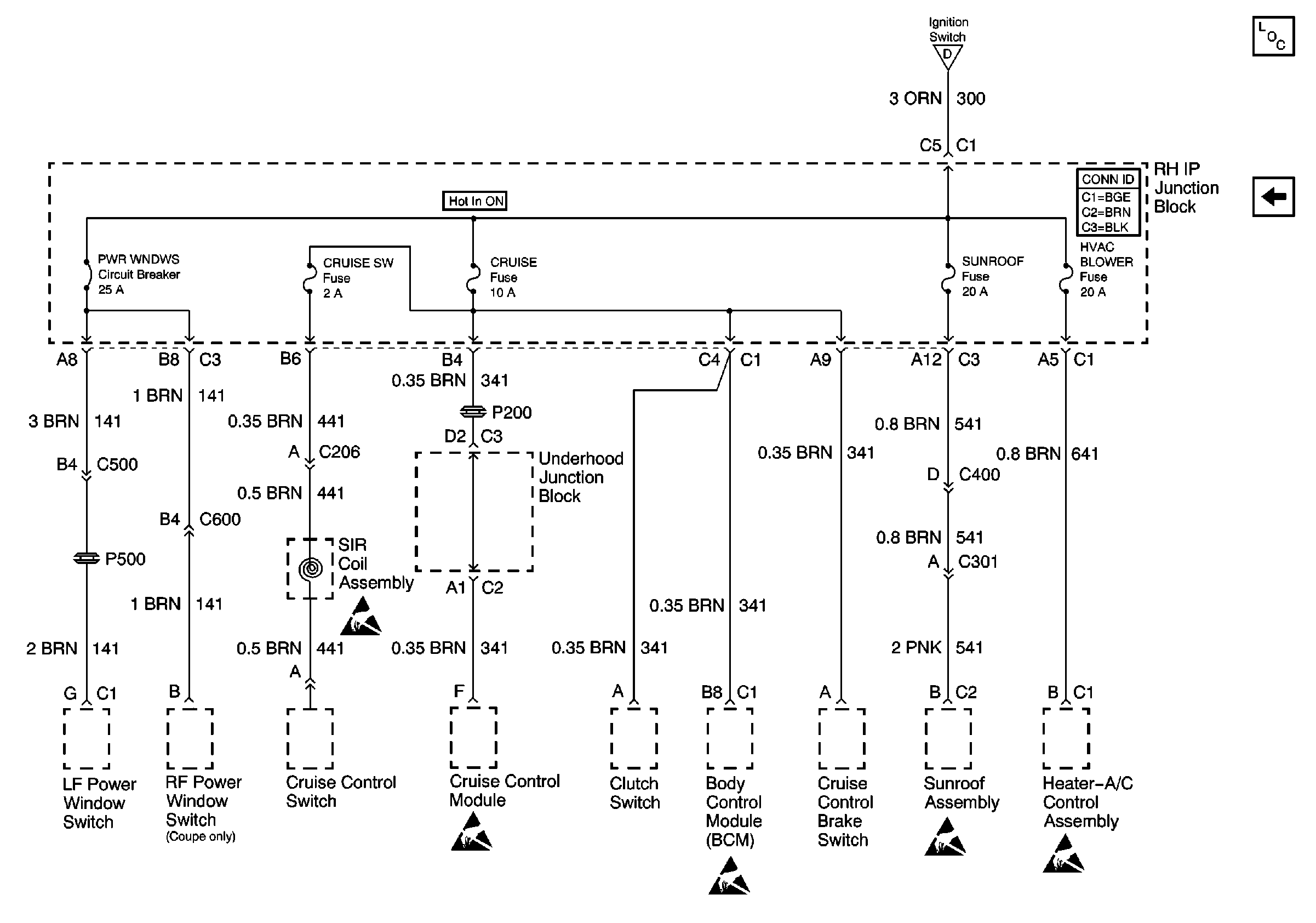
🢒 Cell 10: PWR WNDWS, CRUISE SW, CRUISE, SUNROOF, HVAC BLOWER
Cell 10: PWR WNDWS, CRUISE SW, CRUISE, SUNROOF, HVAC BLOWER
Cell 10: PWR WNDWS, CRUISE SW, CRUISE, SUNROOF, HVAC BLOWER
Power and Grounding Components
Cell 10: RR DEFOG, HORN, HI BLO MOT, RH BEC BATT, ABS
Cell 10: AIR BAG, TURN LPS, RDO ACC, WIPER, PCM ACC and IPC/BFC ACC FusEs
Handling ESD Sensitive Parts Notice
Handling ESD Sensitive Parts Notice
Handling ESD Sensitive Parts Notice
Handling ESD Sensitive Parts Notice
Handling ESD Sensitive Parts Notice