GM Service Manual Online
For 1990-2009 cars only
Makes
🢒
Pontiac
🢒
2000
🢒
Grand Am
🢒
Brakes
🢒
Hydraulic Brakes
🢒 Brake Warning System Schematics
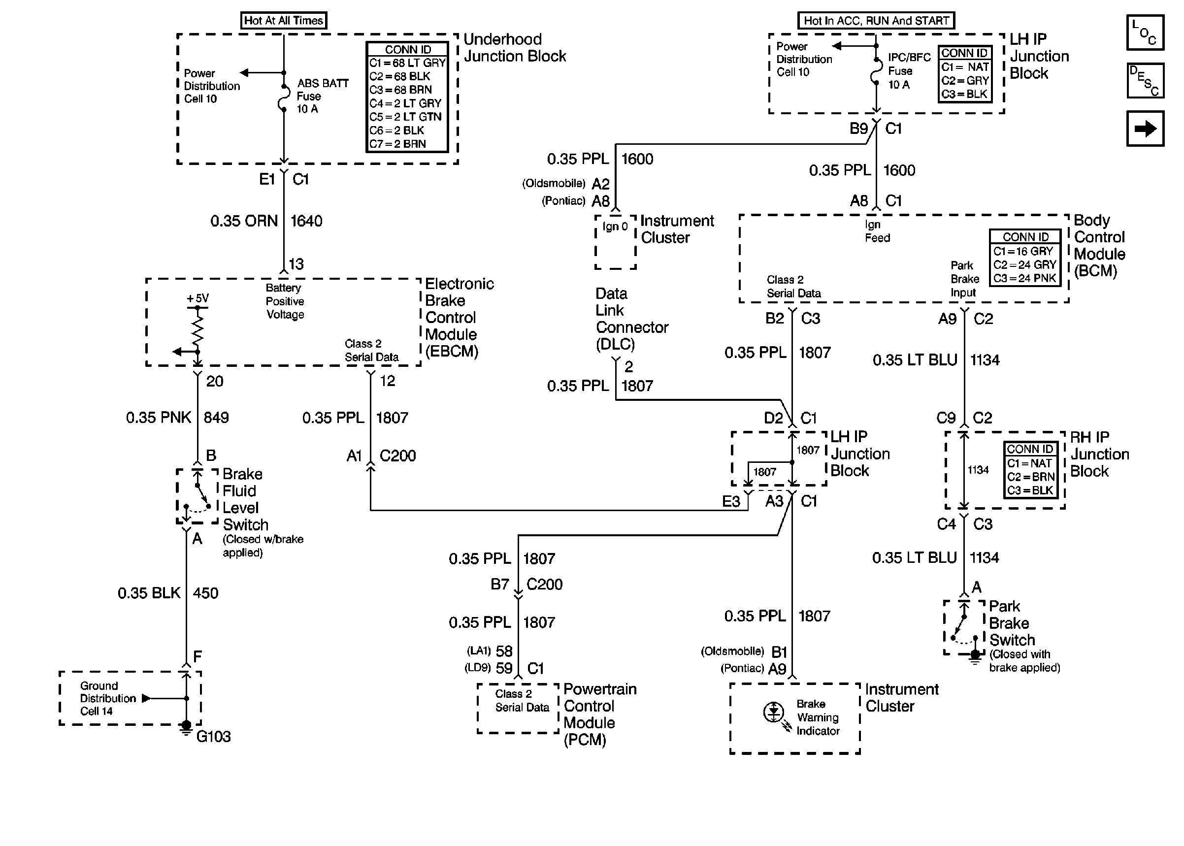
Figure
1:
Brake Warning Schematic
Master Cylinder Description
Hydraulic Brakes Components
Brake Warning Schematic
Power Distribution Schematics
Power Distribution Schematics
Ground Distribution Schematics
Figure
2:
Brake Warning Schematic
Hydraulic Brakes Components
Brake Warning Schematic
Exterior Lights Schematics
Handling ESD Sensitive Parts Notice