GM Service Manual Online
For 1990-2009 cars only
Makes
🢒
Pontiac
🢒
2000
🢒
Grand Am
🢒 2000 x130 SIR
2000 x130 SIR
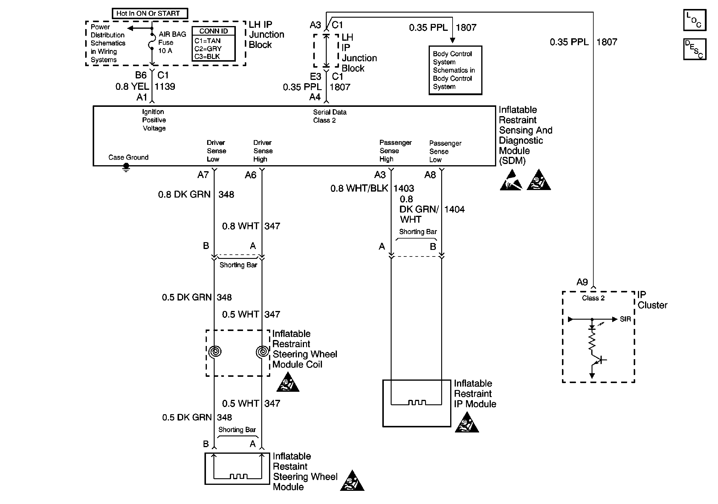
SIR Components
SIR System Component Description and Definitions
Handling ESD Sensitive Parts Notice
SIR Handling Caution
SIR Handling Caution
SIR Handling Caution
SIR Handling Caution
Power Distribution Schematics