GM Service Manual Online
For 1990-2009 cars only

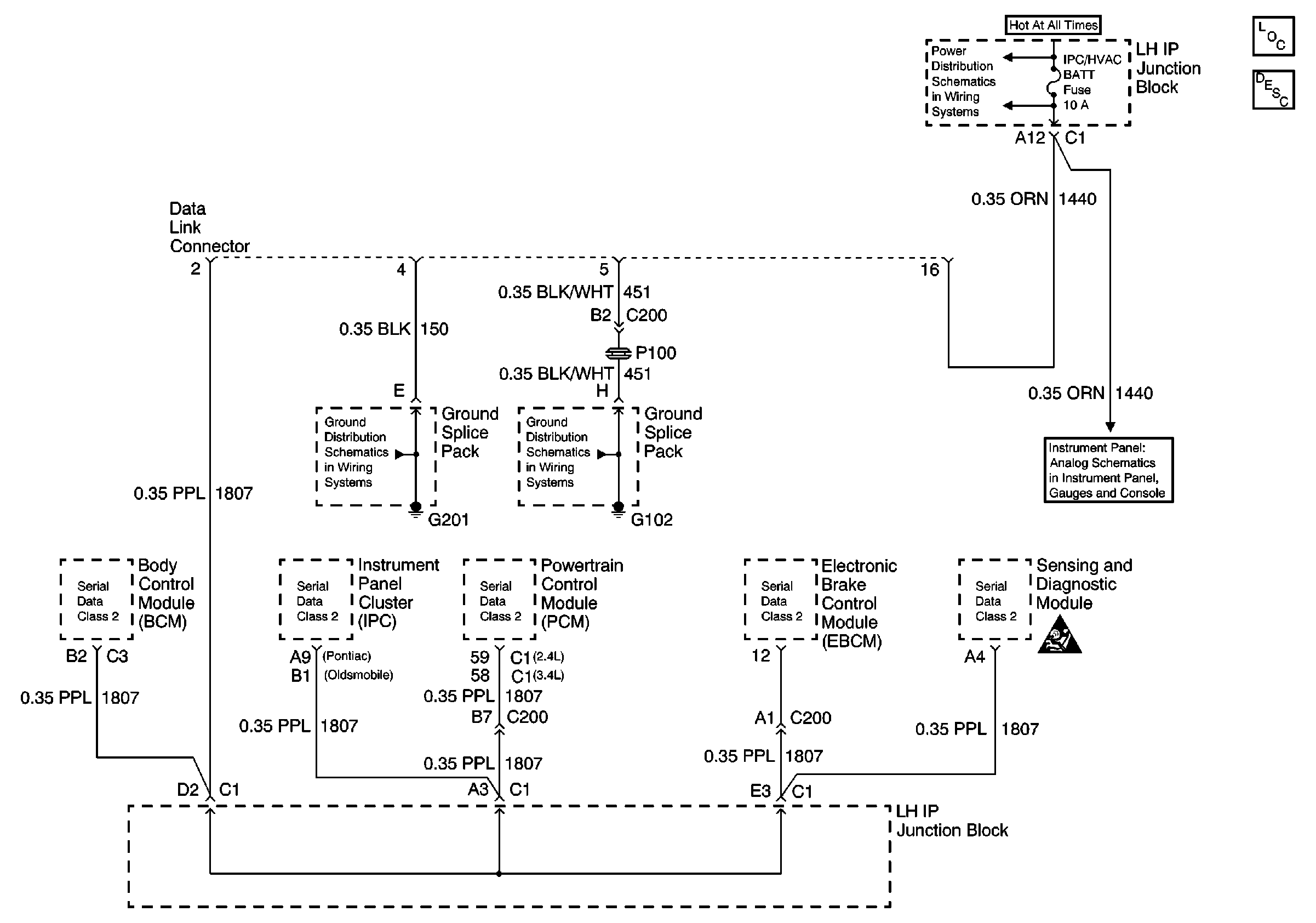
Refer to Engine Controls Schematics

Class 2 Data Lines


Object Number: 523908  Size: FS
Data Link Communications Components
Data Link Communications Circuit Description
Instrument Cluster: Analog Schematics
Ground Distribution Schematics
Ground Distribution Schematics
.

Circuit Description

The powertrain control module (PCM) uses the rough road information to enhance the misfire diagnostic by distinguishing crankshaft speed variations caused by driving on rough road surfaces from variations caused by true misfires. The EBTCM transmits rough road information based on inputs from the wheel speed sensors. If a loss of communication occurs which causes the PCM not to receive rough road information while DTC P0300 Engine Misfire Detected is requesting the malfunction indicator lamp (MIL), DTC P1381 will set.

Conditions for Running the DTC

    •  Engine load is less than 87 percent
    •  Engine speed is less than 5000 RPM
    •  Vehicle speed is more than 16 km/h (10 mph)
    •  A misfire DTC is occurring and requesting the MIL to be illuminated

Conditions for Setting the DTC

The PCM is detecting a loss of communication with the EBCM/EBTCM for at least 5 seconds.

Action Taken When the DTC Sets

The PCM stores conditions which were present when the DTC set as Failure Records only. This information will not be stored as Freeze Frame Records.

Conditions for Clearing the MIL/DTC

    • The DTC becomes history when the conditions for setting the DTC are no longer present.
    • The history DTC clears after 40 malfunction free warm-up cycles.
    • The PCM receives a clear code command from the scan tool.

Diagnostic Aids

Inspect for the following conditions:

Many situations may lead to an intermittent condition. Perform each inspection or test as directed.

Important: :  Remove any debris from the connector surfaces before servicing a component. Inspect the connector gaskets when diagnosing or replacing a component. Ensure that the gaskets are installed correctly. The gaskets prevent contaminate intrusion.

    • Loose terminal connection
       -  Use a corresponding mating terminal to test for proper tension. Refer to Testing for Intermittent Conditions and Poor Connections , and to Connector Repairs in Wiring Systems for diagnosis and repair.
       -  Inspect the harness connectors for backed out terminals, improper mating, broken locks, improperly formed or damaged terminals, and faulty terminal to wire connection. Refer to Testing for Intermittent Conditions and Poor Connections , and to Connector Repairs in Wiring Systems for diagnosis and repair.
    • Damaged harness--Inspect the wiring harness for damage. If the harness inspection does not reveal a problem, observe the display on the scan tool while moving connectors and wiring harnesses related to the sensor. A change in the scan tool display may indicate the location of the fault. Refer to Wiring Repairs in Wiring Systems for diagnosis and repair.
    •  Inspect the powertrain control module (PCM) and the engine grounds for clean and secure connections. Refer to Wiring Repairs in Wiring Systems for diagnosis and repair.

If the condition is determined to be intermittent, reviewing the Snapshot or Freeze Frame/Failure Records may be useful in determining when the DTC or condition was identified.

Step

Action

Values

Yes

No

1

Did you perform the Powertrain On Board Diagnostic (OBD) System Check?

--

Go to Step 2

Go to Powertrain On Board Diagnostic (OBD) System Check

2

Important:  If a loss of DLC data has already been diagnosed, clear this DTC and continue diagnosis with Powertrain On Board Diagnostic (OBD) System Check .

Are any ABS or UXXXX type DTCs present?

--

Go to applicable DTC

Go to Step 3

3

Important: The replacement PCM must be programmed.

Replace the PCM. Refer to Powertrain Control Module Replacement/Programming .

Did you complete the replacement?

--

Go to Step 4

--

4

  1. Review and record scan tool Fail Records data.
  2. Clear the DTCs.
  3. Attempt to start the vehicle.

Does the vehicle start and continue to run?

--

System OK

Go to Step 2