GM Service Manual Online
For 1990-2009 cars only
Makes
🢒
Pontiac
🢒
2002
🢒
Grand Am
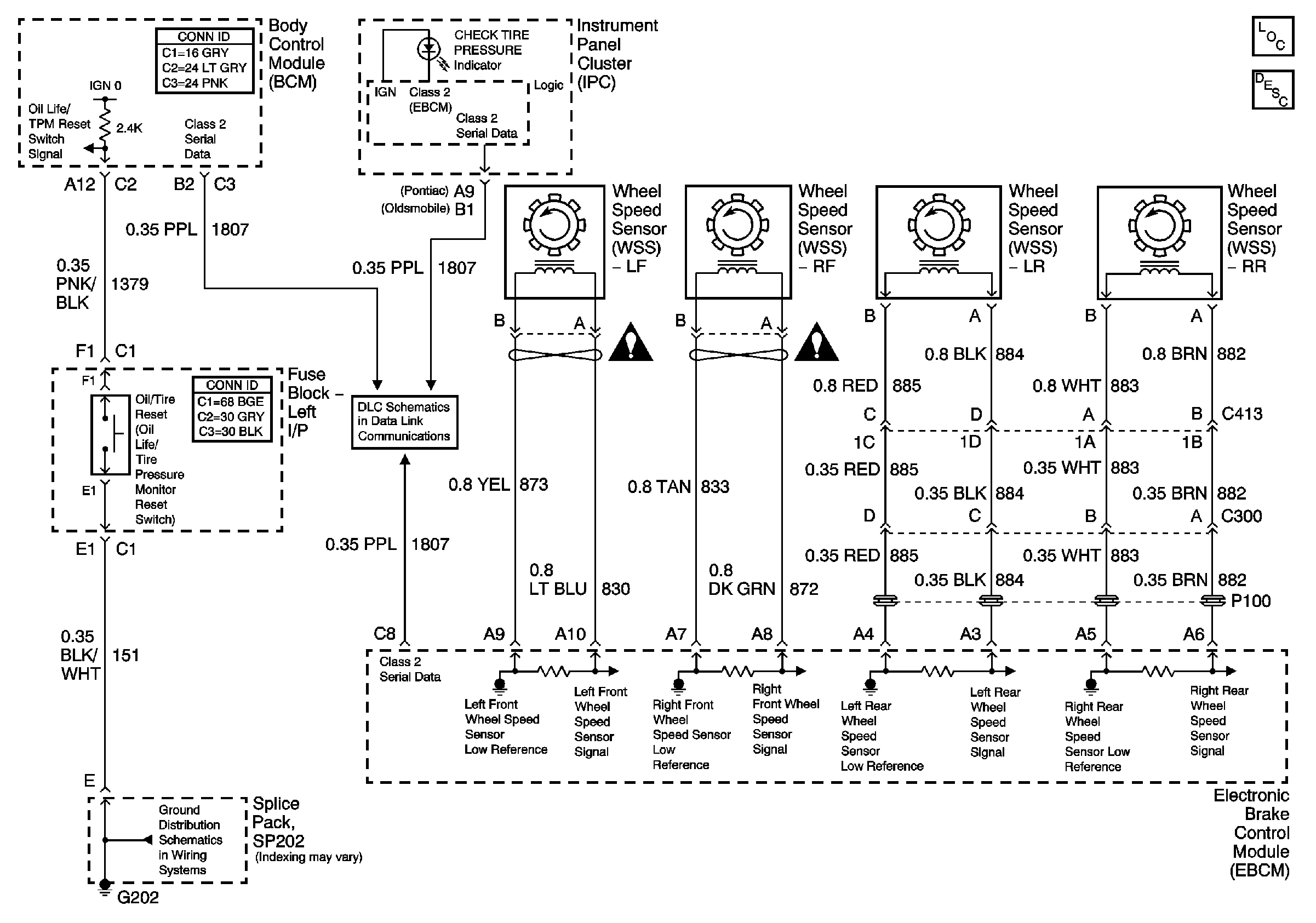
🢒 Tire Pressure Monitoring Schematics
Tire Pressure Monitoring Schematics
Master Electrical Component List
Tire Pressure Monitor Description and Operation
Data Link Connector (DLC) Schematics
G202
SIR Schematic Icons
SIR Schematic Icons