GM Service Manual Online
For 1990-2009 cars only
Makes
🢒
Pontiac
🢒
2003
🢒
Grand Am
🢒
Body and Accessories
🢒
Seats
🢒 Power Seats Schematics
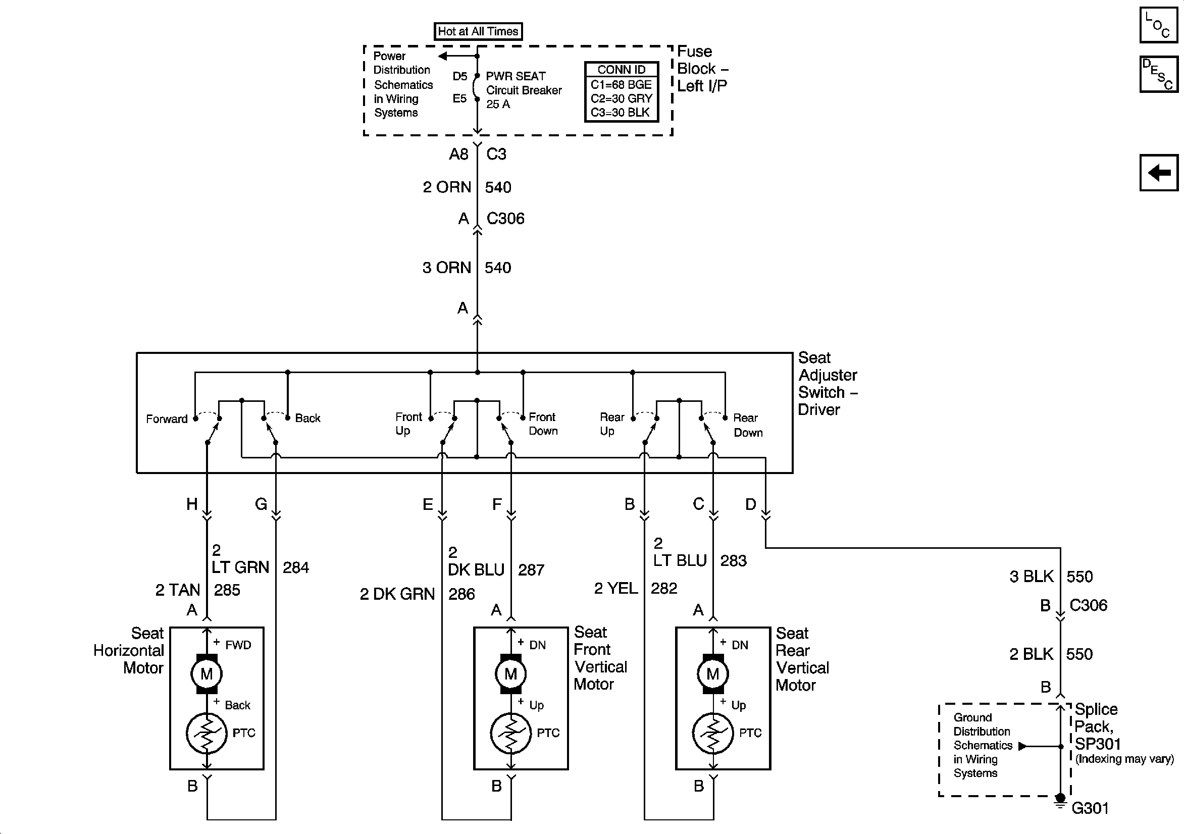
Figure
1:
AH3
Master Electrical Component List
Power Seats System Description and Operation
AG1
L/H BEC BATT1, AUX PWR/CIGAR, PARK LPS, PCM BATT, PWR MIRROR, DR LOCK, TRUNK REL/Radio Amp Fuses, and RWR SEAT Circuit Breaker
G301
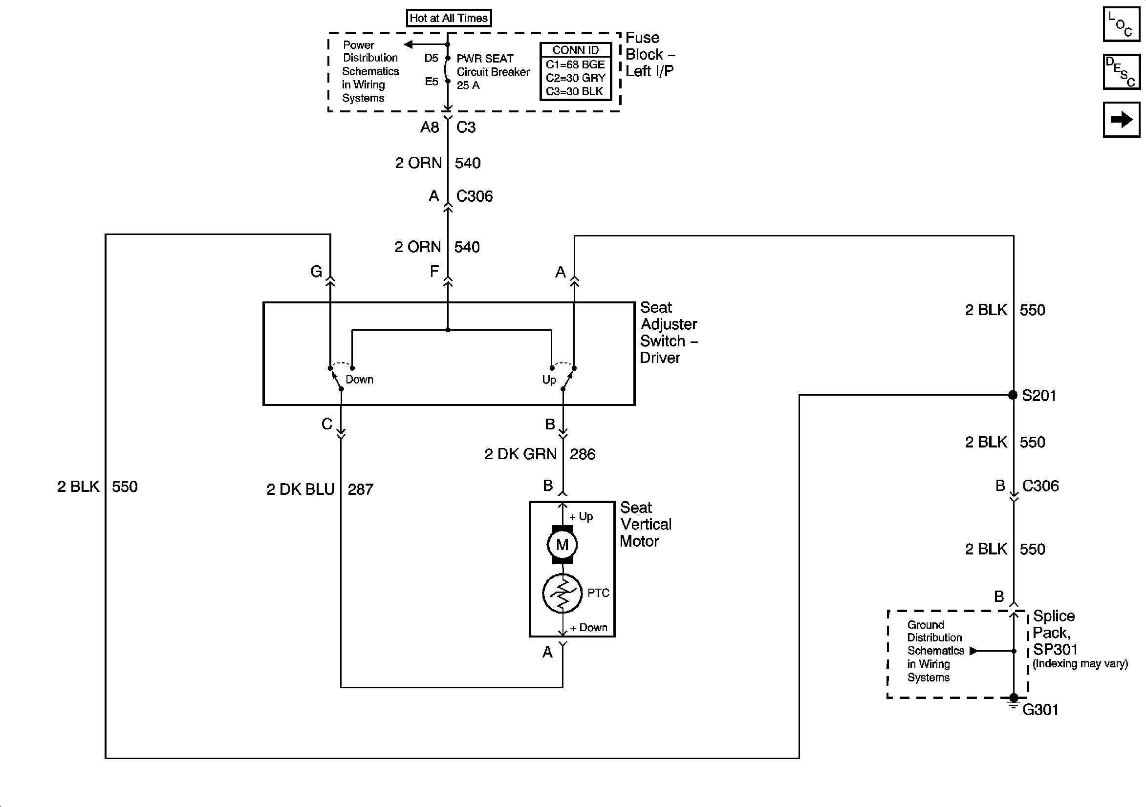
Figure
2:
AG1
Master Electrical Component List
Power Seats System Description and Operation
AH3
L/H BEC BATT1, AUX PWR/CIGAR, PARK LPS, PCM BATT, PWR MIRROR, DR LOCK, TRUNK REL/Radio Amp Fuses, and RWR SEAT Circuit Breaker
G301