GM Service Manual Online
For 1990-2009 cars only

DTC P0218 2.2L and 3.4L


Object Number: 1460174  Size: LF
OBD II Symbol Description Notice

Circuit Description

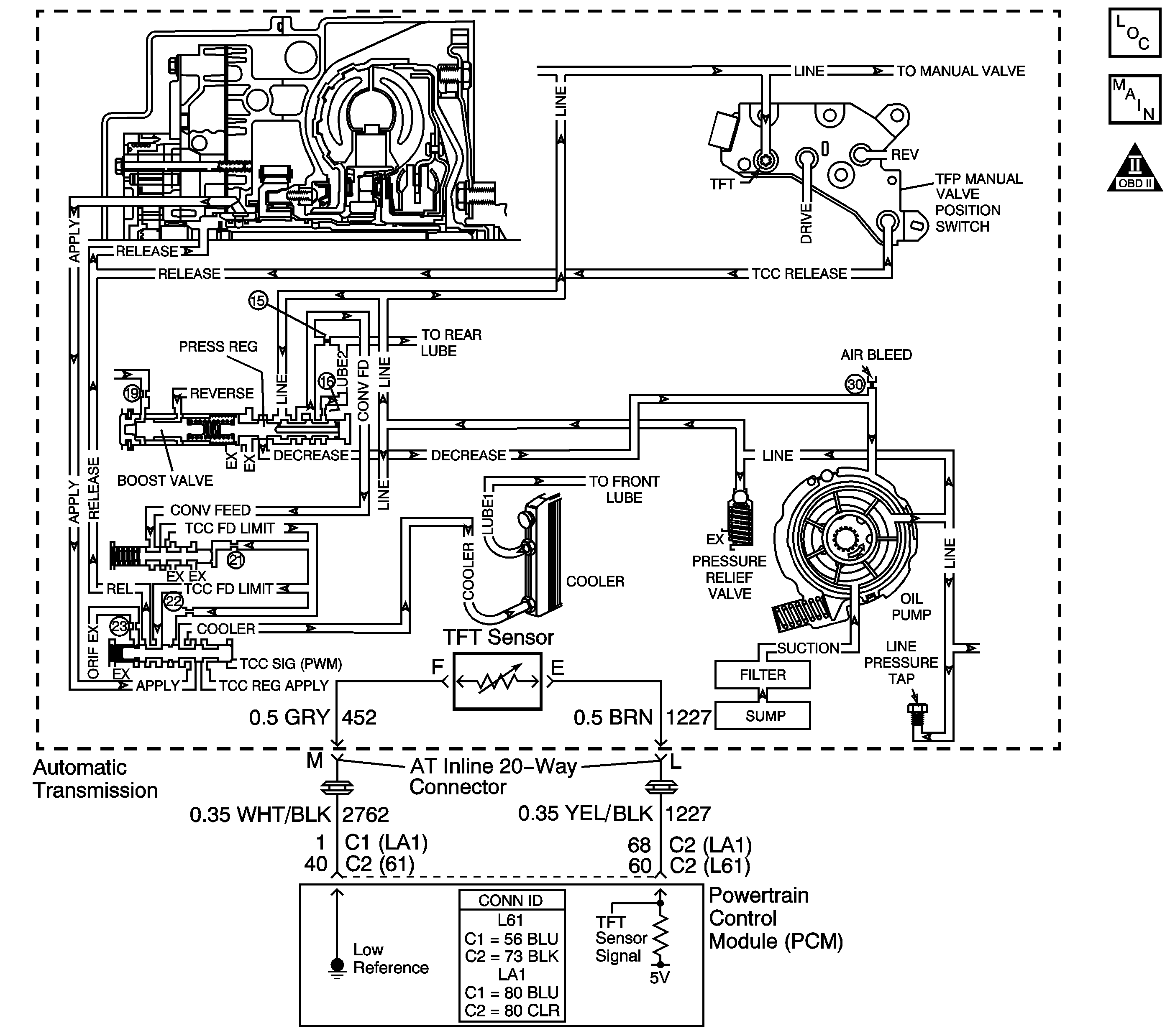
The transmission fluid pump is constantly circulating fluid through the torque converter. Hot fluid leaving the converter flows through the transmission cooler lines to the oil cooler, located in the vehicle radiator. From the cooler, the fluid returns to the transmission.

Lube 1 fluid flows through the input shaft to lubricate the transmission components in the front of the transmission. The Lube 2 fluid circuit is fed by line pressure at the pressure regulator valve. Lube 2 fluid flows through the oil feed pipes, and into the forward clutch support. Lube 2 fluid provides lubrication to the rear components of the transmission.

When the powertrain control module (PCM) detects a high transmission fluid temperature (TFT) for a long period of time, then DTC P0218 sets. DTC P0218 is a type C DTC.

DTC Descriptor

This diagnostic procedure supports the following DTC:

DTC P0218 Transmission Condition Overtemperature

Conditions for Running the DTC

No TFT DTCs P0711, P0712 or P0713.

Conditions for Setting the DTC

The TFT is 130°C (260°F) or more for 10 minutes.

Action Taken When the DTC Sets

    • The PCM does not illuminate the malfunction indicator lamp (MIL).
    • The PCM freezes transmission adaptive functions.
    • The PCM records the operating conditions when the Conditions for Setting the DTC are met. The PCM stores this information as Failure Records.
    • The PCM stores DTC P0218 in PCM history.

Conditions for Clearing the DTC

    • A scan tool can clear the DTC.
    • The PCM clears the DTC from PCM history if the vehicle completes 40 warm-up cycles without a non-emission related diagnostic fault occurring.
    • The PCM cancels the DTC default actions when the fault no longer exists and the DTC passes.

Diagnostic Aids

Ask the customer about overloading the vehicle, exceeding the trailer-towing limit, or towing in Overdrive.

Test Description

The numbers below refer to the step numbers on the diagnostic table.

  1. This step tests for low fluid level, which can cause high transmission fluid temperatures.

  2. This step inspects for transmission cooling restrictions.

Step

Action

Yes

No

1

Did you perform the Diagnostic System Check - Vehicle?

Go to Step 2

Go to Diagnostic System Check - Vehicle in Vehicle DTC Information

2

  1. Install a scan tool.
  2. Turn ON the ignition, with the engine OFF.
  3. Important: Before clearing the DTC, use the scan tool in order to record the Failure Records. Using the Clear Info function erases the Failure Records from the PCM.

  4. Record the DTC Failure Records.
  5. Clear the DTC.

Did you perform the Transmission Fluid Checking Procedure?

Go to Step 3

Go to Transmission Fluid Check

3

  1. Inspect the transmission cooling system for the following conditions:
  2. • Air flow restrictions
    • Air flow blockage
    • Debris
    • Damaged cooler lines
  3. Repair any of the above conditions as necessary.

Did you find and correct a condition?

Go to Step 7

Go to Step 4

4

  1. Inspect the valve body for the following conditions:
  2. • A stuck pressure regulator valve
    • A leaking pressure regulator valve
  3. Repair any of the above conditions as necessary.

Did you find and correct a condition?

Go to Step 7

Go to Step 5

5

  1. Inspect the oil feed tubes for the following conditions:
  2. • Restrictions
    • Leaking seals
  3. Repair any of the above conditions as necessary.

Did you find and correct a condition?

Go to Step 7

Go to Step 6

6

Inspect the torque converter for stator damage.

Refer to Torque Converter Diagnosis .

Did you find and correct the condition?

Go to Step 7

--

7

Perform the following procedure in order to verify the repair:

  1. Select DTC.
  2. Select Clear Info.
  3. Start and idle the engine until it reaches normal operating temperature.
  4. Select Engine Run Time and Trans. Fluid Temp. on the scan tool.
  5. Drive the vehicle for 15 minutes.
  6. Ensure that the transmission fluid temperature has stabilized and is less than 129°C (264°F).
  7. Select Specific DTC.
  8. Enter DTC P0218.

Has the test run and passed?

Go to Step 8

Go to Step 2

8

With the scan tool, observe the stored information, capture info and DTC info.

Does the scan tool display any DTCs that you have not diagnosed?

Go to Diagnostic Trouble Code (DTC) List - Vehicle in Vehicle DTC Information

System OK