GM Service Manual Online
For 1990-2009 cars only

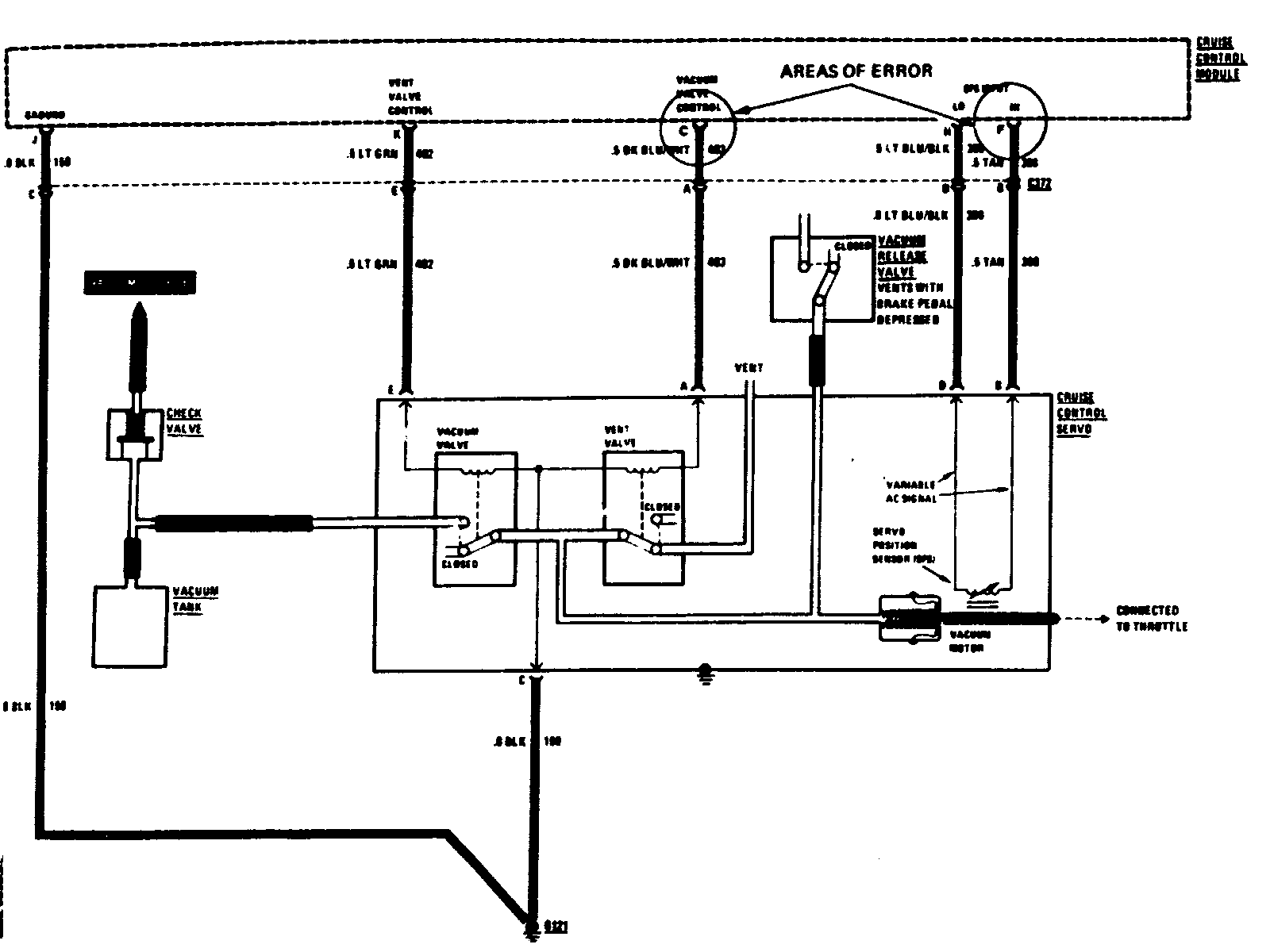
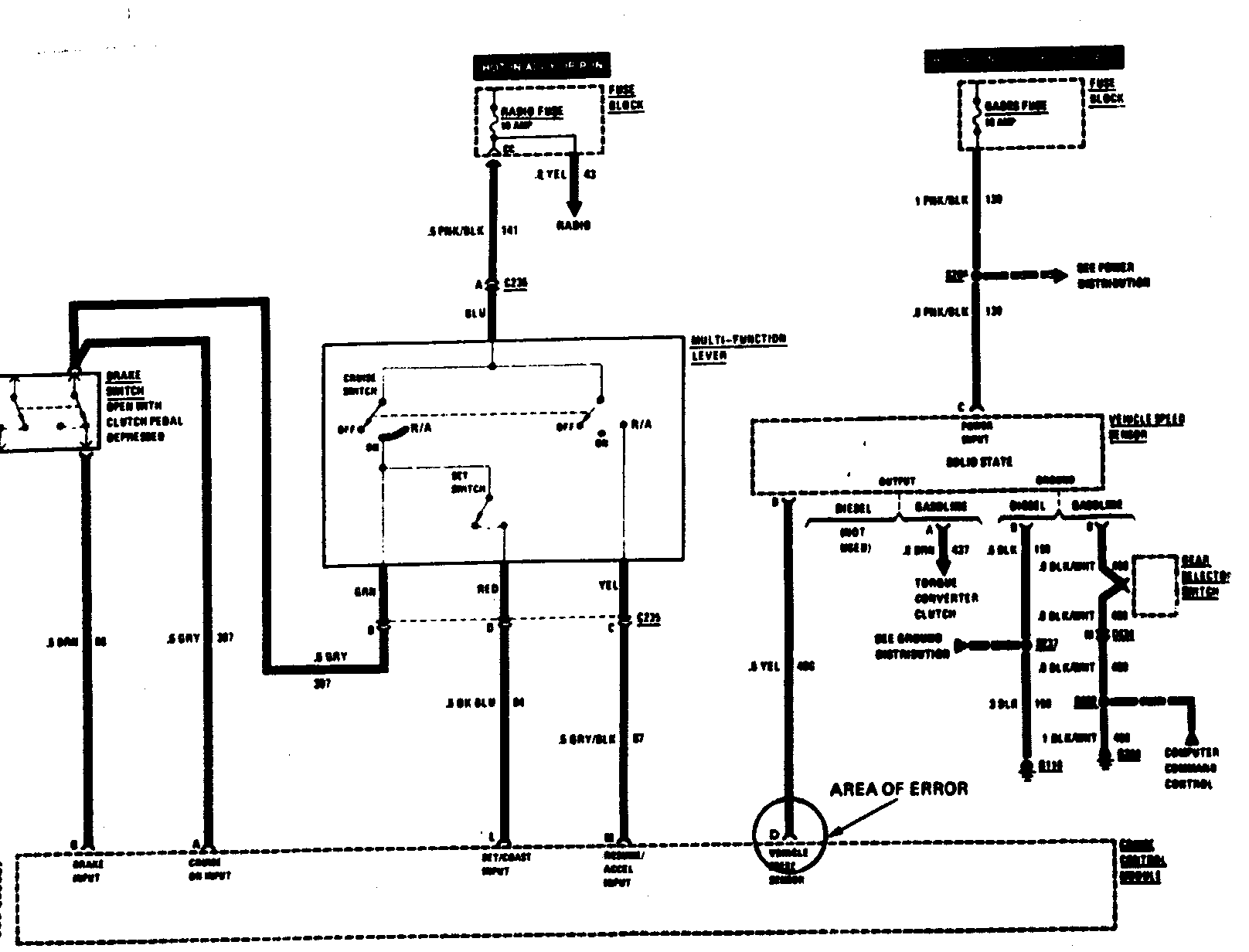
CRUISE CONTROL INOPERATIVE WIRING DIAGRAM DIAGNOSIS

Vehicles Affected: 1984 Bonneville and Grand Prix

CONDITION:

Cruise control inoperative.

CAUSE:

Diagnostic diagram for cruise wiring is mislabeled for electrical pin connections at the cruise control module wiring connector.

CORRECTION:

Re-label the wiring diagrams on pages 160 and 161 of the 1984 Bonneville and Grand Prix Service Manual as follows (see attached diagrams):

Pin 'C' (Vehicle Speed Sensor) to Pin 'D' Pin 'D' (Vacuum Valve Control) to Pin 'C' Pin 'A' (SPS Input) to Pin 'F'


Object Number: 74371  Size: FS


Object Number: 74349  Size: FS

General Motors bulletins are intended for use by professional technicians, not a "do-it-yourselfer". They are written to inform those technicians of conditions that may occur on some vehicles, or to provide information that could assist in the proper service of a vehicle. Properly trained technicians have the equipment, tools, safety instructions and know-how to do a job properly and safely. If a condition is described, do not assume that the bulletin applies to your vehicle, or that your vehicle will have that condition. See a General Motors dealer servicing your brand of General Motors vehicle for information on whether your vehicle may benefit from the information.