GM Service Manual Online
For 1990-2009 cars only

SERVICE MANUAL UPDATE-SEC.8A REMOTE KEYLESS ENTRY

Models Affected: 1989-90 GRAND PRIX MODELS

This bulletin cancels and replaces bulletin 89-8-12 issued 5/89. This bulletin has been revised to include the 1990 model year and to replace the following keyless entry procedure on the pages listed.

SERVICE MANUAL UPDATE

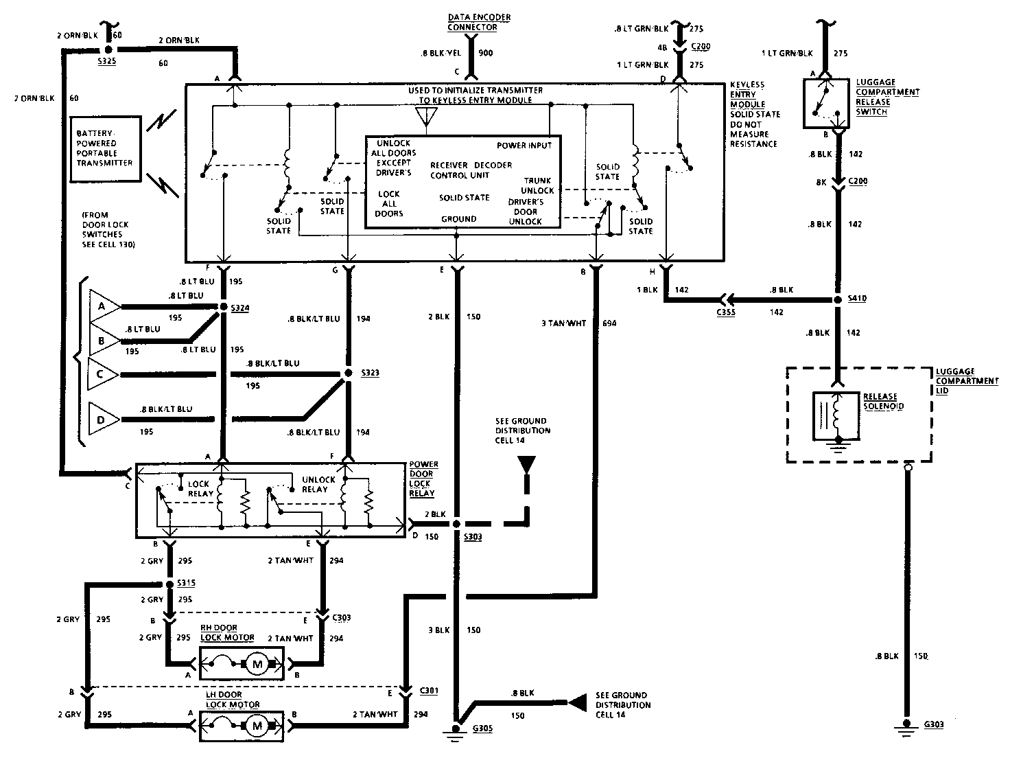
Remote Keyless Entry diagnostic procedures in Section 8A pages 132-0 thru 132-8 are incorrect. Use the corrected schematic and diagnostic procedures attached when servicing the Remote Keyless Entry System. The Keyless Entry procedure on the following pages has been revised for the following Service Manuals.

1989 Pontiac Grand Prix Page 8A-132-4 1990 Pontiac Grand Prix Page 8A-132-7

Please update your copies of the Service Manuals.

TROUBLESHOOTING HINTS

Try the following checke before doing the System Diagnosis.

1. Check LUGGAGE COMPARTMENT Fuse.

2. Always check terminal contact before replacing any component.

3. If door locks operate from the transmitter, but not form the door lock switches, check continuity of door lock switches and associated wiring for an open or a short. Repair/replace as necessary.

4. If a second transmitter is available, try it. If it works, change the batteries in the first transmitter and try it again, If it still doesn't work, it is defective.

5. Check portable transmitter battery terminals. They should be clean and make good contact with the battery.

6. If in doubt as to the condition of the transmitter batteries, replace them with new ones. Measuring battery voltage with a DVOM may give misleading results.

KEYLESS ENTRY MODULE PROGRAMMING PROCEDURE

Do the following procedure whenever the Dats Encoder connector is grounded, the Keyless Entry Module is replaced, the portable transmitter is replaced or a second transmitter is added.

1. Jumper the Data Encoder connector to ground. (all power door locks will lock and unlock)

2. Operate transmitter by pressing a single button once. (all power door locks will lock and unlock)

3. To program for a second portable transmitter, operate second transmitter by pressing a single button once. (all power door locks will lock and unlock)

4. Disconnect Data Encoder Jumper Connector.

5. Verify that the portable transmitter(s) operate door locks and luggage conpartment release.

TROUBLESHOOTING HINTS

Try the following checks before doing the System Diagnosis.

1. Check LUGGAGE COMPARTMENT Fuse.

2. Always check terminal contact before replacing any component.

3. If door locks operate from the transmitter, but not form the door lock switches, check continuity of door lock switches and associated wiring for an open or a short. Repair/replace as necessary.

4. If a second transmitter is available, try it. If it works, change the batteries in the first transmitter and try it again, If it still doesn't work, it is defective.

5. Check portable transmitter battery terminals. They should be clean and make good contact with the battery.

6. If in doubt as to the condition of the transmitter batteries, replace them with new ones. Measuring battery voltage with a DVOM may give misleading results.

KEYLESS ENTRY MODULE PROGRAMMING PROCEDURE

Do the following procedure whenever the Date Encoder connector is grounded, the Keyless Entry Module is replaced, the portable transmitter is replaced or a second transmitter is added.

1. Jumper the Data Encoder connector to ground. (all power door locks will lock and unlock)

2. Operate transmitter by pressing a single button once. (all power door locks will lock and unlock)

3. To program for a second portable transmitter, operate second transmitter by pressing a single button once. (all power door locks will lock and unlock)

4. Disconnect Data Encoder Jumper Connector.

5. Verify that the portable transmitter(s) operate door locks and luggage conpartment release.


Object Number: 75223  Size: FS


Object Number: 75222  Size: FS


Object Number: 75221  Size: FS


Object Number: 75220  Size: FS


Object Number: 87498  Size: MF


Object Number: 75114  Size: FS

General Motors bulletins are intended for use by professional technicians, not a "do-it-yourselfer". They are written to inform those technicians of conditions that may occur on some vehicles, or to provide information that could assist in the proper service of a vehicle. Properly trained technicians have the equipment, tools, safety instructions and know-how to do a job properly and safely. If a condition is described, do not assume that the bulletin applies to your vehicle, or that your vehicle will have that condition. See a General Motors dealer servicing your brand of General Motors vehicle for information on whether your vehicle may benefit from the information.