GM Service Manual Online
For 1990-2009 cars only
Makes
🢒
Pontiac
🢒
1996
🢒
Grand Prix
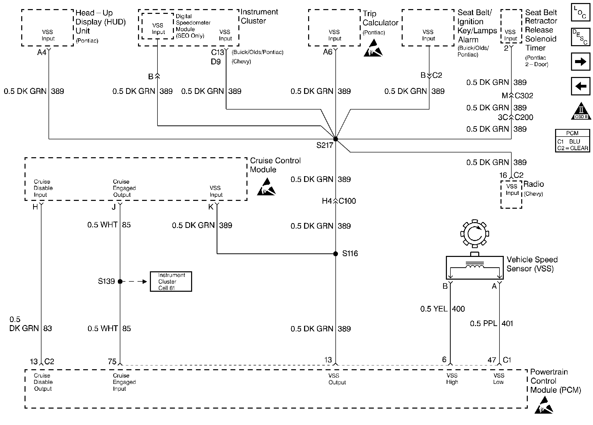
🢒 Instrument Cluster and Vehicle Speed Sensor Systems
Instrument Cluster and Vehicle Speed Sensor Systems
Instrument Cluster and Vehicle Speed Sensor Systems
Engine Controls Components
Information Sensors
TCC and Brake Switch Systems
IAC and Transmission Range Switch Systems
OBD II Symbol Description Notice
Handling ESD Sensitive Parts Notice
Handling ESD Sensitive Parts Notice