GM Service Manual Online
For 1990-2009 cars only
Makes
🢒
Pontiac
🢒
1996
🢒
Grand Prix
🢒 Generator System
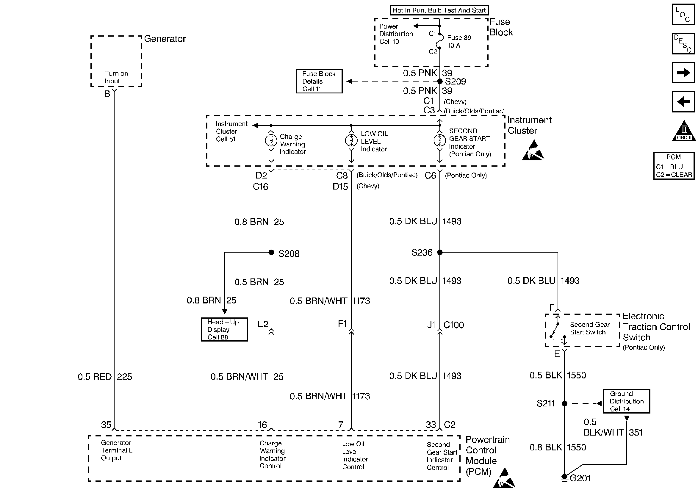
Generator System
Generator System
Engine Controls Components
Powertrain Control Module (PCM)
Heater and A/C Compressor Clutch Systems
TCC and Brake Switch Systems
OBD II Symbol Description Notice
Handling ESD Sensitive Parts Notice
Handling ESD Sensitive Parts Notice