GM Service Manual Online
For 1990-2009 cars only
Makes
🢒
Pontiac
🢒
1997
🢒
Grand Prix
🢒
Engine
🢒
Engine Electrical
🢒 Starting and Charging Schematics
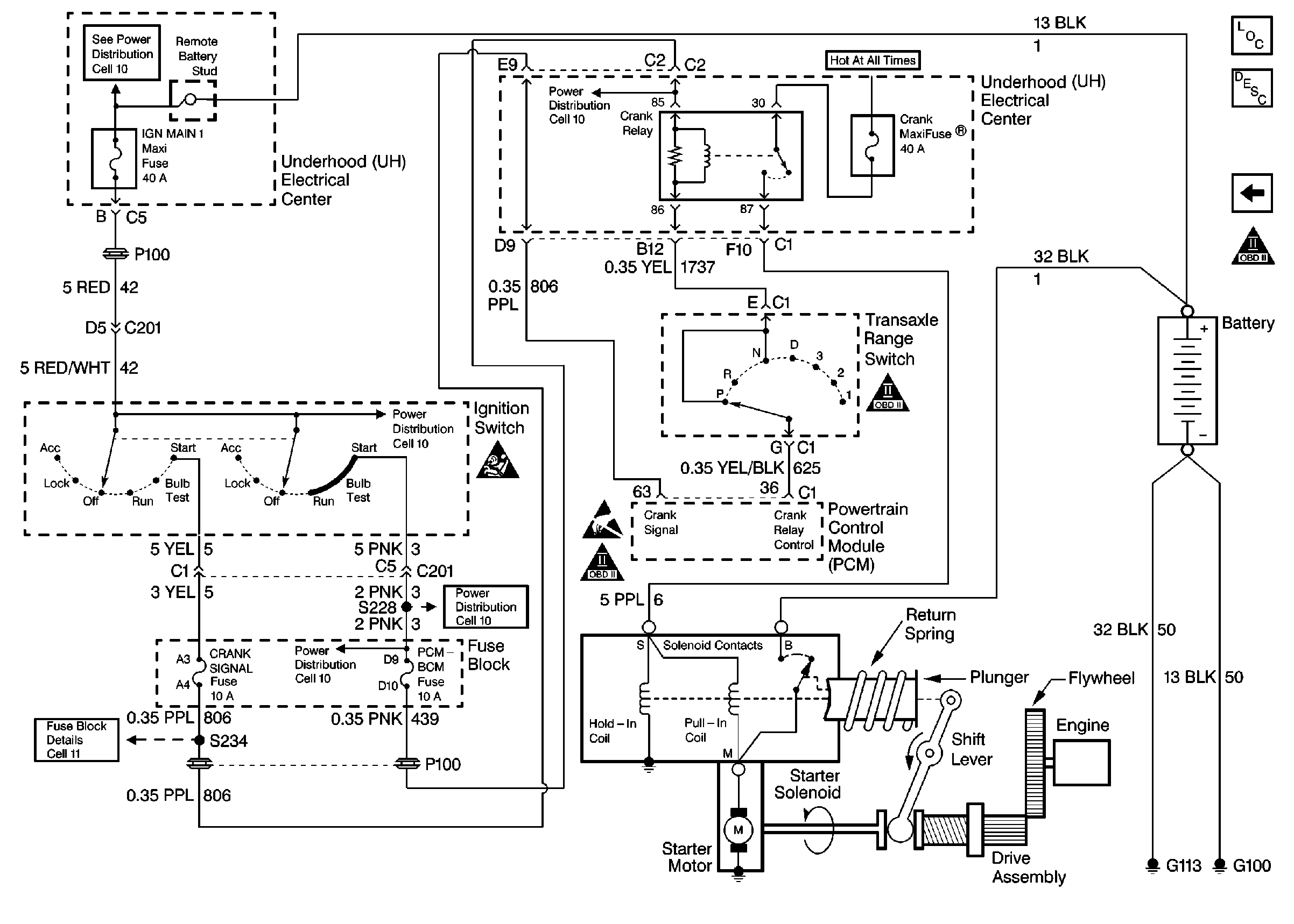
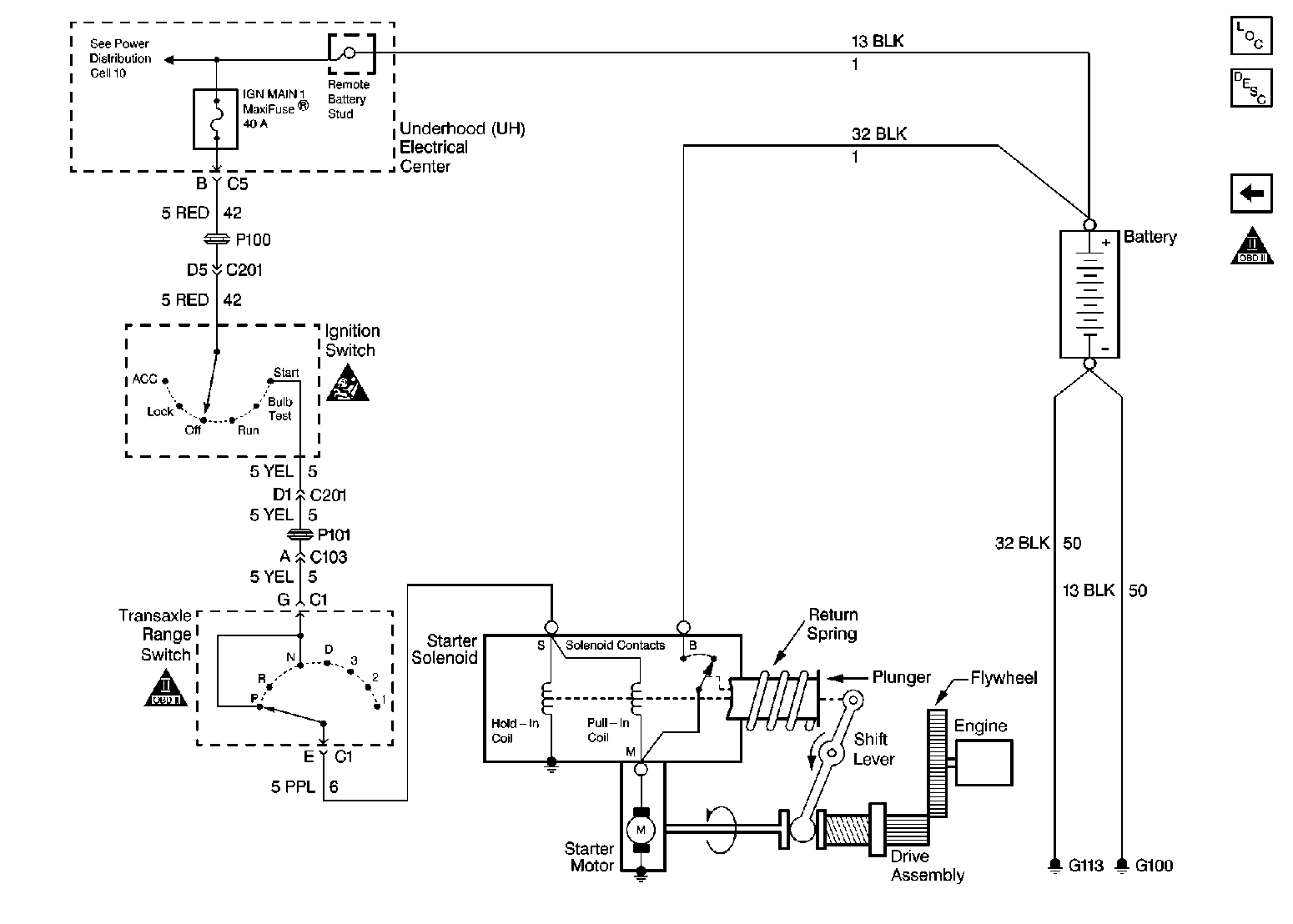
Starting and Charging Schematics Pontiac
Figure
1:
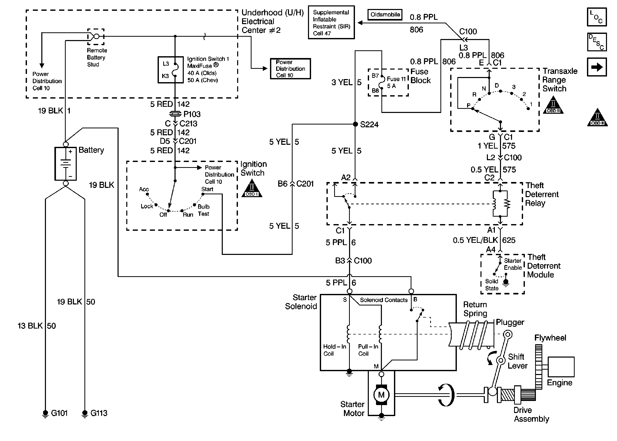
Starter System
Figure
2:
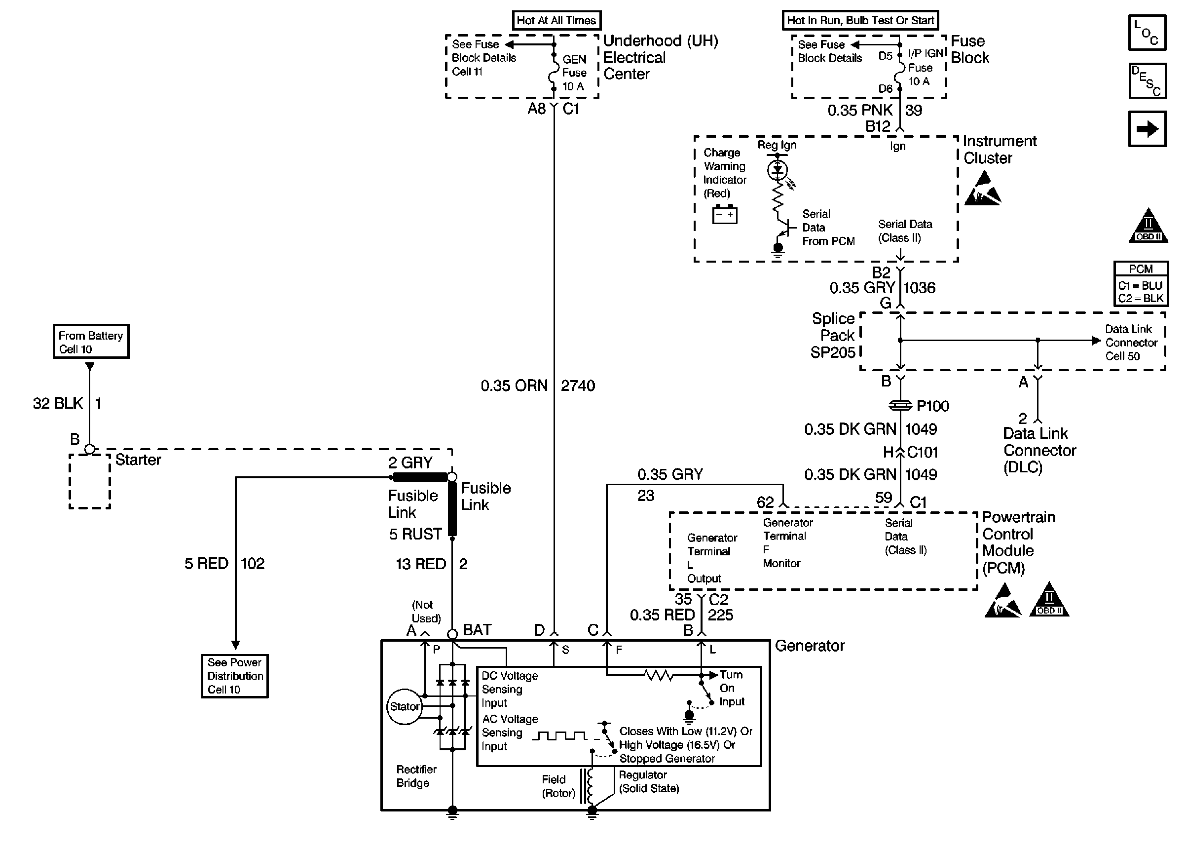
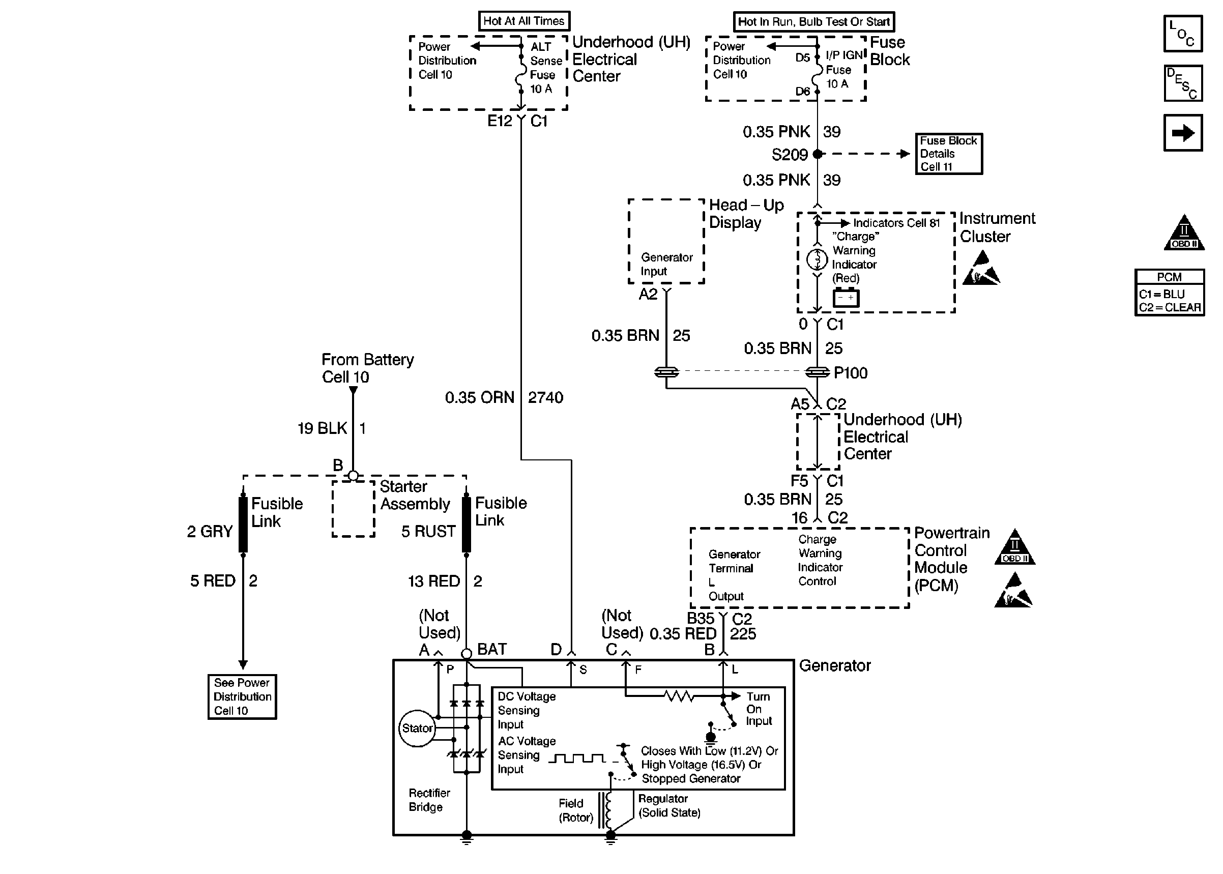
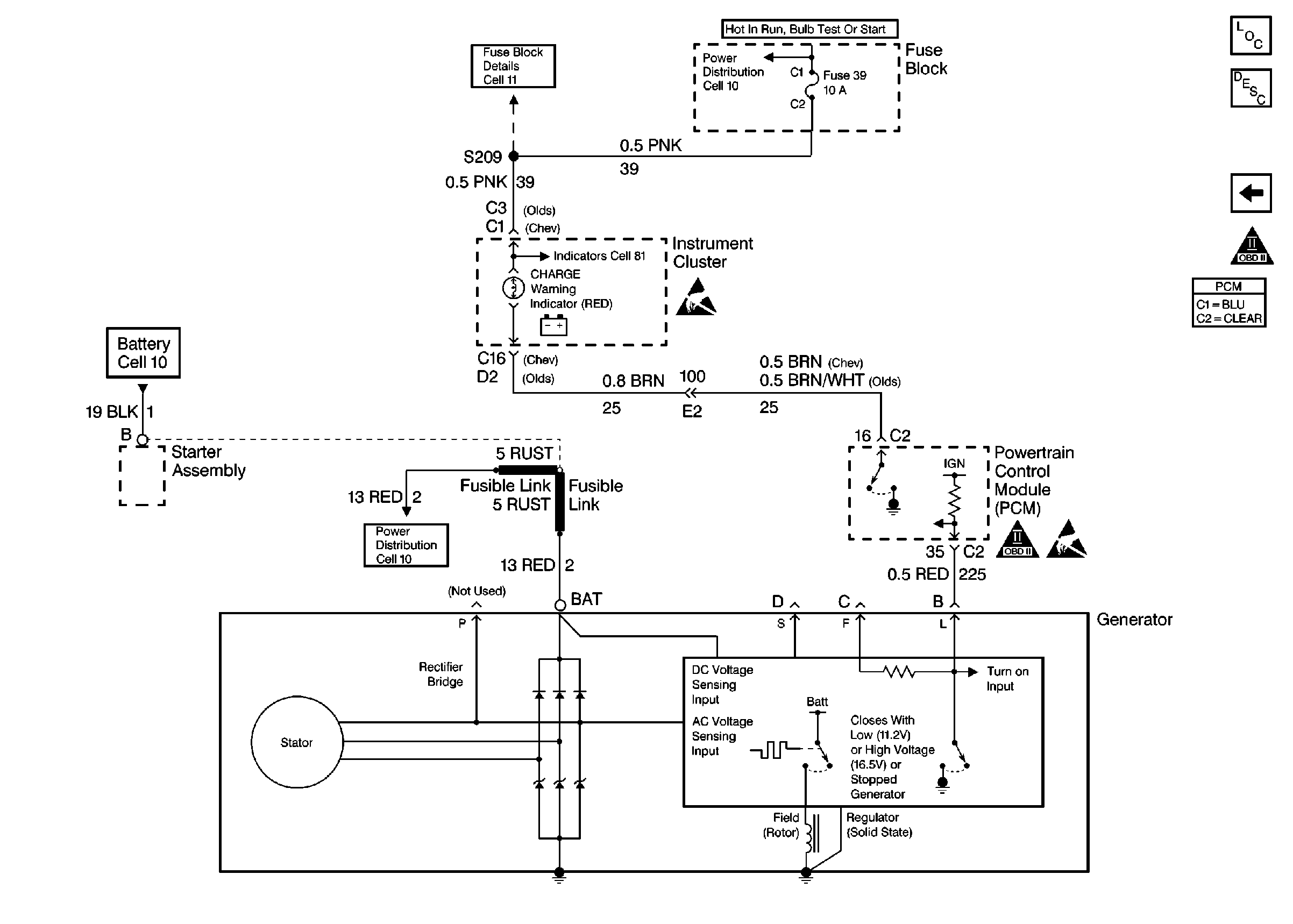
Charging System
Starting and Charging Schematics Chev/Olds
Figure
1:
Starter System
Figure
2:
Charging System
Starting and Charging Schematics Buick
Figure
1:
Starter System
Figure
2:
Charging System