GM Service Manual Online
For 1990-2009 cars only

Purpose

The boost control system regulates induction boost pressure during rapid deceleration, under very high engine load situations, and anytime reverse gear is selected.

Boost Control System Operation (Bypass Valve Open)


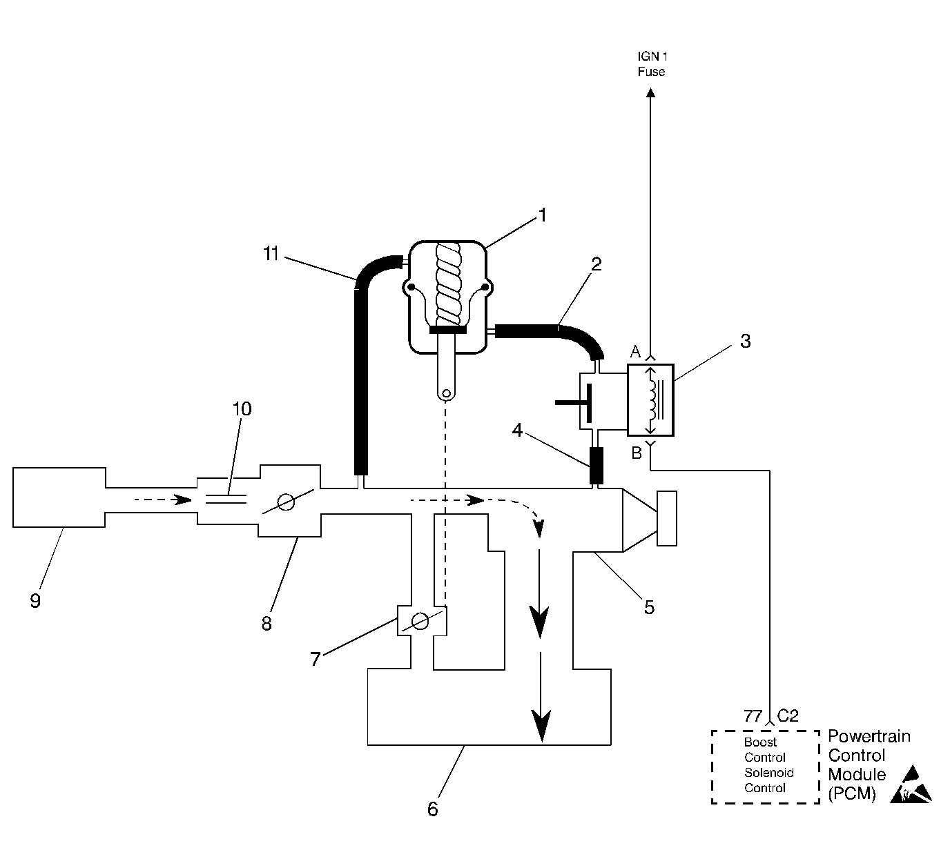
Object Number: 66420  Size: LF
Engine Controls Components
OBD II Symbol Description Notice
(1)By-Pass Valve Actuator
(2)Boost Signal
(3)Boost Control Solenoid
(4)Boost Source
(5)Supercharger
(6)Intake Plenum
(7)By-Pass Valve
(8)Throttle
(9)Air Cleaner
(10)MAF Sensor
(11)Inlet Vacuum Signal

Boost Control System Operation (Bypass Valve Closed)


Object Number: 66422  Size: LF
Engine Controls Components
OBD II Symbol Description Notice
(1)By-Pass Valve Actuator
(2)Boost Signal
(3)Boost Control Solenoid
(4)Boost Source
(5)Supercharger
(6)Intake Plenum
(7)By-Pass Valve
(8)Throttle
(9)Air Cleaner
(10)MAF Sensor
(11)Inlet Vacuum Signal

Operation

Under most conditions, the PCM commands the boost control solenoid to operate at a 100% duty cycle (ON), keeping the solenoid valve closed and allowing only inlet vacuum to control the position of the bypass valve. At idle, full inlet vacuum applied to one side of the bypass valve actuator diaphragm counteracts spring tension to hold bypass valve open. As engine load increases, reduced vacuum acts upon the spring tension in the bypass valve actuator, causing the bypass valve to close and increasing boost pressure. When reduced boost pressure is desired, the PCM commands the boost control solenoid to operate at a 0% duty cycle (OFF). This opens the solenoid valve and allows boost pressure from the intake manifold to counteract the spring tension in the bypass valve actuator, opening the bypass valve and recirculating excess boost pressure back into the supercharger inlet. With reverse gear selected, the PCM commands the boost control solenoid to operate at a 0% duty cycle (OFF) at all times.

Results of Incorrect Operation

An open boost control solenoid driver circuit, ignition feed circuit, or boost control solenoid valve stuck open will cause reduced engine power, especially during wide open throttle operation.

The boost control solenoid driver circuit shorted to ground, boost control solenoid valve stuck closed or a restriction in the boost source or signal hoses will cause full boost to be commanded at all times and a possible overboost condition during high engine load situations.

A restriction in the vacuum signal hose to the bypass valve actuator or a stuck closed bypass valve will cause a rough idle and reduced fuel economy.