GM Service Manual Online
For 1990-2009 cars only
Makes
🢒
Pontiac
🢒
1997
🢒
Grand Prix
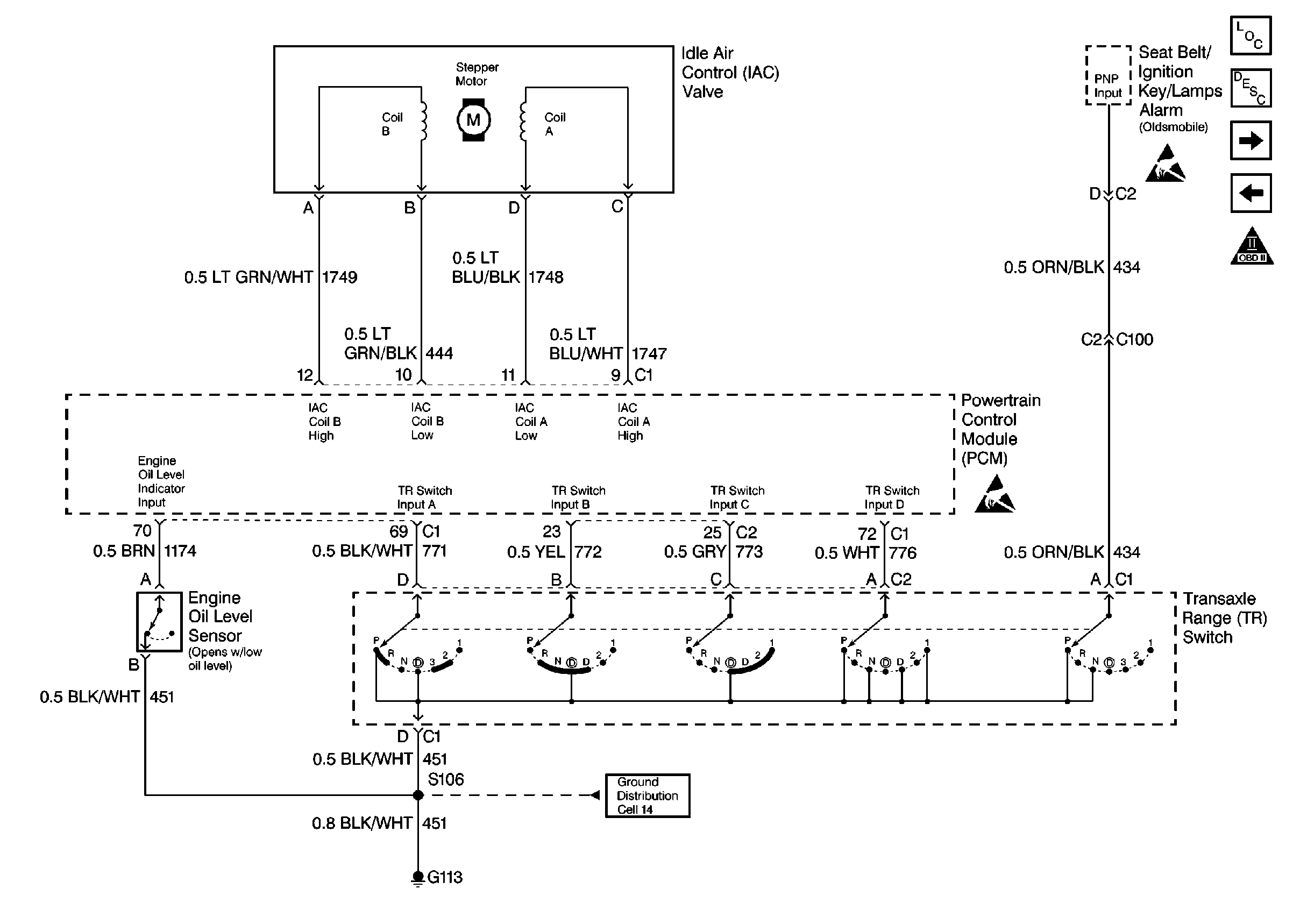
🢒 4-Speed Automatic Transaxle, IAC Valve, Engine Oil Level Sensor
4-Speed Automatic Transaxle, IAC Valve, Engine Oil Level Sensor
4-Speed Automatic Transaxle, IAC Valve, Engine Oil Level Sensor
Engine Controls Components
Information Sensors
4-Speed Automatic Transaxle, TCC Sw
Engine Data Sensors-HO2S-1, HO2S-2
OBD II Symbol Description Notice
Handling ESD Sensitive Parts Notice
Handling ESD Sensitive Parts Notice