GM Service Manual Online
For 1990-2009 cars only

Boost Control System Diagnosis VIN 1 Only


Object Number: 240250  Size: SF
Fuel Pump Control - RPO L67, 1 of 2
OBD II Symbol Description Notice
Handling ESD Sensitive Parts Notice
Engine Controls Component Views

Circuit Description

Under most conditions, the PCM commands the boost control solenoid to operate at a 100% duty cycle (ON) to allow full boost pressure upon demand. However, if reverse gear is selected or the PCM detects rapid deceleration or engine load is extremely high, reduced boost pressure is desired. Under these conditions, the PCM commands the boost control solenoid to operate at a 0% duty cycle (OFF), which opens the bypass valve. With the Bypass valve open, boost pressure is reduced by recirculating intake air back through the supercharger inlet.

Diagnostic Aids

If the Boost Control System Check has been performed and no electrical or vacuum related fault is noted, check for the following conditions:

    • Misadjusted or sticking Bypass Valve Actuator. Refer to Supercharger Bypass Valve Actuator Replacement
    • Binding Bypass Valve or Bypass Valve linkage. Refer to Supercharger Section 6G.

An intermittent may be caused by a poor connection, rubbed through wire insulation, or a wire broken inside the insulation. Check for the following conditions:

    • Poor Connection or Damaged Harness - Inspect PCM harness connector for backed out terminals, improper mating, improperly formed or damaged terminals, poor terminal to wire connection and damaged harness.
    • Intermittent Test - Disconnect the PCM and install a digital multimeter to monitor voltage between the Boost Control Solenoid control circuit at the PCM connector and ground. Observe the voltage while manipulating related connectors and wiring harness with the ignition switch ON. If the failure is induced, the voltage display will change. This may indicate the location of the fault

Test Description

Number(s) below refer to the step number(s) on the Diagnostic Table.

  1. Verifies ignition feed to the boost control solenoid.

  2. The boost control solenoid should be commanded OFF (0% duty cycle) with the ignition ON, engine not running. If the system is functioning properly, the test light should be OFF.

  3. Ensures that the PCM can control the ODM output for the Boost Control Solenoid and the Boost Control Solenoid control circuit is not open.

  4. Checks for a malfunctioning Boost Control Solenoid (sticking open or leaking).

  5. This vehicle is equipped with a PCM which utilizes an Electrically Erasable Programmable Read Only Memory (EEPROM). When the PCM is being replaced, the new PCM must be programmed.

Boost Control System Functional Check (VIN 1 Only)

Step

Action

Value(s)

Yes

No

1

Was the On-Board Diagnostic (OBD) System Check performed?

--

Go to Step 2

Go to the Powertrain On Board Diagnostic (OBD) System Check

2

  1. Disconnect the Boost Control Solenoid electrical connector.
  2. Turn ON the ignition switch.
  3. Install a test light between the ignition feed circuit at the Boost Control Solenoid harness connector and engine ground.

Is the test light ON?

--

Go to Step 3

Go to Step 11

3

Connect the test light between the Boost Control Solenoid harness connector terminals.

Is the test light ON?

--

Go to Step 14

Go to Step 4

4

  1. Select Boost Control Solenoid output control with scan tool.
  2. Observe the test light while turning the Boost Control Solenoid output ON with the scan tool.

Is the test light ON when the Boost Control Solenoid output is commanded ON?

--

Go to Step 5

Go to Step 16

5

  1. Reconnect the Boost Control Solenoid electrical connector.
  2. Disconnect the boost signal hose between the Boost Control Solenoid and the Bypass Valve Actuator. Refer to
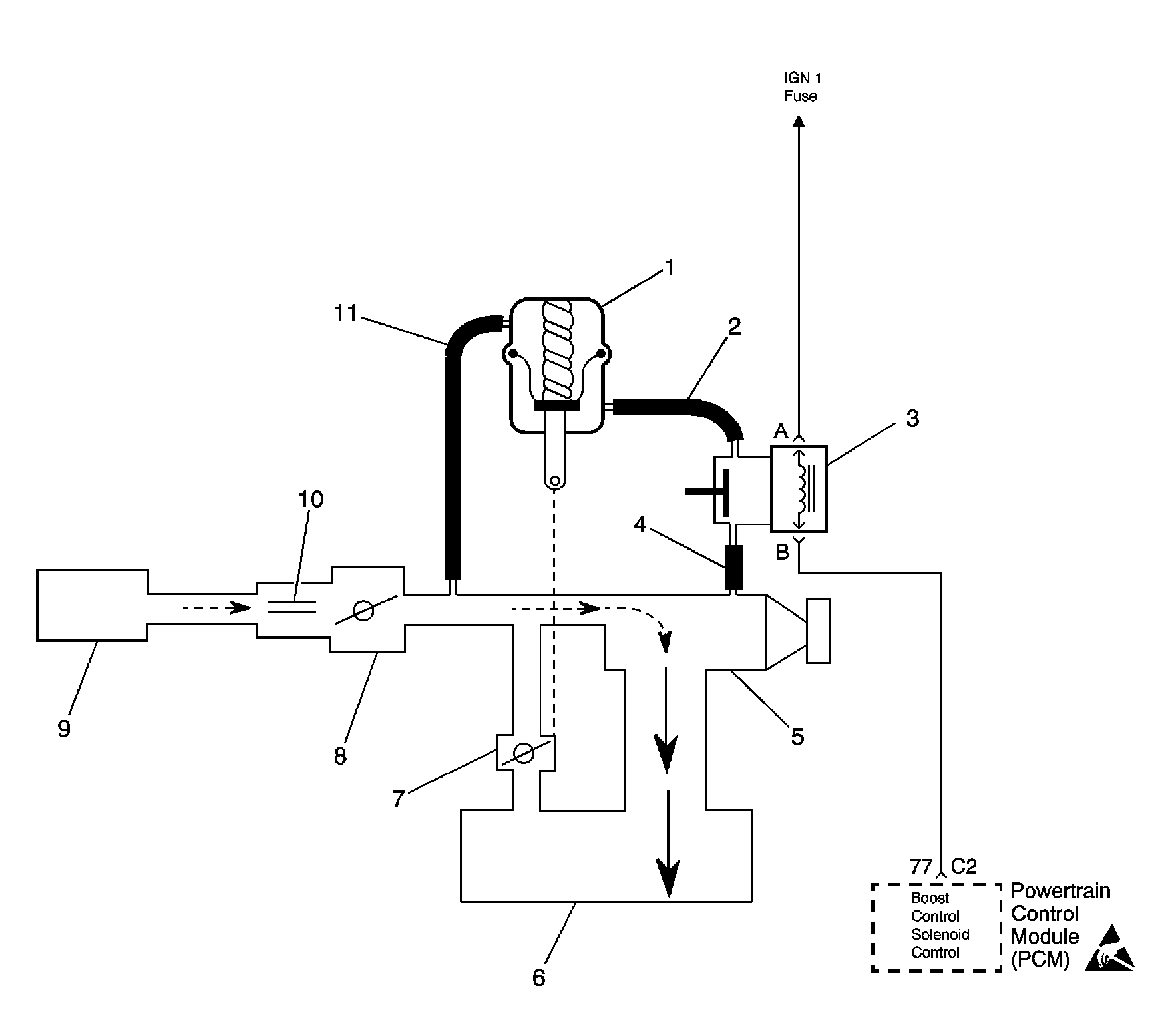
    Object Number: 184140  Size: LF
    Engine Controls Components
    OBD II Symbol Description Notice
    (1)By-Pass Valve Actuator
    (2)Boost Signal
    (3)Boost Control Solenoid
    (4)Boost Source
    (5)Supercharger
    (6)Intake Plenum
    (7)By-Pass Valve
    (8)Throttle
    (9)Air Cleaner
    (10)MAF Sensor
    (11)Inlet Vacuum Signal
    .
  3. Connect a vacuum gauge to read the boost signal from the Boost Control Solenoid.
  4. Start the engine and idle in Park.
  5. Observe the vacuum gauge reading.

Does the vacuum gauge indicate near the specified value?

0 in. Hg

Go to Step 6

Go to Step 17

6

  1. Turn the Boost Control Solenoid OFF with the scan tool.
  2. Observe the vacuum gauge.

Does the vacuum gauge indicate greater than the specified value with the Boost Control Solenoid turned OFF?

15 in. Hg

Go to Step 7

Go to Step 10

7

  1. Check for a restriction in the boost signal hose between the Boost Control Solenoid and the Bypass Valve Actuator. Refer to
    Object Number: 184140  Size: LF
    Engine Controls Components
    OBD II Symbol Description Notice
    (1)By-Pass Valve Actuator
    (2)Boost Signal
    (3)Boost Control Solenoid
    (4)Boost Source
    (5)Supercharger
    (6)Intake Plenum
    (7)By-Pass Valve
    (8)Throttle
    (9)Air Cleaner
    (10)MAF Sensor
    (11)Inlet Vacuum Signal
    .
  2. If a problem is found, repair as necessary.

Was a problem found?

--

Go to Step 21

Go to Step 8

8

  1. Reconnect the boost signal hose between the Boost Control Solenoid and the Bypass Valve Actuator.
  2. Connect the vacuum gauge to read the inlet vacuum signal to the Bypass Valve Actuator. Refer to
    Object Number: 184140  Size: LF
    Engine Controls Components
    OBD II Symbol Description Notice
    (1)By-Pass Valve Actuator
    (2)Boost Signal
    (3)Boost Control Solenoid
    (4)Boost Source
    (5)Supercharger
    (6)Intake Plenum
    (7)By-Pass Valve
    (8)Throttle
    (9)Air Cleaner
    (10)MAF Sensor
    (11)Inlet Vacuum Signal
    .
  3. Start the engine and idle in Park.
  4. Observe the vacuum gauge reading.

Does the vacuum gauge indicate greater than the specified value?

15 in. Hg

Refer to Diagnostic Aids

Go to Step 9

9

Repair the restriction in the inlet vacuum signal hose to the Bypass Valve Actuator or blocked inlet vacuum source.

Is action complete?

--

Go to Step 21

--

10

  1. Check for a restriction in the boost source hose to the Boost Control Solenoid. Refer to
    Object Number: 184140  Size: LF
    Engine Controls Components
    OBD II Symbol Description Notice
    (1)By-Pass Valve Actuator
    (2)Boost Signal
    (3)Boost Control Solenoid
    (4)Boost Source
    (5)Supercharger
    (6)Intake Plenum
    (7)By-Pass Valve
    (8)Throttle
    (9)Air Cleaner
    (10)MAF Sensor
    (11)Inlet Vacuum Signal
    .
  2. If a problem is found, repair as necessary.

Was a problem found?

--

Go to Step 21

Go to Step 18

11

Check the fuse for the Boost Control Solenoid ignition feed circuit.

Is the fuse blown?

--

Go to Step 12

Go to Step 13

12

Locate and repair short to ground in the ignition feed circuit. Refer to Wiring Repairs in Wiring Systems.

Is action complete?

--

Go to Step 21

--

13

Locate and repair open in the ignition feed circuit to the Boost Control Solenoid. Refer to Wiring Repairs in Wiring Systems.

Is action complete?

--

Go to Step 21

--

14

  1. Turn OFF the ignition switch.
  2. Disconnect the PCM.
  3. Turn ON the ignition switch.
  4. Observe the test light connected between the Boost Control Solenoid harness connector terminals..

Is the test light ON?

--

Go to Step 15

Go to Step 20

15

Locate and repair short to ground in the Boost Control Solenoid control circuit. Refer to Wiring Repairs in Wiring Systems.

Is action complete?

--

Go to Step 21

--

16

  1. Turn OFF the ignition switch.
  2. Disconnect the PCM.
  3. Turn ON the ignition switch.
  4. Check the Boost Control Solenoid control circuit for an open or a short to voltage.
  5. If a problem is found, repair as necessary. Refer to Wiring Repairs in Wiring Systems.

Was a problem found?

--

Go to Step 21

Go to Step 19

17

  1. Check for poor terminal connections at the Boost Control Solenoid.
  2. If a problem is found, repair as necessary. Refer to Wiring Repairs in Wiring Systems.

Was a problem found?

--

Go to Step 21

Go to Step 18

18

Replace the Boost Control Solenoid. Refer to Boost Control Solenoid Replacement .

Is action complete?

--

Go to Step 21

--

19

  1. Check the Boost Control Solenoid control circuit for a poor terminal connection at the PCM.
  2. If a problem is found, repair as necessary. Refer to Wiring Repairs in Wiring Systems.

Was a problem found?

--

Go to Step 21

Go to Step 20

20

Replace the PCM.

Important: The replacement PCM must be programmed. Refer to Powertrain Control Module Replacement/Programming .

Is action complete?

--

Go to Step 21

--

21

  1. Disconnect the inlet vacuum signal line from the bypass valve actuator. Refer to
    Object Number: 184140  Size: LF
    Engine Controls Components
    OBD II Symbol Description Notice
    (1)By-Pass Valve Actuator
    (2)Boost Signal
    (3)Boost Control Solenoid
    (4)Boost Source
    (5)Supercharger
    (6)Intake Plenum
    (7)By-Pass Valve
    (8)Throttle
    (9)Air Cleaner
    (10)MAF Sensor
    (11)Inlet Vacuum Signal
    .
  2. Engine idling.
  3. Select output tests, Boost Sol. on the scan tool.
  4. Observe MAP reading on the scan tool while cycling the boost solenoid ON and OFF.

Does the MAP value decrease while the boost sol. is commanded ON and increase while the boost sol. is commanded OFF?

--

Go to Step 22

Go to Step 2

22

Reconnect the inlet vacuum signal line to the bypass valve actuator.

Is action complete?

--

System OK

--