GM Service Manual Online
For 1990-2009 cars only
Makes
🢒
Pontiac
🢒
1998
🢒
Grand Prix
🢒 66-0
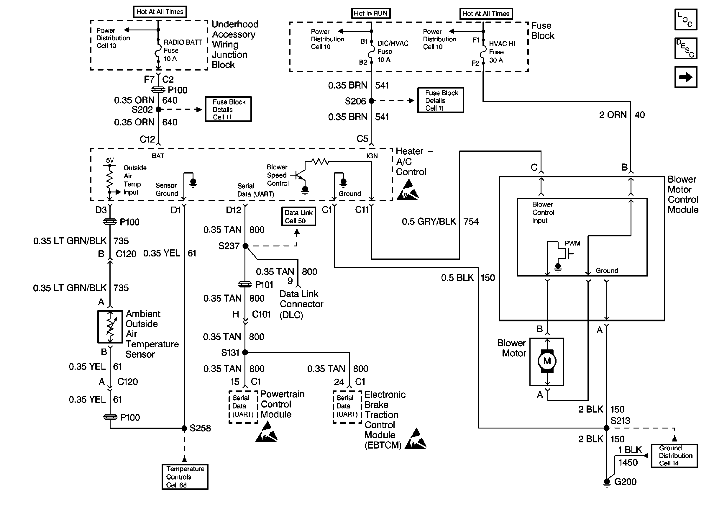
66-0
HVAC Components
HVAC Blower Controls Circuit Description
Cell 67: RPO L36, L67
Cell 11: RADIO BATT and PARK LP Fuses
Cell 11: DIC/HVAC and HVAC CTRL Fuses
Handling ESD Sensitive Parts Notice
Data Link Connector Schematics
Handling ESD Sensitive Parts Notice
HVAC Air Delivery/Temperature Control Schematics
Cell 14: RH I/P Ground G200 (1 of 4)