GM Service Manual Online
For 1990-2009 cars only

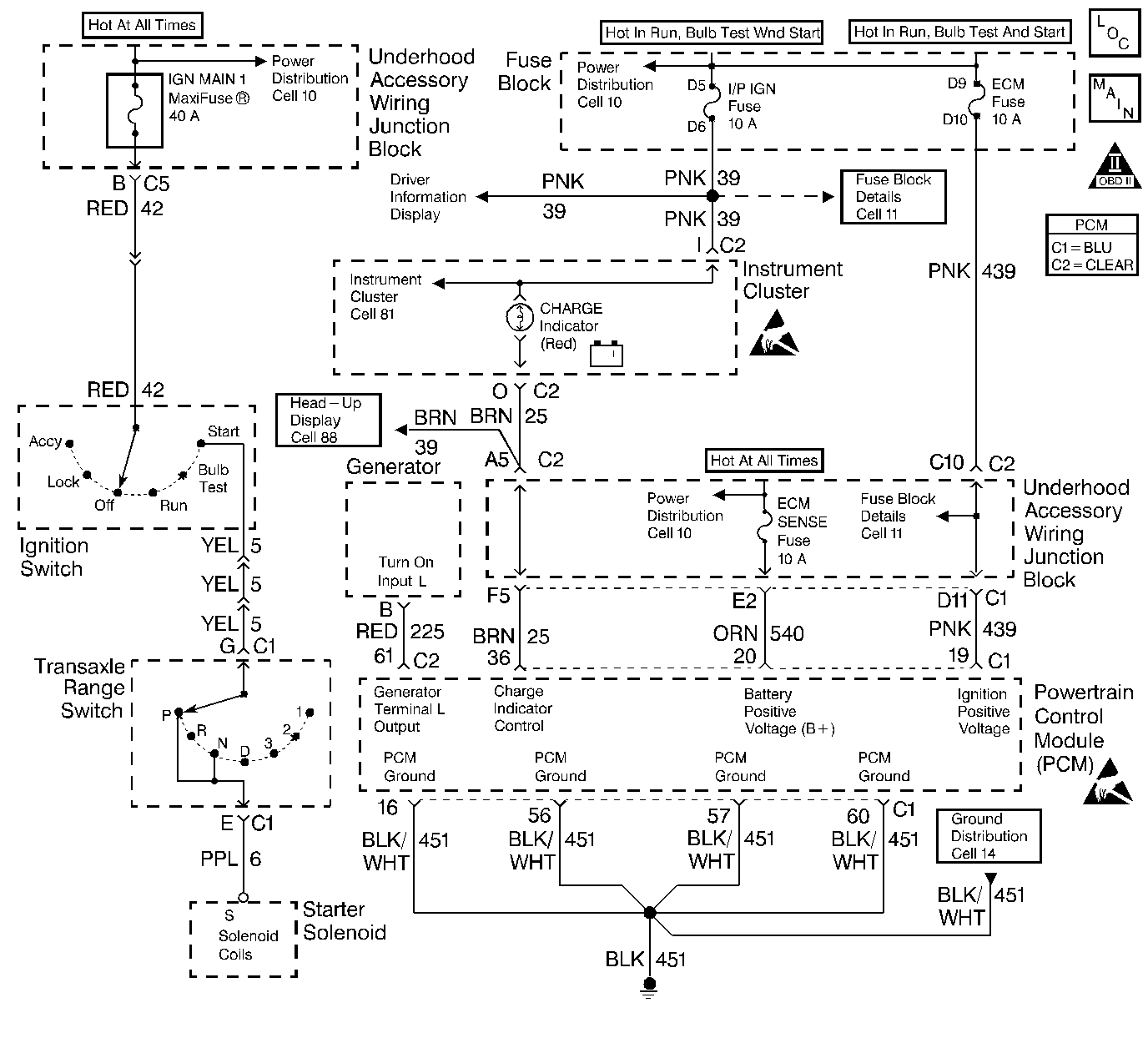
Object Number: 240235  Size: LF

Circuit Description

The PCM monitors system voltage on the PCM ignition feed circuit. If the system voltage is out of tolerance, DTC P0560 will be set. When the conditions that set DTC P0560 are present, operation of some vehicle systems and components may be affected.

Conditions for Setting the DTC

    •  The engine is running.
    •  System voltage monitored at the PCM ignition feed circuit is below 10 volts or above 16 volts.
    •  Above conditions for longer than 2 seconds.

Action Taken When the DTC Sets

    •  The PCM will not illuminate the Malfunction Indicator Lamp (MIL).
    •  The PCM will store conditions which were present when the DTC set as Fail Records data only. This information will not be stored as Freeze Frame data.
    •  The PCM will default the transmission to 3rd gear.
    •  The PCM will inhibit TCC operation.

Conditions for Clearing the MIL/DTC

    • A History DTC will clear after 40 consecutive warm-up cycles have occurred without a malfunction.
    • The DTC can be cleared by using the scan tool Clear Info function.

Diagnostic Aids

Check for the following conditions:

Poor connection or damaged harness. Inspect the wiring harness for damage. If the harness appears to be OK, observe the Ignition 1 voltage display on the scan tool while moving connectors and wiring related to the PCM, dash harness, and engine harness. A change in the display will indicate the location of the fault.

If DTC P0506 cannot be duplicated, reviewing the Fail Records vehicle mileage since the diagnostic test last failed may help determine how often the condition that caused the DTC to be set occurs. This may assist in diagnosing the condition.

For complete information and additional diagnostics for the vehicle charging system, refer to Charging System Check .

Step

Action

Value(s)

Yes

No

1

Was the performed?

--

Go to Step 2

Go to Powertrain On Board Diagnostic (OBD) System Check

2

Is DTC P1635 also set?

--

Go to DTC P1635 5 Volt Reference Circuit

Go to Step 3

3

  1. Start and run engine above 1000 RPM.
  2. Observe Ignition 1 on the scan tool.

Is Ignition 1 voltage between the specified values?

10-16V

Go to Step 4

Go to Step 5

4

  1. Review and record the scan tool Fail Records data.
  2. Clear the DTC P0560 and operate the vehicle to duplicate the Fail Records conditions.
  3. Using a scan tool, monitor SPECIFIC DTC info for DTC P0560 until the DTC P0560 test runs.
  4. Note test result

Does scan tool indicate DTC failed this ign?

--

Go to Step 5

Go to Diagnostic Aids

5

  1. Install a DMM between the battery terminals.
  2. Monitor the DMM while running the engine above 1000 RPM.

Does DMM show battery voltage between the specified values?

10-16V

Go to Step 6

Go to Step 7

6

  1. Load electrical system by turning ON the headlamps and the HVAC high blower.
  2. Monitor the DMM while running the engine above 2000 RPM.

Does DMM show battery voltage between the specified values?

10-16V

Go to Step 8

Go to Step 7

7

  1. Turn the ignition off and disconnect the generator electrical connector.
  2. Turn the ignition on.
  3. Connect a DMM to measure voltage between the Generator Control circuit at the generator harness connector and ground.
  4. Command the GEN L Term ON using the scan tool.

Does the DMM display voltage near the specified value with the GEN L Term. commanded on?

B+

Go to Step 12

Go to Step 10

8

Compare the Ignition 1 voltage displayed on the scan tool with the actual battery voltage read with the DMM.

Does the scan tool Ignition 1 value closely match the actual value read with the DMM?

--

Go to Diagnostic Aids

Go to Step 9

9

  1. Check the PCM ignition feed circuit for a poor connection between the ignition switch and the PCM.
  2. If a problem is found, replace faulty terminal(s). Refer to Connector Repairs in Wiring Systems.

Was a problem found?

--

Go to Step 14

Go to Step 13

10

  1. Check the Generator Control circuit for an open or a short to ground between the PCM and the generator.
  2. If a problem is found, repair as necessary. Refer to Wiring Repairs in Wiring Systems.

Was a problem found?

--

Go to Step 14

Go to Step 11

11

  1. Check the Generator Control circuit for a poor terminal connection at the PCM.
  2. If a problem is found, repair as necessary. Refer to Connector Repairs in Wiring Systems.

Was a problem found?

--

Go to Step 14

Go to Step 13

12

  1. Check the Generator Control circuit for a poor terminal connection at the generator.
  2. If a problem is found, repair as necessary. Refer to Connector Repairs in Wiring Systems.

Was a problem found?

--

Go to Step 14

Go to Charging System Check in Engine Electrical.

13

Important: Replacement PCM must be programmed.

Replace the PCM. Refer to Powertrain Control Module Replacement/Programming .

Is the action complete?

--

Go to Step 14

--

14

  1. Clear DTCs.
  2. Start and run engine above 1000 RPM.
  3. Observe Ignition 1 on the scan tool.

Is Ignition 1 voltage between the specified values?

10-16V

Repair complete

Go to Step 2