GM Service Manual Online
For 1990-2009 cars only
Makes
🢒
Pontiac
🢒
2000
🢒
Grand Prix
🢒
Body and Accessories
🢒
Instrument Panel, Gauges, and Console
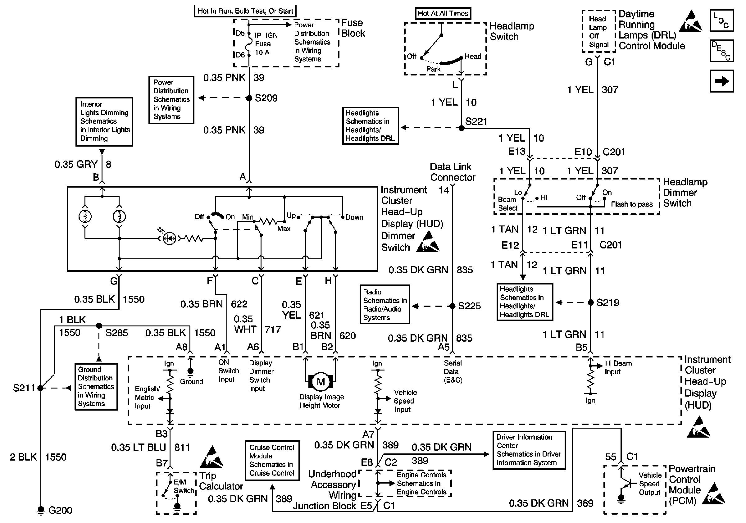
🢒 Head Up Display Schematics
Figure
1:
Power, Ground, Headlamp Switch and HUD Dimmer Switch
Figure
2:
Turn Signal Switch, PCM, IPC and Engine Oil Pressure Switch