GM Service Manual Online
For 1990-2009 cars only
Makes
🢒
Pontiac
🢒
2000
🢒
Grand Prix
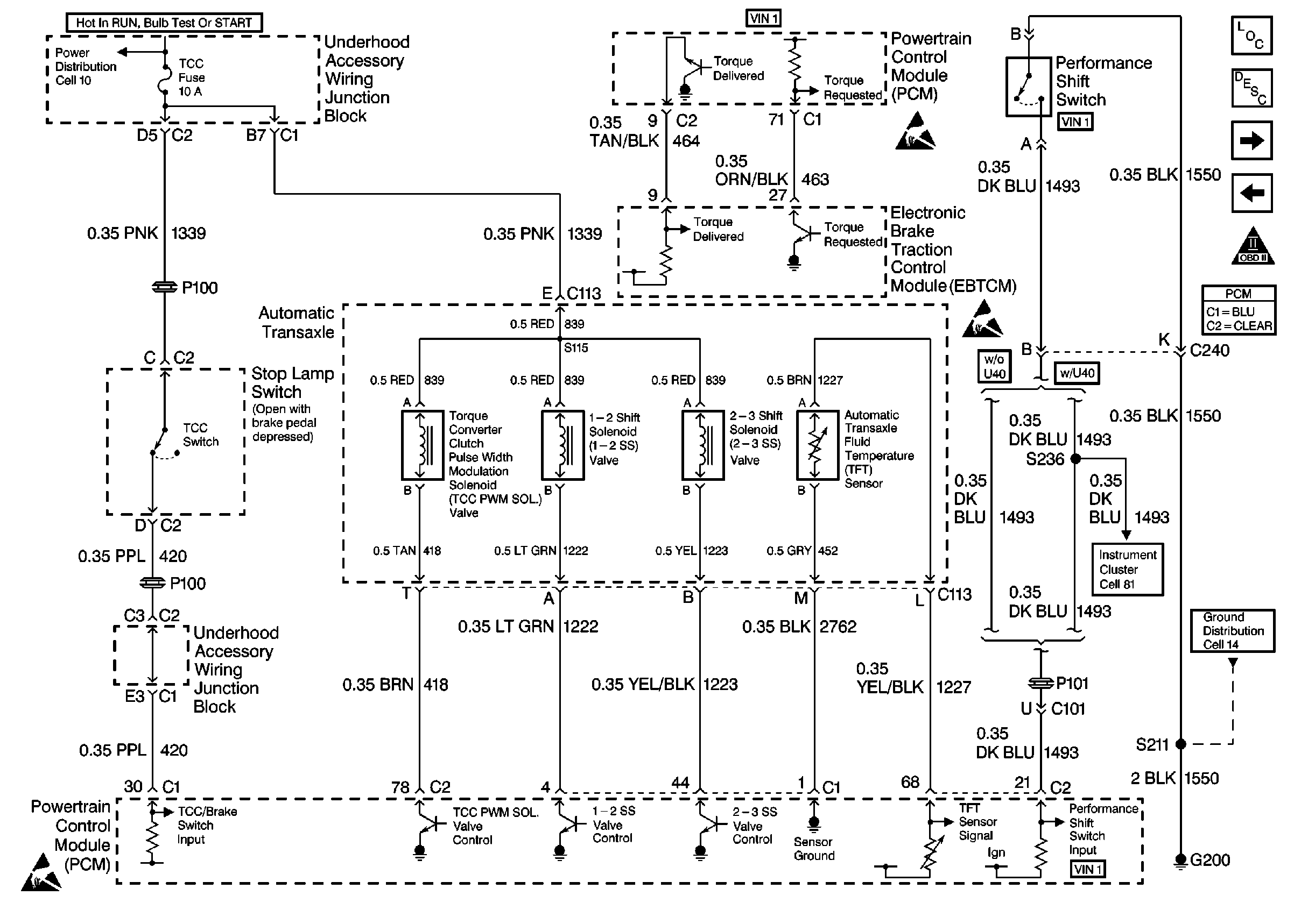
🢒 TCC, and Internal Solenoids
TCC, and Internal Solenoids
TCC, and Internal Solenoids
Cell 10: Underhood Accessory Wiring Junction Block
A/T Input Shaft Speed Sensor, and PC Solenoid
VSS, and Cruise
OBDII Symbol Description Notice
Handling Electrostatic Discharge Sensitive Parts Notice
Handling Electrostatic Discharge Sensitive Parts Notice
Cell 14: RH/IP Ground G200 (3 of 4)
Cell 81: Instrument Cluster, Continued