GM Service Manual Online
For 1990-2009 cars only
Makes
🢒
Pontiac
🢒
2000
🢒
Grand Prix
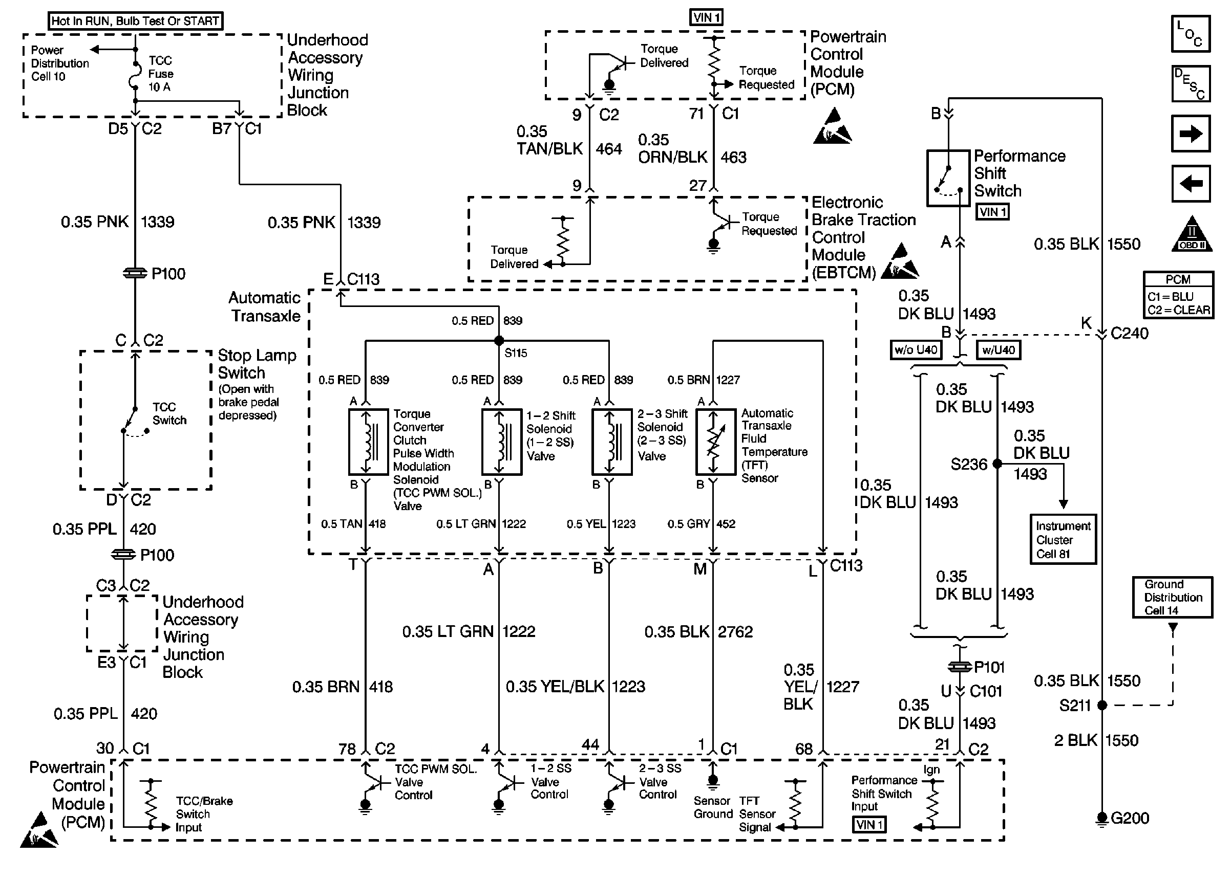
🢒 Cell 20: Automatic Transaxle Solenoids, and TCC Switch
Cell 20: Automatic Transaxle Solenoids, and TCC Switch
Cell 20: Automatic Tranaxle Solenoids, and TCC Switch
Cell 10: Underhood Accessory Wiring Junction Block
Handling Electrostatic Discharge Sensitive Parts Notice
Cell 14: RH/IP Ground G200 (3 of 4)
Cell 81: Instrument Cluster, Continued
Handling Electrostatic Discharge Sensitive Parts Notice
Cell 20: A/C Compressor Controls
Cell 21 Automatic Transaxle PC Solenoid, and ISS Sensor
OBDII Symbol Description Notice