GM Service Manual Online
For 1990-2009 cars only
Makes
🢒
Pontiac
🢒
2000
🢒
Grand Prix
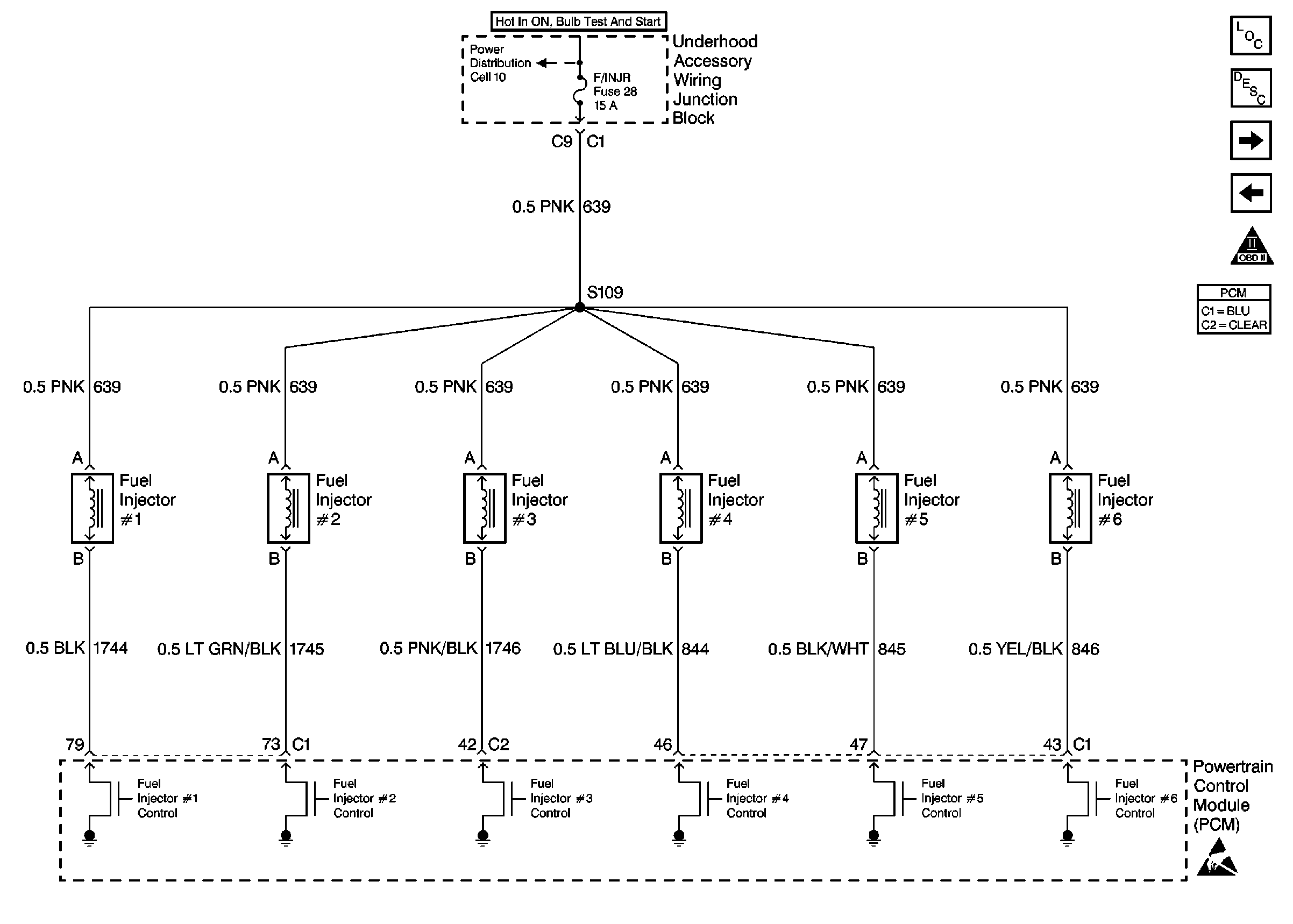
🢒 Fuel Injectors
Fuel Injectors
Fuel Injectors
Cell 10: Underhood Accessory Wiring Junction Block
Engine Data Sensors
Fuel Pump and Fuel Level Sensors
OBD II Symbol Description Notice
Handling ESD Sensitive Parts Notice
Engine Controls Components