GM Service Manual Online
For 1990-2009 cars only
Makes
🢒
Pontiac
🢒
2000
🢒
Grand Prix
🢒 Cell 150: 2 of 5
Cell 150: 2 of 5
Cell 150: 2 of 5
Entertainment Components
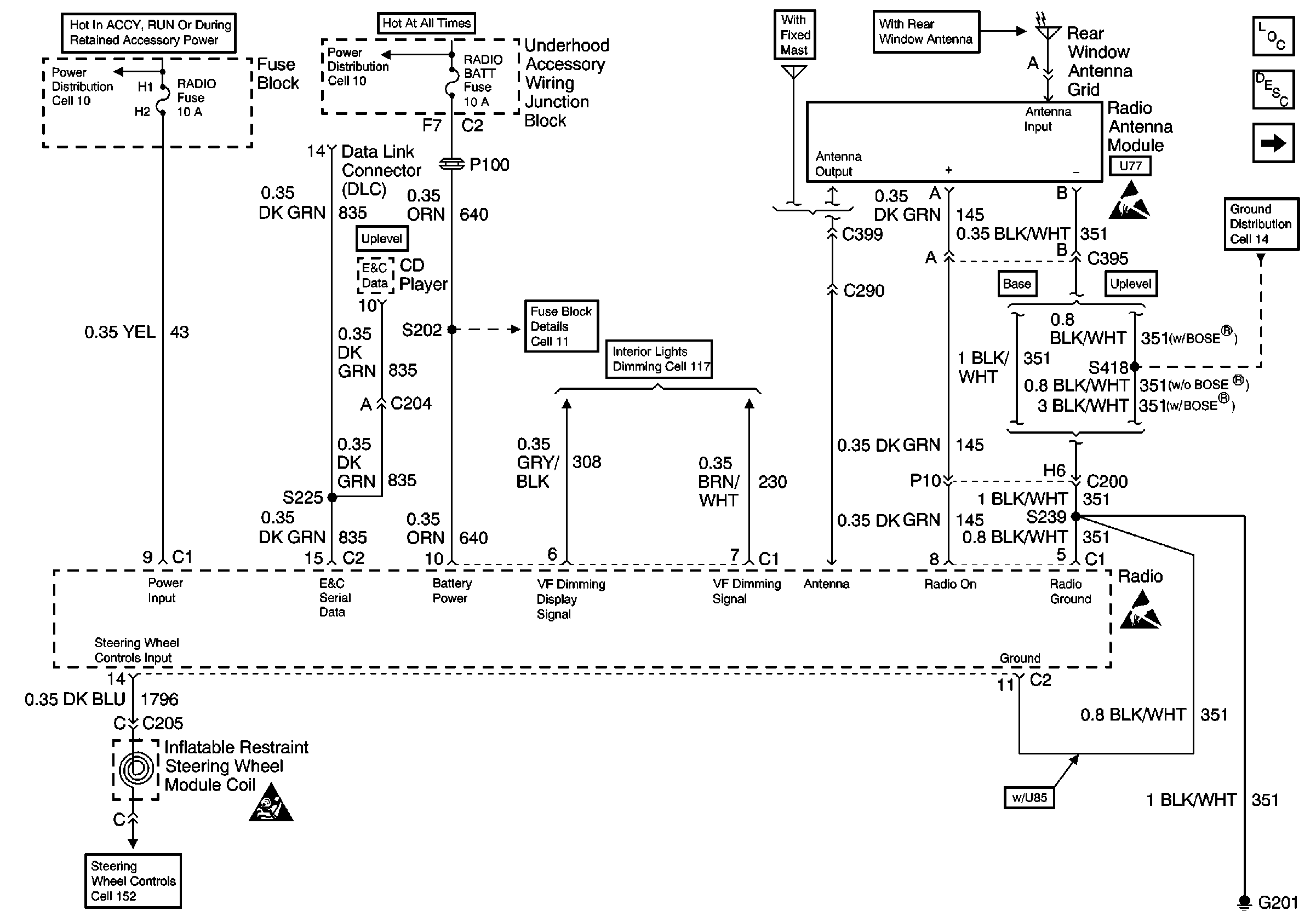
Radio/Audio System Circuit Description
Cell 150: 4 of 5
Cell 14: LH I/P Ground G201
Handling ESD Sensitive Parts Notice
Handling ESD Sensitive Parts Notice
Cell 152
SIR Handling Caution
Cell 11: BTSI, RADIO, SUNROOF, STR WHL CTRL, STR WHL ILUM, WIPER, MALLAND MALL PGM Fuses
Cell 10
Cell 11: RADIO BATT and PARK LP Fuses
Cell 117: Automatic Transaxle Control Position Indicator Bulb, Driver Seat Heater Switch