GM Service Manual Online
For 1990-2009 cars only
Makes
🢒
Pontiac
🢒
2000
🢒
Grand Prix
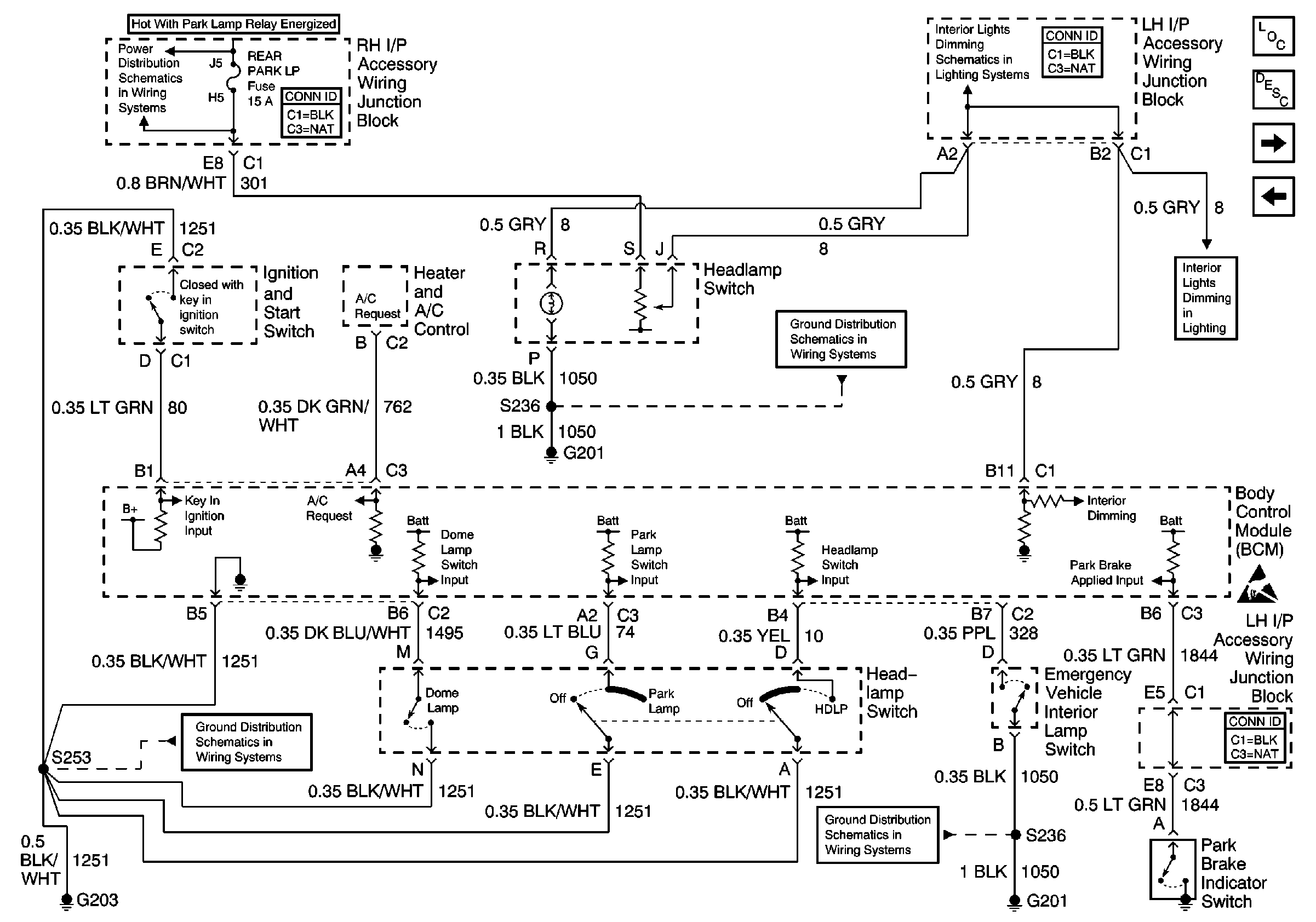
🢒 Headlamp Switch, Ignition Key Alarm Switch, Surveillance Switch and Park Brake Switch
Headlamp Switch, Ignition Key Alarm Switch, Surveillance Switch and Park Brake Switch
Headlamp Switch, Ignition Key Alarm Switch, Surveillance Switch and Park Brake Switch
REAR PARK Fuse
G203 (2 of 3)
G201 (1 of 2)
G201 (1 of 2)
BCM, Door Lock, Door Window Switch, HVAC, Radio, and Fog Lamp Switch Lamps
BCM, Door Lock, Door Window Switch, HVAC, Radio, and Fog Lamp Switch Lamps
Handling ESD Sensitive Parts Notice
Body Control Module Components
Body Control System Circuit Description
Headlamp Dimmer Switch, Headlamp Relay, Parklamp Relay
Traction Control Switch