GM Service Manual Online
For 1990-2009 cars only
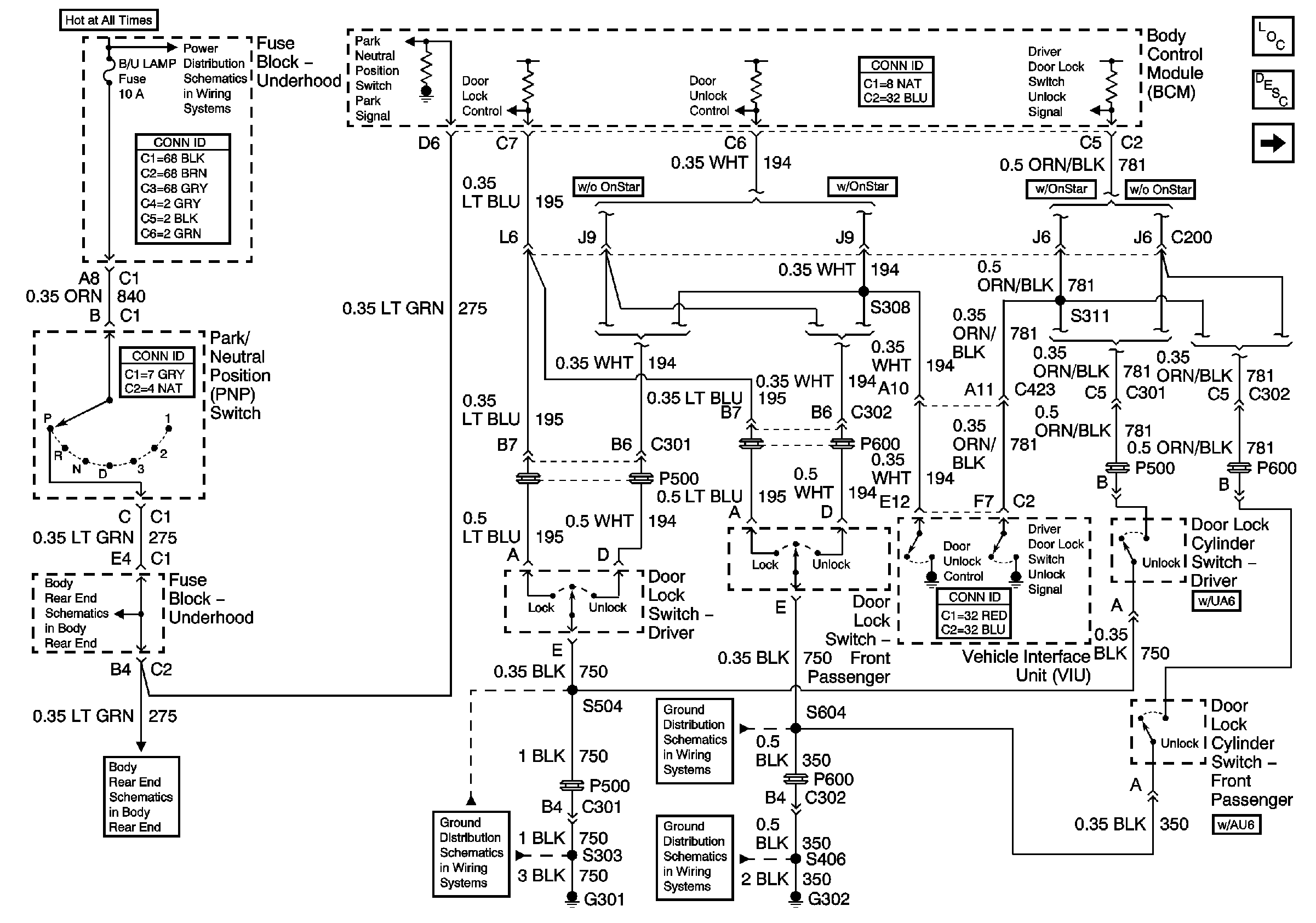
Figure 1:

Door Lock Switches


Object Number: 666267  Size: FS
Master Electrical Component List
Door Lock Actuators
AIR, ECM SENSE, ALT SENSE, B/U LAMP Fuses
Body Rear End
Body Rear End
G301
G302, S390, S604
G302, S402, S406, S416
Figure 2:

Door Lock Actuators


Object Number: 666273  Size: FS
Master Electrical Component List
Driver Information Center Door Ajar Indicators W/O RPO U40
Door Lock Switches
Figure 3:

Driver Information Center Door Ajar Indicators W/O RPO U40


Object Number: 666278  Size: FS
IP-IGN, CRUISE, ECM Fuses
IP-IGN, CRUISE, ECM Fuses
Audible Warning
G301
G302, S390, S604
G302, S402, S406, S416
Master Electrical Component List
Driver Information Center Door Ajar Indicators W/RPO U40
Door Lock Actuators
Figure 4:

Driver Information Center Door Ajar Indicators W/RPO U40


Object Number: 668119  Size: FS
G301
G302, S390, S604
G302, S402, S406, S416
Master Electrical Component List
Driver Information Center Door Ajar Indicators W/O RPO U40