GM Service Manual Online
For 1990-2009 cars only
Makes
🢒
Pontiac
🢒
2003
🢒
Grand Prix
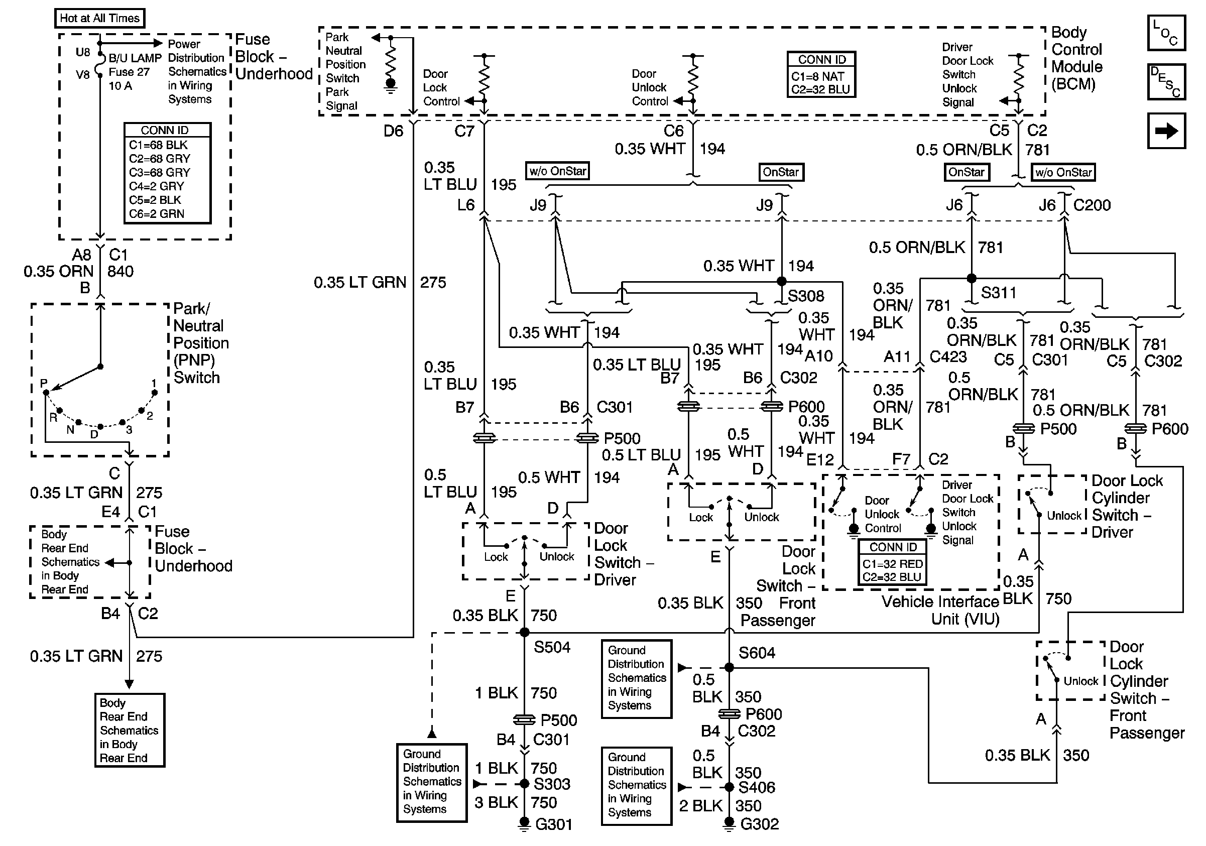
🢒 Door Lock Switches
Door Lock Switches
Door Lock Switches
Master Electrical Component List
Power Door Locks Description and Operation
Door Lock Actuators
AIR, ECM SENSE, ALT SENSE, and B/U Lamp Fuses
Body Rear End
Body Rear End
G301
G302, S390, S604
G302, S402, S406, S416