| Figure 1: |
Power, Ground, DLC and MIL
|
| Figure 2: |
Engine Data Sensors - Pressure, Temperature and VSS
|
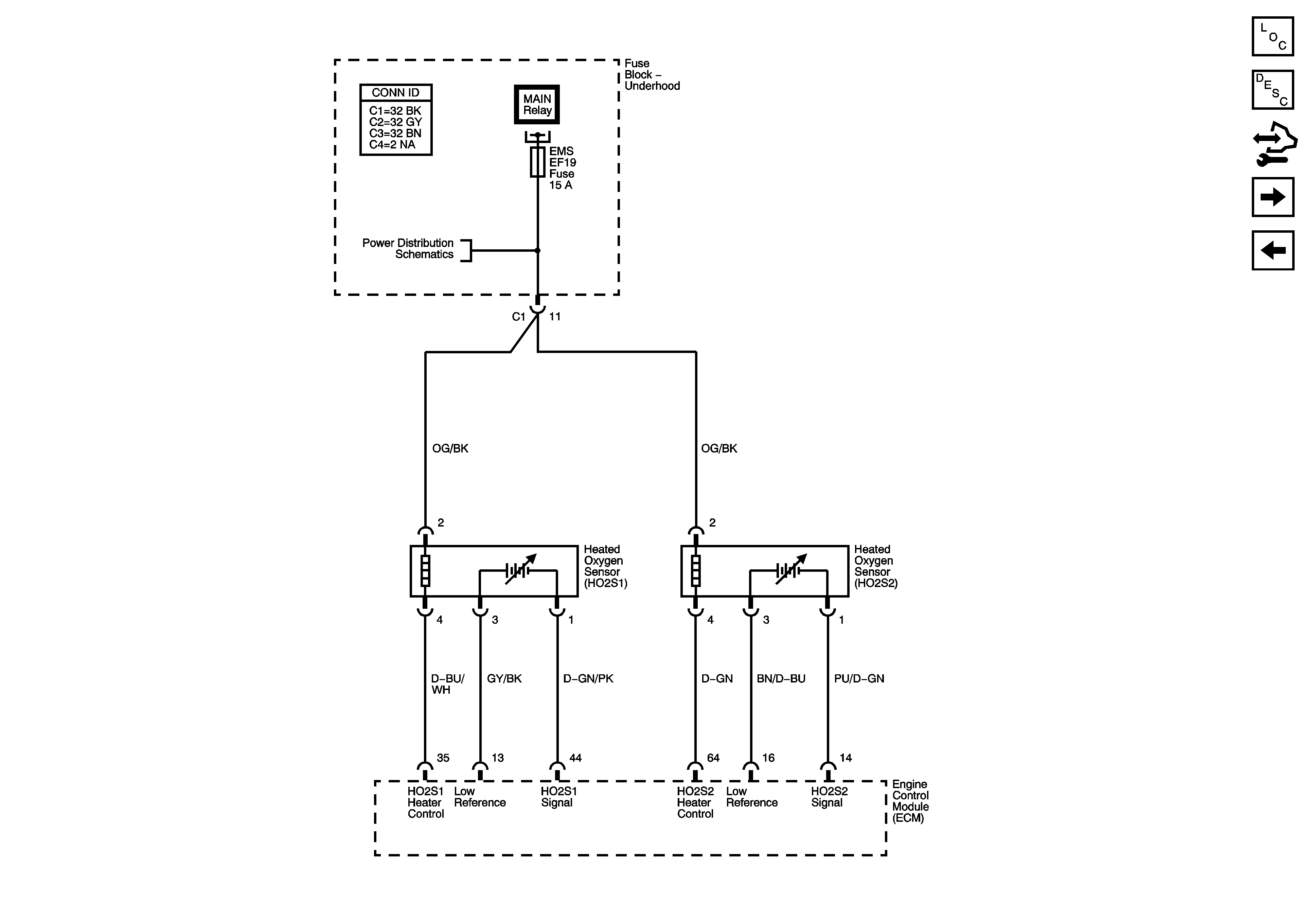
| Figure 3: |
Engine Data Sensors - Oxygen Sensors
|
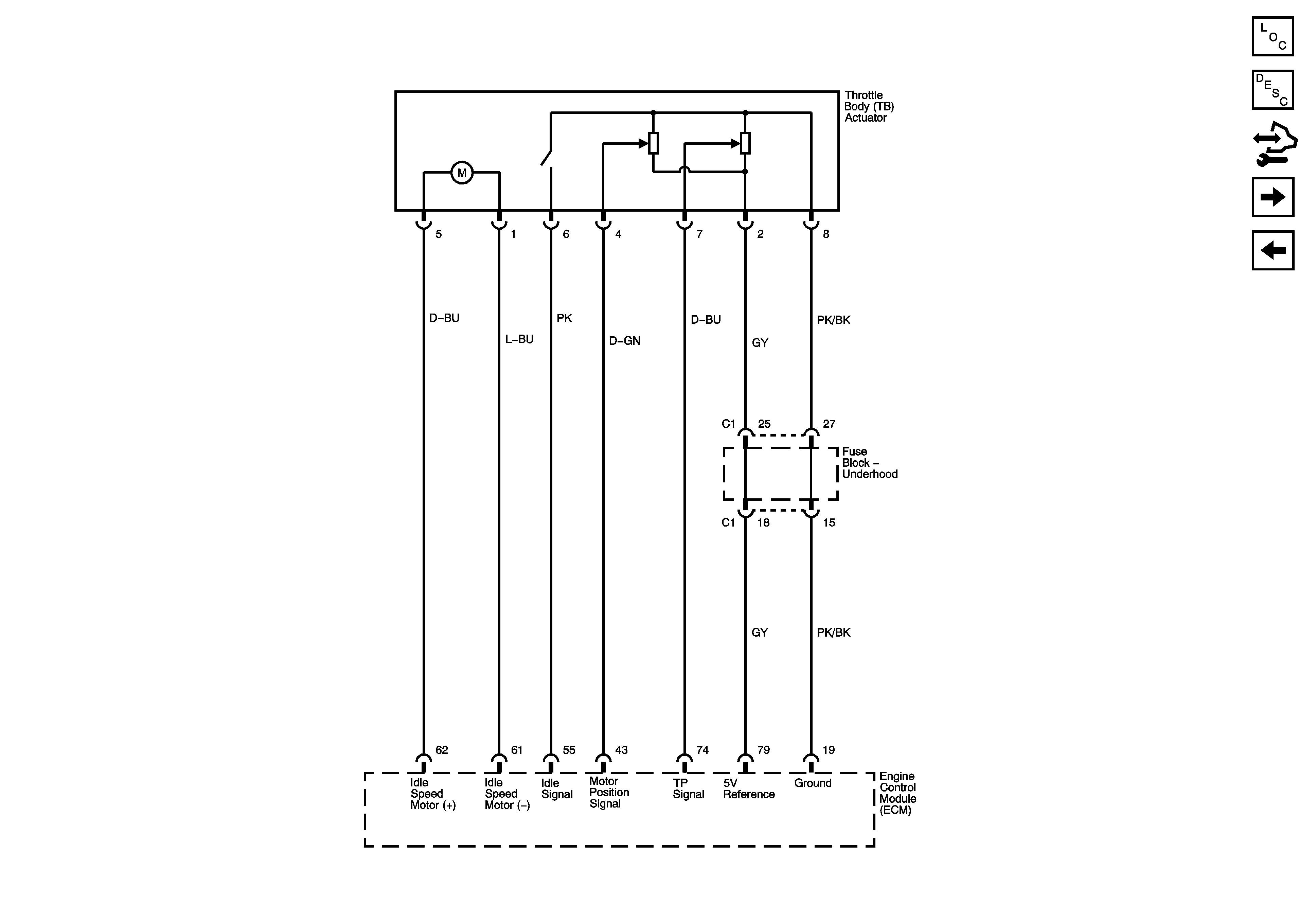
| Figure 4: |
Throttle Body Actuator
|
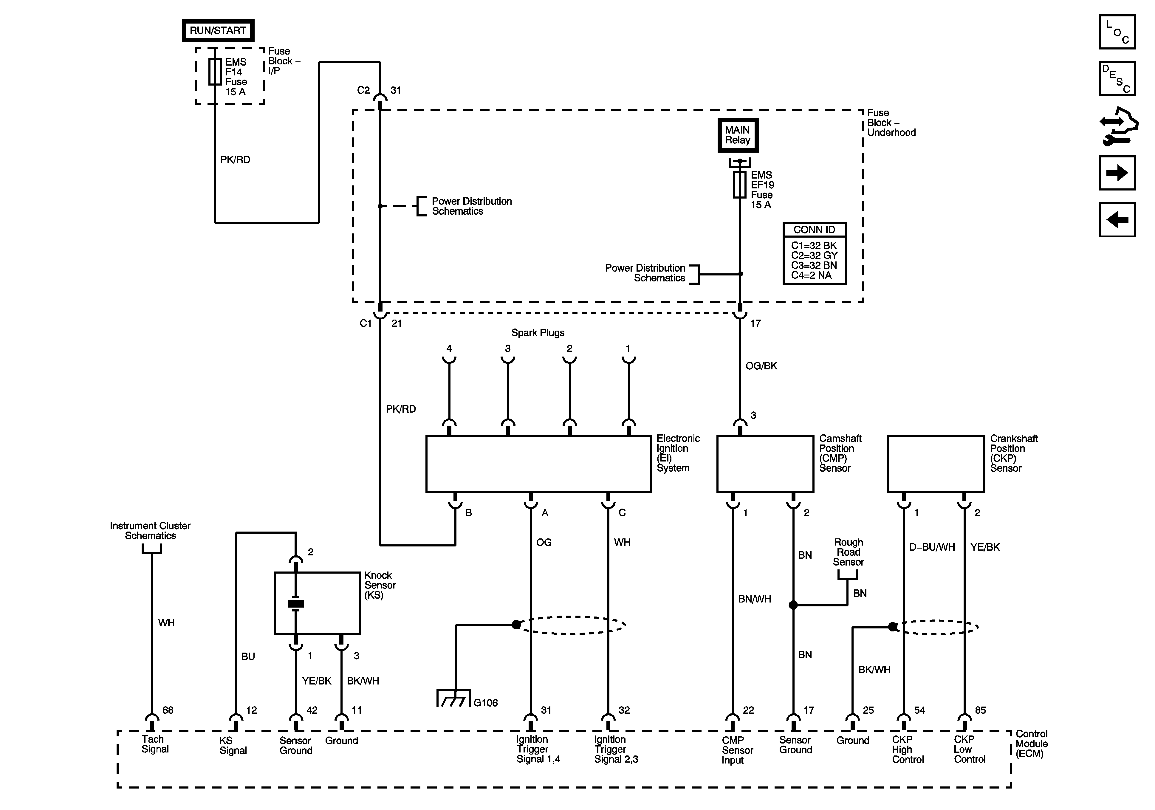
| Figure 5: |
Ignition Controls
|
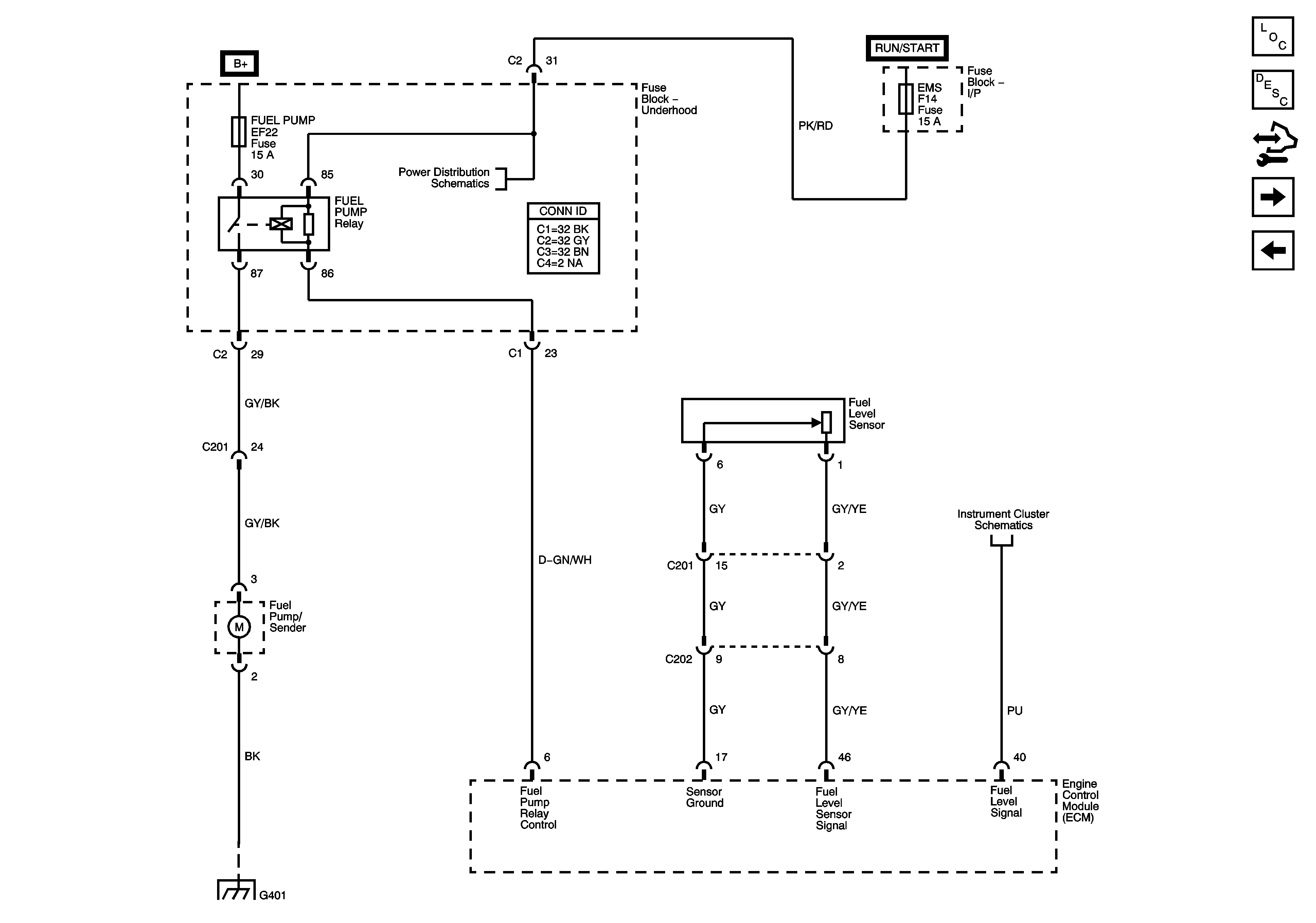
| Figure 6: |
Fuel Pump Controls
|
| Figure 7: |
Fuel Injectors, Octane Selector and Rough Road WSS
|
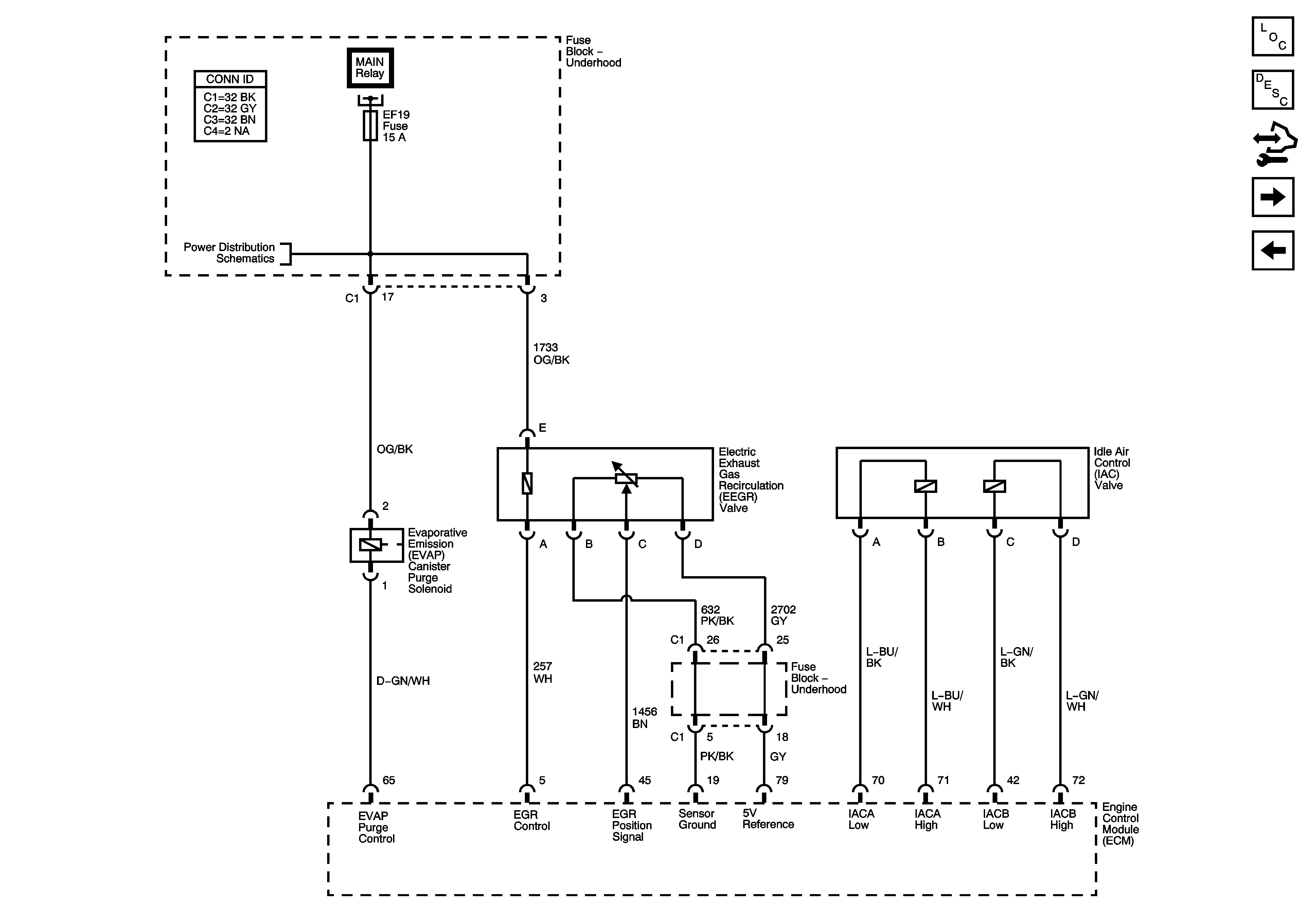
| Figure 8: |
EVAP and Device Controls
|
| Figure 9: |
Controlled/Monitored Subsystem References
|