GM Service Manual Online
For 1990-2009 cars only
Makes
🢒
Pontiac
🢒
2007
🢒
Solstice
🢒
Diagnostic Navigation
🢒
Vehicle Diagnostic Information
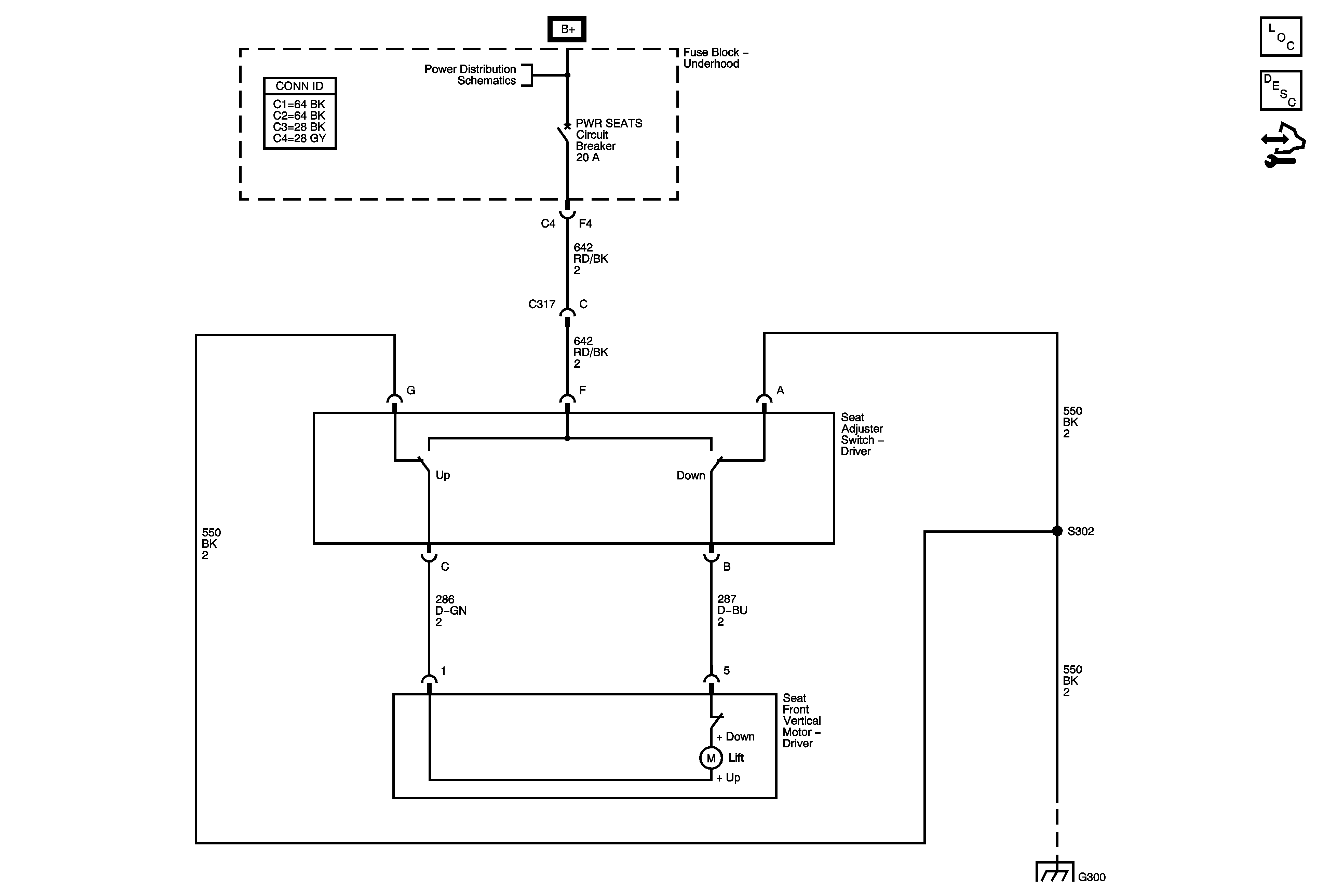
🢒 Driver Seat Schematics
Master Electrical Component List
Power Seats System Description and Operation
Control Module References
B+ Bus Bar - 2 of 2
G300 - 2 of 2
Master Electrical Component List
Power Seats System Description and Operation
Control Module References
B+ Bus Bar - 2 of 2
G300 - 2 of 2