GM Service Manual Online
For 1990-2009 cars only

Object Number: 40586  Size: LF

Circuit Description

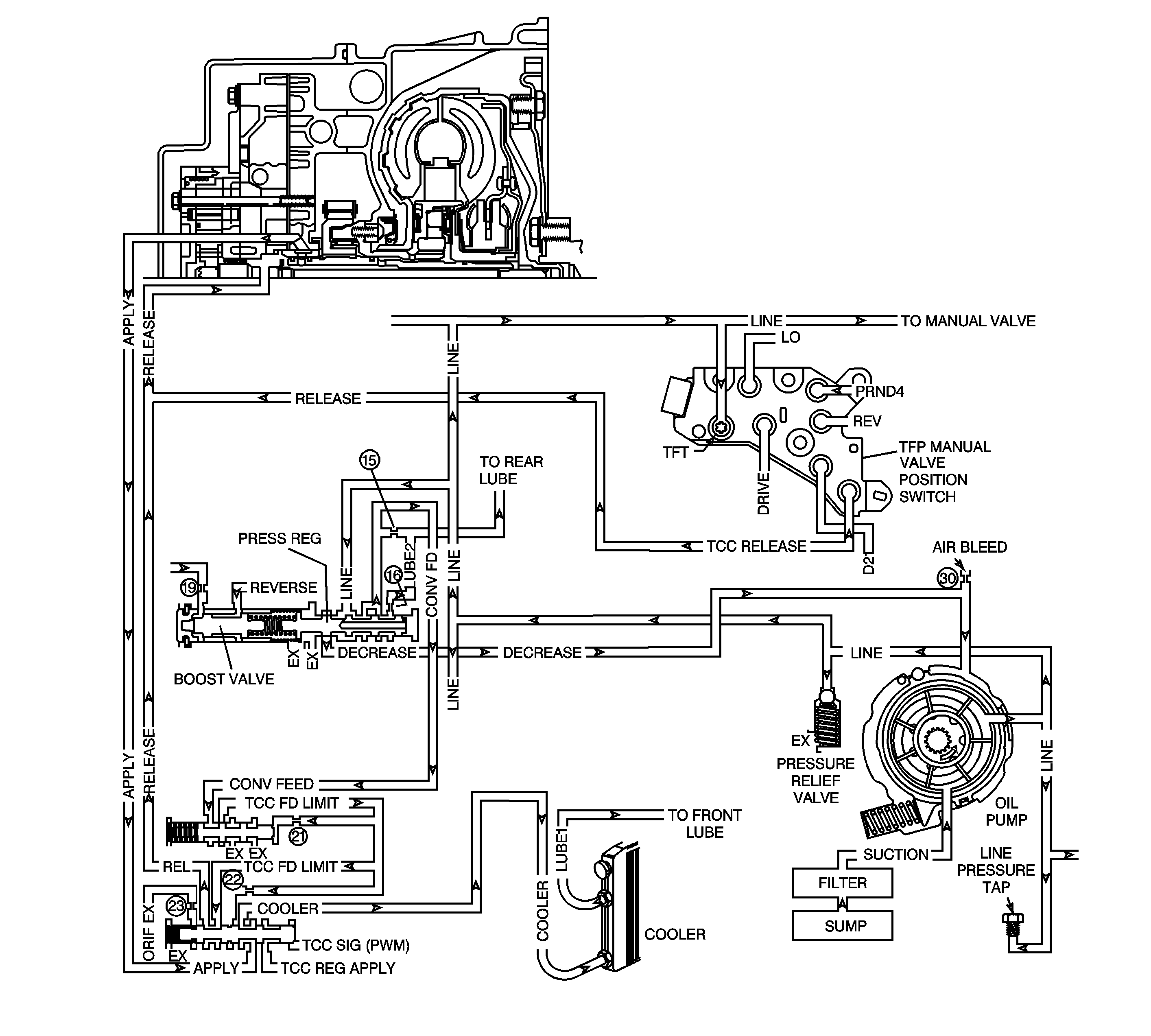
The transmission fluid pump is constantly circulating fluid through the torque converter. Hot fluid leaving the converter flows through the transmission cooler lines to the oil cooler, located in the vehicle radiator. From the cooler, the fluid returns to the transmission.

Lube 1 fluid flows through the input shaft to lubricate the transmission components in the front of the transmission. The Lube 2 fluid circuit is fed by line pressure at the pressure regulator valve. Lube 2 fluid flows through the oil feed pipes, and into the forward clutch support. Lube 2 fluid provides lubrication to the rear components of the transmission.

When the Powertrain Control Module (PCM) detects a high transmission fluid temperature (TFT) for a long period of time, then DTC P1812 sets. DTC P1812 is a type D DTC.

Conditions for Setting the DTC

    • The transmission fluid temperature is greater than 130°C (260°F) for 15 minutes.
    • No TFT Sensor DTCs P0712 or P0713.

Action Taken When the DTC Sets

    • The PCM does not illuminate the Malfunction Indicator Lamp (MIL).
    • The PCM freezes shift adapts from being updated.
    • DTC P1812 is stored in the PCM history.

Conditions for Clearing the DTC

    • A scan tool can clear the DTC from the PCM history. The PCM clears the DTC from the PCM history if the vehicle completes 40 warm-up cycles without a failure reported.
    • The PCM cancels the DTC default actions when the fault no longer exists and the ignition is OFF long enough in order to power down the PCM.

Diagnostic Aids

Ask the customer about overloading the vehicle, exceeding the trailer-towing limit, or towing in Overdrive.

Test Description

The numbers below refer to the Step numbers on the diagnostic table.

  1. This Step tests for low fluid level, which can cause high transmission fluid temperatures.

  2. This Step inspects for transmission cooling restrictions.

P1812

Step

Action

Value(s)

Yes

No

1

Was the Powertrain On-Board Diagnostic (OBD) System Check performed?

--

Go to Step 2

Go to

Powertrain On Board Diagnostic (OBD) System Check in Engine Controls - 2.3L

2

  1. Install the scan tool (tech 1) .
  2. With the engine OFF, turn the ignition switch to the RUN position.
  3. Important: Before clearing the DTCs, use the scan tool in order to record the Failure Records for reference. The Clear Info function will erase the data.

  4. Record the DTC Failure Records.

Have you performed the transmission fluid checking procedure?

--

Go to Step 3

Go to Transmission Fluid Check

3

  1. Inspect the engine cooling system for the following conditions:
  2. • Air flow restrictions
    • Air flow blockage
    • Debris
  3. Inspect the transmission cooling system for the following conditions:
  4. • Air flow restrictions
    • Air flow blockage
    • Debris
    • Damaged cooler lines

Did you find and correct the condition?

--

Go to Step 7

Go to Step 4

4

  1. Inspect the valve body for a stuck pressure regulator valve.
  2. Inspect the valve body for a leaking pressure regulator valve.

Did you find and correct the condition?

--

Go to Step 7

Go to Step 5

5

  1. Inspect the oil feed tubes for restrictions.
  2. Inspect the oil feed tubes for leaking seals.

Did you find and correct the condition?

--

Go to Step 7

Go to Step 6

6

Inspect the torque converter for stator damage.

Refer to Torque Converter Clutch Diagnosis .

Did you find and correct the condition?

--

Go to Step 7

--

7

In order to verify your repair, perform the following procedure:

  1. Select DTC.
  2. Select Clear Info.
  3. Operate the vehicle under the following conditions:
  4. • Turn the ignition switch to the RUN position.
    • The TFT must be 129°C (264°F) or less for 5 seconds.
  5. Select Specific DTC. Enter DTC P1812.

Has the test run and passed?

--

System OK

Begin the diagnosis again. Go to Step 1