GM Service Manual Online
For 1990-2009 cars only

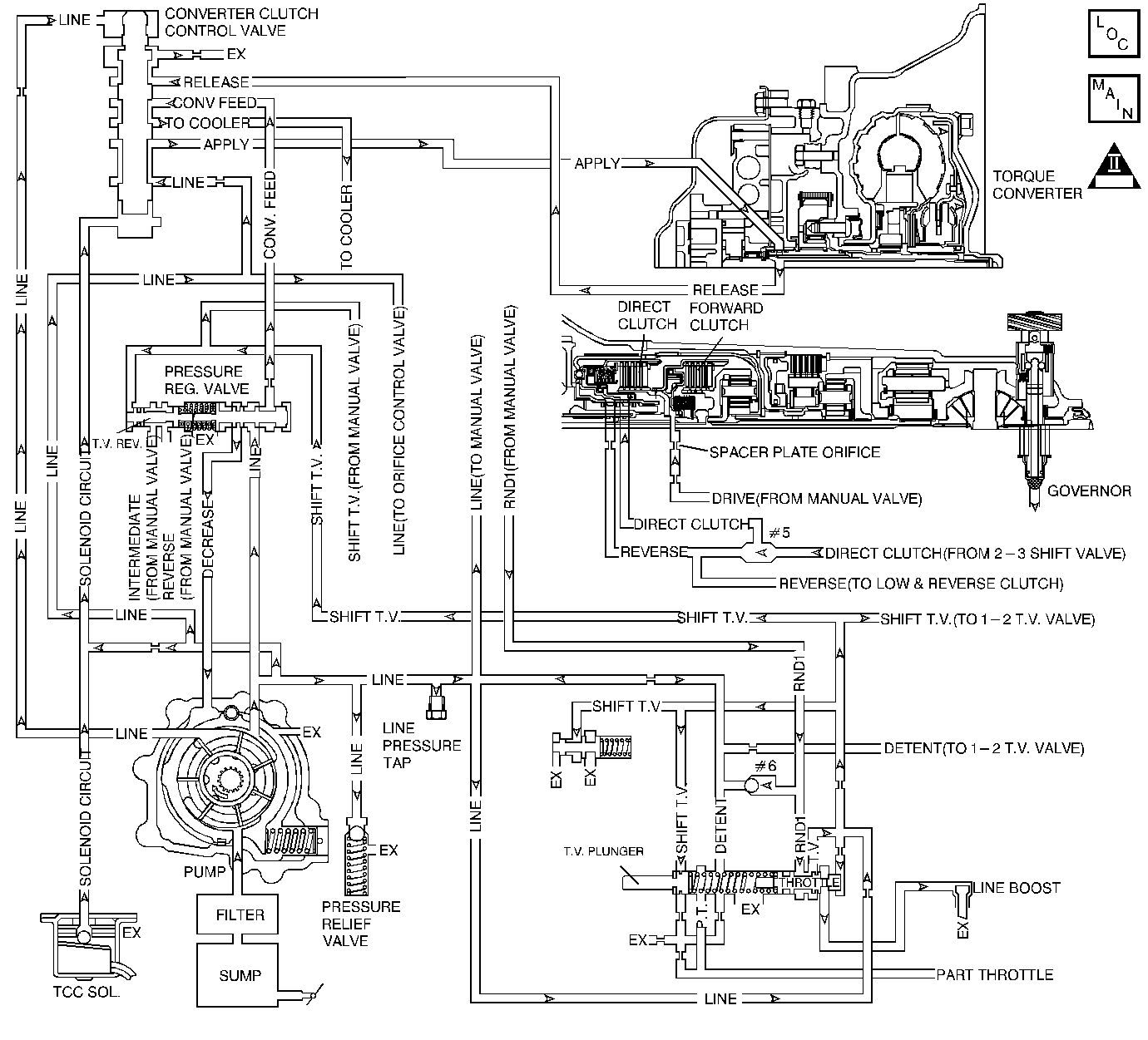
Object Number: 25683  Size: LF
Automatic Transmission Components
Automatic Transmission Controls Schematics
OBD II Symbol Description Notice

Circuit Description

The Powertrain Control Module (PCM) monitors the Torque Converter Clutch (TCC) slip speed. The PCM calculates the difference between the engine speed and the transmission output speed. In D3 drive range with the TCC engaged, the engine speed should closely match the transmission output speed.

When the PCM detects excessive slip of the TCC, the forward clutch, and the direct clutch when the TCC is engaged in 3rd gear, then DTC P1870 sets. DTC P1870 is a type A DTC.

Conditions for Setting the DTC

    • No Throttle Position (TP) sensor DTCs P0122 or P0123
    • No Vehicle Speed Sensor Assembly (VSS Assy.) DTC P0502
    • The engine speed is 2000-3300 RPM.
    • The engine vacuum is 20.3-61.5 kPa.
    • The throttle angle is 13.7-35%.
    • The Torque Converter Clutch (TCC) is ON for 5 seconds or more.
    • The TCC slip speed is 150-1000 RPM for 10 seconds.
    • The vehicle speed is 64-104 km/h (40-65 mph).
    • The speed ratio is 0.98-1.34.
    • All of the above conditions are met for 3 TCC engagement cycles.

Action Taken When the DTC Sets

    • The PCM inhibits TCC engagement.
    • The PCM illuminates the Malfunction Indicator Lamp (MIL).

Conditions for Clearing the MIL/DTC

    • The PCM turns OFF the MIL after three consecutive ignition cycles without a failure reported.
    • A scan tool can clear the DTC from the PCM history. The PCM clears the DTC from the PCM history if the vehicle completes 40 warm-up cycles without a failure reported.
    • The PCM cancels the DTC default actions when the fault no longer exists and the ignition is OFF long enough in order to power down the PCM.

Diagnostic Aids

    • Verify that the final drive ratio is correct for the vehicle.
    • Check for overloading or trailer towing in excess of vehicle capacity.

Test Description

The numbers below refer to the Step numbers on the diagnostic table.

  1. Low fluid level may be causing the slipping.

  2. Low line pressure may be causing the slipping.

  3. This step tests for excessive torque converter slip while the TCC is engaged.

DTC P1870

Step

Action

Value(s)

Yes

No

1

Was the Powertrain On-Board Diagnostic (OBD) System Check performed?

--

Go to Step 2

Go to Powertrain On Board Diagnostic (OBD) System Check

2

Perform the Fluid Level Checking Procedure.

Is the procedure complete?

--

Go to Step 3

Go to Transmission Fluid Level Checking Procedure

3

  1. Inspect the manual linkage for misadjustment.
  2. Inspect the manual linkage for binding.

Refer to Shift Control Cable.

Did you find and correct the condition?

--

Go to Step 12

Go to Step 4

4

Inspect the Throttle Valve (TV) cable for the following conditions:

    • Misadjustment
    • Binding
    • Breakage

Refer to 3T40 TV Cable Adjustment.

Did you find and correct the condition?

--

Go to Step 12

Go to Step 5

5

Inspect for low transmission line pressure.

Refer to Line Pressure Check Procedure.

Is the line pressure within specifications?

--

Go to Step 7

Go to Step 6

6

Inspect for the following potential sources of the low line pressure:

    • Restricted oil filter
    • Missing or damaged oil filter seal
    • The pressure relief valve spring may be damaged, or missing the checkball.
    • Damaged pressure regulator valve spring
    • Nicked or scored pressure regulator valve
    • Sticking pressure regulator valve
    • Damaged or worn oil pump seals
    • Stuck oil pump slide
    • Damaged oil pump vane
    • Damaged oil pump drive

Refer to Unit Repair.

Did you find and correct the condition?

--

Go to Step 12

--

7

  1. Install the scan tool (tech 1) .
  2. With the engine OFF, turn the ignition switch to the RUN position.
  3. Important: Before clearing the DTCs, use the scan tool in order to record the DTC Freeze Frame and Failure Records for reference. The Clear Info function will erase the data.

  4. Record the DTC Freeze Frame and Failure Records.
  5. Turn the ignition switch to the OFF position.
  6. Drive the vehicle in D3 with the TCC engaged.
  7. Important: Record the TCC slip speed when the transmission is in third gear, with the TCC engaged or enabled.

  8. Use the scan tool snapshot mode in order to record the TCC slip speed.

While the TCC is engaged, is the TCC slip speed greater than the specified value?

200 RPM

Go to Step 8

Refer to Diagnostic Aids

8

Inspect the TCC circuit for the following conditions:

    • The TCC Sol. Valve checkball is not seating.
    • The converter clutch control valve is stuck in the OFF position.

Refer to Unit Repair.

Did you find and correct the condition?

--

Go to Step 12

Go to Step 9

9

Inspect the torque converter for the following conditions:

    • Damaged or worn torque converter turbine shaft seal
    • Damaged torque converter

Refer to Unit Repair.

Did you find and correct the condition?

--

Go to Step 12

Go to Step 10

10

Inspect the direct clutch for the following conditions:

    • A missing #5 checkball
    • Rolled driven sprocket support seals
    • Cut driven sprocket support seals
    • Burned clutch plates
    • Sticking direct clutch exhaust checkball
    • Damaged or worn piston seals

Refer to Unit Repair.

Did you find and correct the condition?

--

Go to Step 12

Go to Step 11

11

Inspect the forward clutch for the following conditions:

    • Restricted spacer plate orifice.
    • Burned clutch plates
    • Damaged or worn piston seals

Refer to Unit Repair.

Did you find and correct the condition?

--

Go to Step 12

--

12

In order to verify your repair, perform the following procedure:

  1. Select DTC.
  2. Select Clear Info.
  3. Operate the vehicle under the following conditions:
  4. • Drive the vehicle in D3 with the throttle position 13-35%.
    • The vehicle speed is 65-90 km/h (40-55 mph).
    • The PCM commands the TCC ON.
    • The TCC slip speed must be -20 to +40 RPM for 5 seconds.
  5. Select Specific DTC. Enter DTC P1870.

Has the test run and passed?

--

System OK

Begin the diagnosis again. Go to Step 1