GM Service Manual Online
For 1990-2009 cars only

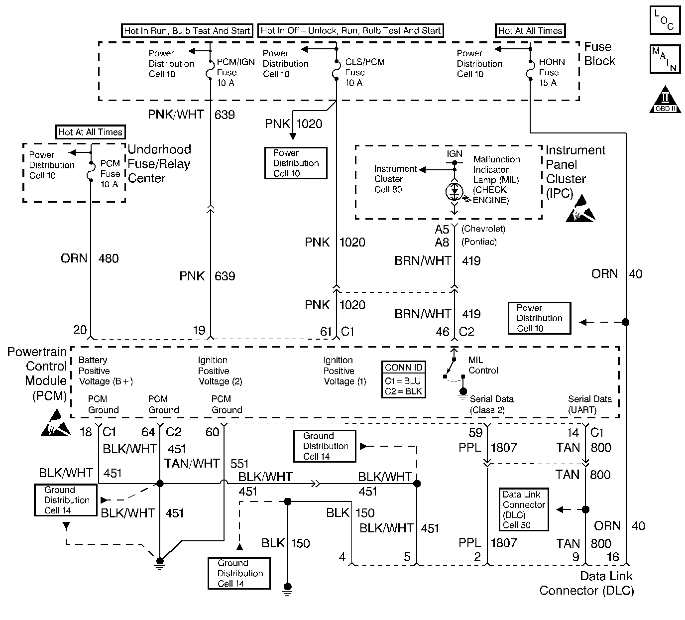
Object Number: 409352  Size: LF
Engine Controls Components
Power, Ground, MIL, and DLC
OBD II Symbol Description Notice
Powertrain Control Module Connector End Views
Handling ESD Sensitive Parts Notice
Handling ESD Sensitive Parts Notice

Circuit Description

The provision for communicating with the control module is the Data Link Connector (DLC). It is usually located under the instrument panel. The DLC is used to connect to a scan tool. Some common uses of the scan tool are listed below:

    • Identifying stored Diagnostic Trouble Codes (DTCs).
    • Clearing DTCs.
    • Performing output control tests.
    • Reading serial data.

Battery power and ground is supplied for the scan tool through the DLC. The Class 2 serial data circuit to the DLC allows the PCM to communicate with the scan tool. A UART serial data line is used to communicate with other modules such as the Electronic Brake Control Module (EBCM), the Supplemental Inflatable Restraint (SIR) system and the Instrument Panel Cluster (IPC).

Diagnostic Aids

Ensure that the correct application (model year, car line, VIN code) has been selected on the scan tool. If communication still cannot be established, try the scan tool on another vehicle to ensure that the scan tool, or cables are not the cause of the condition.

An intermittent may be caused by the following:

    • Poor connection
    • Rubbed through wire insulation
    • Broken wire inside the insulation

Any circuitry, that is suspected as causing an intermittent complaint, should be thoroughly checked for the following conditions:

    • Backed out terminals.
    • Improper mating of terminals.
    • Broken locks.
    • Improperly formed or damaged terminals.
    • Poor terminals to wiring connection.
    • Physical damaged to the wiring harness.
    • Corrosion.

Test Description

The number below refers to the step number on the diagnostic table:

  1. The replacement PCM must be programmed and the Crankshaft Position System Variation Learn procedure must be performed.

DLC Diagnosis

Step

Action

Value(s)

Yes

No

1

Did you perform the Powertrain On-Board Diagnostic (OBD) System Check?

--

Go to Step 2

Go to Powertrain On Board Diagnostic (OBD) System Check

2

  1. Disconnect the scan tool.
  2. Turn on the ignition, leaving the engine off.
  3. Probe the data link connector (DLC) B+ circuit with a test lamp connected to chassis ground.

Does the test lamp illuminate?

--

Go to Step 3

Go to Step 10

3

Probe both of the DLC ground circuits with a test lamp to B+.

Does the test lamp illuminate at both ground circuits?

--

Go to Step 4

Go to Step 9

4

Probe the Class 2 serial data circuit at the DLC with a DMM connected to ground.

Does the voltage approximately equal the specified value?

0 V

Go to Step 5

Go to Step 7

5

  1. Turn off the ignition.
  2. Disconnect the PCM.
  3. Turn on the ignition, leaving the engine off.
  4. Probe the Class 2 serial data circuit at the DLC with a test lamp connected to B+.

Does the test lamp illuminate?

--

Go to Step 8

Go to Step 6

6

  1. Test the Class 2 serial data circuit for an open between the DLC and the PCM.
  2. If a problem is found, repair as necessary. Refer to Wiring Repairs in Wiring Systems.

Did you find and correct the condition?

--

Go to Powertrain On Board Diagnostic (OBD) System Check

Go to Step 11

7

  1. Test the Class 2 serial data circuit for a short to voltage.
  2. If a problem is found, repair as necessary. Refer to Wiring Repairs in Wiring Systems.

Did you find and correct the condition?

--

Go to Powertrain On Board Diagnostic (OBD) System Check

Go to Step 11

8

Locate and repair the short to ground in the Class 2 serial data circuit. Refer to Wiring Repairs in Wiring Systems.

Did you complete the repair?

--

Go to Powertrain On Board Diagnostic (OBD) System Check

--

9

Locate and repair the open in the affected DLC ground circuit. Refer to Wiring Repairs in Wiring Systems.

Did you complete the repair?

--

Go to Powertrain On Board Diagnostic (OBD) System Check

--

10

Locate and repair the open or short to ground in the DLC B+ circuit. Refer to Wiring Repairs in Wiring Systems.

Did you complete the repair?

--

Go to Powertrain On Board Diagnostic (OBD) System Check

--

11

Important:: The replacement PCM must be programmed. Refer to Powertrain Control Module Replacement/Programming .

Replace the PCM. Refer to Powertrain Control Module Replacement .

Did you complete the repair?

--

Go to Powertrain On Board Diagnostic (OBD) System Check

--