GM Service Manual Online
For 1990-2009 cars only
Makes
🢒
Pontiac
🢒
2000
🢒
Sunfire
🢒
Body and Accessories
🢒
Wipers/Washer Systems
🢒 Wiper/Washer System (Pulse) Schematics
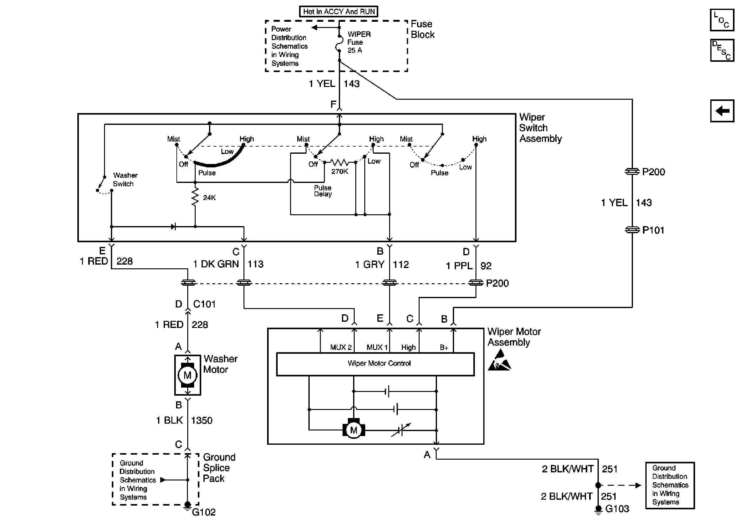
Figure
1:
Variable Pulse Delay Wiper Controls
Wiper/Washer System Components
Wiper/Washer System Circuit Description
Fixed Delay Pulse Wiper Controls
BCM, and WIPER Fuses
G102
G103, G201 and G200
Handling ESD Sensitive Parts Notice
Figure
2:
Fixed Delay Pulse Wiper Controls
Wiper/Washer System Components
Wiper/Washer System Circuit Description
Variable Pulse Delay Wiper Controls
BCM, and WIPER Fuses
G102
G103, G201 and G200
Handling ESD Sensitive Parts Notice