GM Service Manual Online
For 1990-2009 cars only
Makes
🢒
Pontiac
🢒
2001
🢒
Sunfire
🢒
Body and Accessories
🢒
Wipers/Washer Systems
🢒 Wiper/Washer Schematics
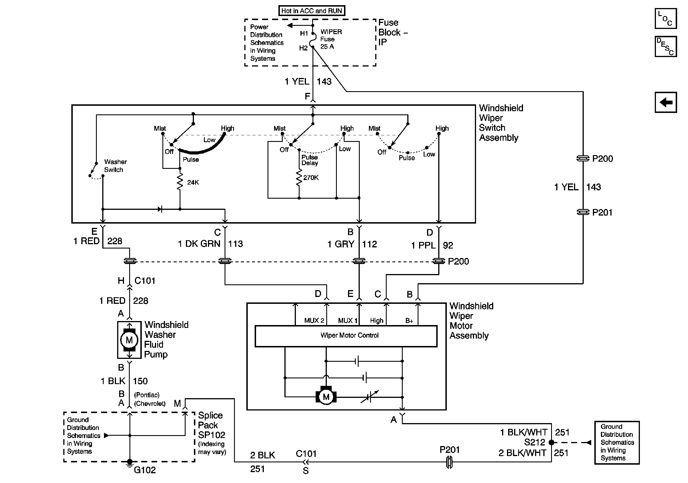
Figure
1:
Variable Pulse Delay
Master Electrical Component List
Pulse Delay
G102 - 1 of 2
IP Fuse Block BCM, WIPER, HVAC, O2 HTR Fuses and PWR WDO Circuit Breaker
G102 - 1 of 2
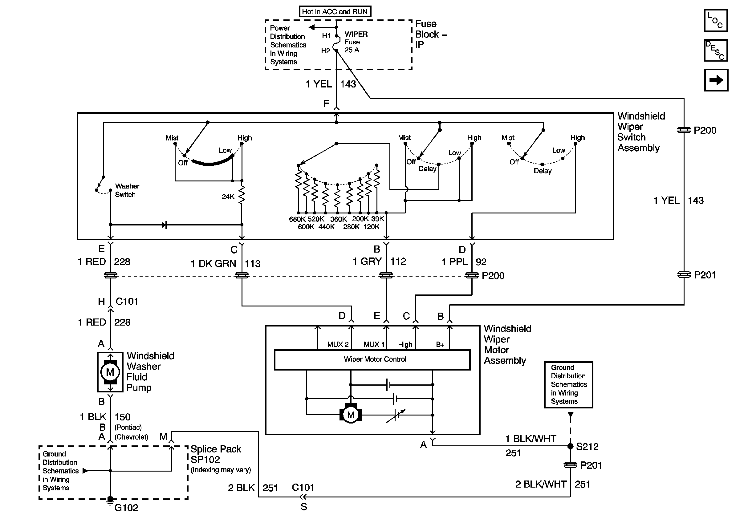
Figure
2:
Pulse Delay
Master Electrical Component List
Variable Pulse Delay
G102 - 1 of 2
IP Fuse Block BCM, WIPER, HVAC, O2 HTR Fuses and PWR WDO Circuit Breaker
G102 - 1 of 2