GM Service Manual Online
For 1990-2009 cars only

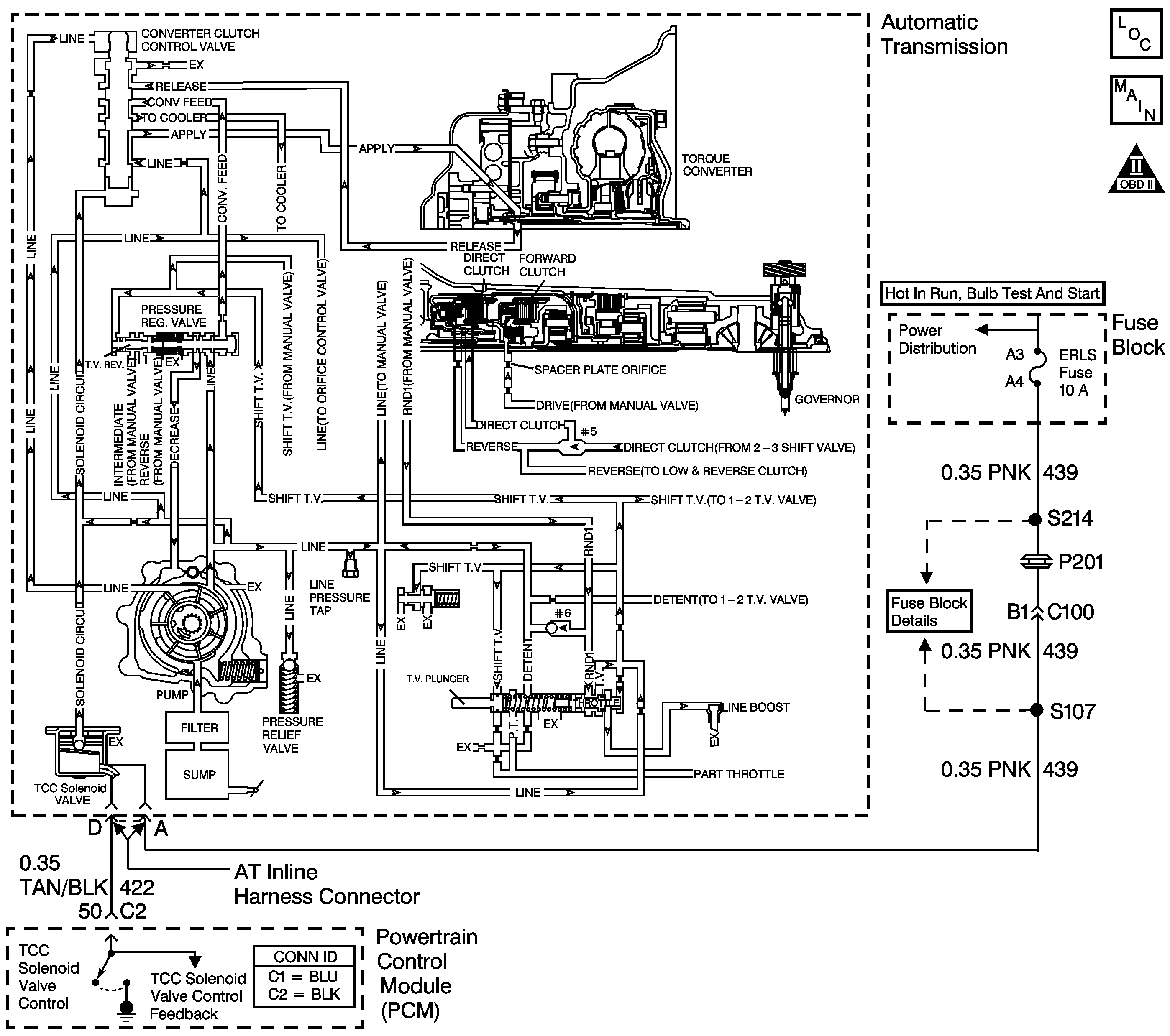
Object Number: 669908  Size: LF
Master Electrical Component List
OBD II Symbol Description Notice

Circuit Description

The powertrain control module (PCM) monitors the torque converter clutch (TCC) slip speed. The PCM calculates the difference between the engine speed and the transmission output speed. In D3 drive range with the TCC engaged, the engine speed should closely match the transmission output speed.

When the PCM detects excessive slip of the TCC, the forward clutch, and the direct clutch when the TCC is engaged in 3rd gear, then DTC P1870 sets. DTC P1870 is a type B DTC.

Conditions for Running the DTC

    • No Throttle Position (TP) sensor DTCs P0121, P0122 or P0123.
    • No Vehicle Speed Sensor DTCs P0502 or P0503.
    • The engine speed is 1,500-3,600 RPM.
    • Engine torque is greater than 27 N·m (20 lb ft).
    • The throttle angle is 10-40 percent.
    • The torque converter clutch (TCC) is on for 5 seconds.
    • The TCC slip speed is greater than 140 RPM for 8 seconds.
    • The vehicle speed is 56-120 km/h (35-75 mph).
    • The speed ratio is 0.90-1.375.

Conditions for Setting the DTC

The PCM transmission slip counter is greater or equal to one count.

Action Taken When the DTC Sets

    • The PCM illuminates the malfunction indicator lamp (MIL) during the second consecutive trip in which the conditions for setting the DTC are met.
    • The PCM inhibits TCC engagement.
    • The PCM stores DTC P1870 in PCM history during the second consecutive trip in which the Conditions for Setting the DTC are met.

Conditions for Clearing the MIL/DTC

    • The PCM turns off the MIL during the third consecutive trip in which the diagnostic test runs and passes.
    • A scan tool can clear the MIL/DTC.
    • The PCM clears the DTC from PCM history if the vehicle completes 40 consecutive warm-up cycles without an emission-related diagnostic fault occurring.
    • The PCM cancels the DTC default actions when the fault no longer exists and/or the ignition is off long enough in order to power down the PCM.

Diagnostic Aids

    • Verify that the final drive ratio is correct for the vehicle.
    • Verify that the customer is not overloading the vehicle or towing beyond vehicle capacity.

Test Description

The numbers below refer to the step numbers on the diagnostic table.

  1. This step tests for excessive torque converter slip while the TCC is engaged.

  2. Low fluid level may be causing the slipping.

  3. Low line pressure may be causing the slipping.

DTC P1870

Step

Action

Value(s)

Yes

No

1

Did you perform the Powertrain Diagnostic System Check?

--

Go to Step 2

Go to Diagnostic System Check - Engine Controls in Engine Controls - 2.2 L or Diagnostic System Check - Engine Controls in Engine Controls - 2.4 L

2

  1. Install a Scan Tool .
  2. Turn ON the ignition, with the engine OFF.
  3. Important: Before clearing the DTC, use the Scan Tool in order to record the DTC Freeze Frame and Failure Records. Using the Clear Info function erases the Freeze Frame and Failure Records from the PCM.

  4. Record the DTC Freeze Frame and Failure Records.
  5. Clear the DTC.
  6. Drive the vehicle with the TCC engaged.
  7. Important: Record the TCC slip speed when the transmission is in third gear, with the TCC enabled or engaged.

  8. Use the Scan Tool snapshot mode in order to record the TCC slip speed.

While the TCC is engaged, is the TCC slip speed greater than the specified value?

150 RPM

Go to Step 3

Go to Intermittent Conditions in Engine Controls - 2.2 L or Intermittent Conditions in Engine Controls - 2.4 L

3

  1. Turn OFF the ignition.
  2. Disconnect the AT inline harness connector.
  3. Connect J 35616-200 unpowered test light to a good ground.
  4. Turn ON the ignition, with the engine OFF.
  5. Using the J 35616-A connector test adapter kit, and theJ 35616-200 , probe terminal A on the engine side of the AT inline harness connector.

Is the test lamp ON?

--

Go to Step 4

Go to Step 5

4

  1. Connect the J 35616-200 to a battery power source.
  2. Using the J 35616-A , probe the test lamp to terminal D on the engine side of the Inline Harness connector.
  3. With the Scan Tool , command the TCC solenoid ON and OFF several times.

Does the test lamp operate ON and OFF as the TCC solenoid is commanded?

--

Go to Step 8

Go to Step 6

5

Important: The condition that affects this circuit may exist in other connecting branches of the circuit. Refer to Power Distribution Schematics in Wiring Systems for complete circuit distribution.

Test the ignition voltage circuit (CKT 439) from the AT inline harness connector to the fuse block for an open.

Refer to Circuit Testing and Wiring Repairs in Wiring Systems.

Did you find and correct the condition?

--

Go to Step 7

--

6

Test the TCC solenoid valve control circuit (CKT 422) from the AT inline harness connector to the PCM for an open.

Refer to Circuit Testing and Wiring Repairs in Wiring Systems.

Did you find and correct the condition?

--

Go to Step 17

Go to Step 7

7

Replace the PCM.

Refer to Powertrain Control Module Replacement in Engine Controls - 2.2 L or Powertrain Control Module Replacement in Engine Controls - 2.4 L.

Did you complete the replacement?

--

Go to Step 17

--

8

Perform the Transmission Fluid Check .

Did you complete the procedure?

--

Go to Step 9

--

9

  1. Inspect the automatic transmission selector lever for mis-adjustment.
  2. Inspect the automatic transmission range selector lever cable for binding.

Refer to Transmission Control Replacement .

Did you find and correct the condition?

--

Go to Step 17

Go to Step 10

10

Inspect the throttle valve (TV) cable for the following conditions:

    • Mis-adjustment
    • Binding
    • Breakage

Refer to Automatic Transmission Throttle Valve Cable Replacement or Automatic Transmission Throttle Valve Cable Adjustment .

Did you find and correct the condition?

--

Go to Step 17

Go to Step 11

11

Inspect for low transmission line pressure.

Refer to Line Pressure Check .

Is the line pressure within specifications?

--

Go to Step 13

Go to Step 12

12

Inspect for the following potential sources of the low line pressure:

    • Restricted oil filter
    • Missing or damaged oil filter seal
    • The pressure relief valve spring may be damaged, or missing the checkball
    • Damaged pressure regulator valve spring
    • Nicked or scored pressure regulator valve
    • Sticking pressure regulator valve
    • Damaged or worn oil pump seals
    • Stuck oil pump slide
    • Damaged oil pump vane
    • Damaged oil pump drive

Refer to Transmission Overhaul in the 3T40-E Section of the Transmission Unit Repair Manual.

Did you find and correct the condition?

--

Go to Step 17

--

13

Inspect the TCC hydraulic circuit for the following conditions:

    • Loose TCC solenoid valve
    • Damaged solenoid valve O-ring seal
    • TCC solenoid valve checkball is not seating
    • Contaminates or sediment in the TCC Solenoid or fluid circuit
    • The converter clutch control valve is stuck in the OFF position

Refer to Transmission Overhaul in the 3T40-E Section of the Transmission Unit Repair Manual.

Did you find and correct the condition?

--

Go to Step 17

Go to Step 14

14

Inspect the torque converter for the following conditions:

    • Damaged or worn torque converter turbine shaft seal
    • Damaged torque converter

Refer to Transmission Overhaul in the 3T40-E Section of the Transmission Unit Repair Manual.

Did you find and correct the condition?

--

Go to Step 17

Go to Step 15

15

Inspect the direct clutch for the following conditions:

    • A missing #5 checkball
    • Rolled driven sprocket support seals
    • Cut driven sprocket support seals
    • Burned clutch plates
    • Sticking direct clutch exhaust checkball
    • Damaged or worn piston seals

Refer to Transmission Overhaul in the 3T40-E Section of the Transmission Unit Repair Manual.

Did you find and correct the condition?

--

Go to Step 17

Go to Step 16

16

Inspect the forward clutch for the following conditions:

    • Restricted spacer plate orifice
    • Burned clutch plates
    • Damaged or worn piston seals

Refer to Transmission Overhaul in the 3T40-E Section of the Transmission Unit Repair Manual.

Did you find and correct the condition?

--

Go to Step 17

--

17

Perform the following procedure in order to verify the repair:

  1. Select DTC.
  2. Select Clear Info.
  3. Operate the vehicle under the following conditions:
  4. • Drive the vehicle in D3 with the throttle position 10-50 percent.
    • The vehicle speed is 65-90 km/h (40-55 mph).
    • The PCM commands the TCC ON.
    • The TCC slip speed must be -20 to +40 RPM for 3 seconds.
  5. Select specific DTC.
  6. Enter DTC P1870.

Has the test run and passed?

--

System OK

Go to Step 1