GM Service Manual Online
For 1990-2009 cars only
Makes
🢒
Pontiac
🢒
2005
🢒
Sunfire
🢒 Controls and Indicators - Domestic
Controls and Indicators - Domestic
Controls and Indicators - Domestic
Master Electrical Component List
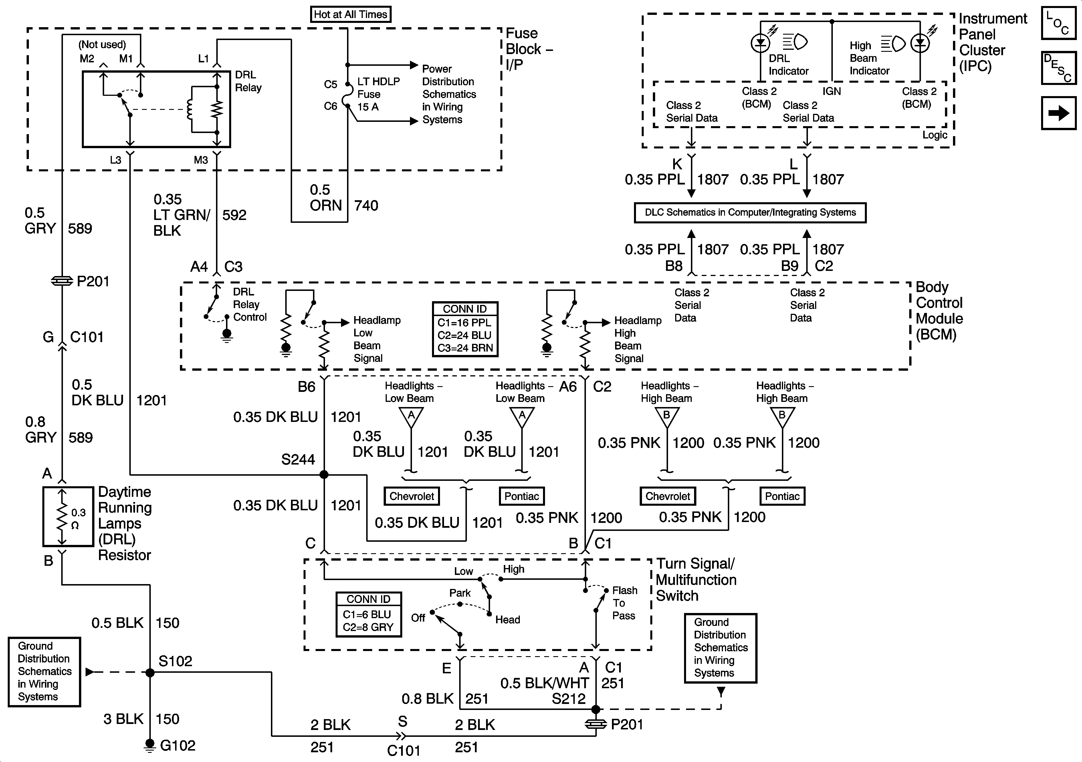
Exterior Lighting Systems Description and Operation
Headlamps - Pontiac
Fuse Block - I/P CIG, HORN, LT HDLP, CLUSTR, EXT LP, FOG Fuses and HDLP Circuit Breaker
Data Link Connector (DLC)
Headlamps - Chevrolet Domestic
Headlamps - Pontiac
Headlamps - Chevrolet Domestic
Headlamps - Pontiac
G102
G102, G201, G303