GM Service Manual Online
For 1990-2009 cars only
Makes
🢒
Pontiac
🢒
2008
🢒
Torrent
🢒
General Information
🢒
General Information
🢒 Automatic Transmission Controls Schematics
Figure
1:
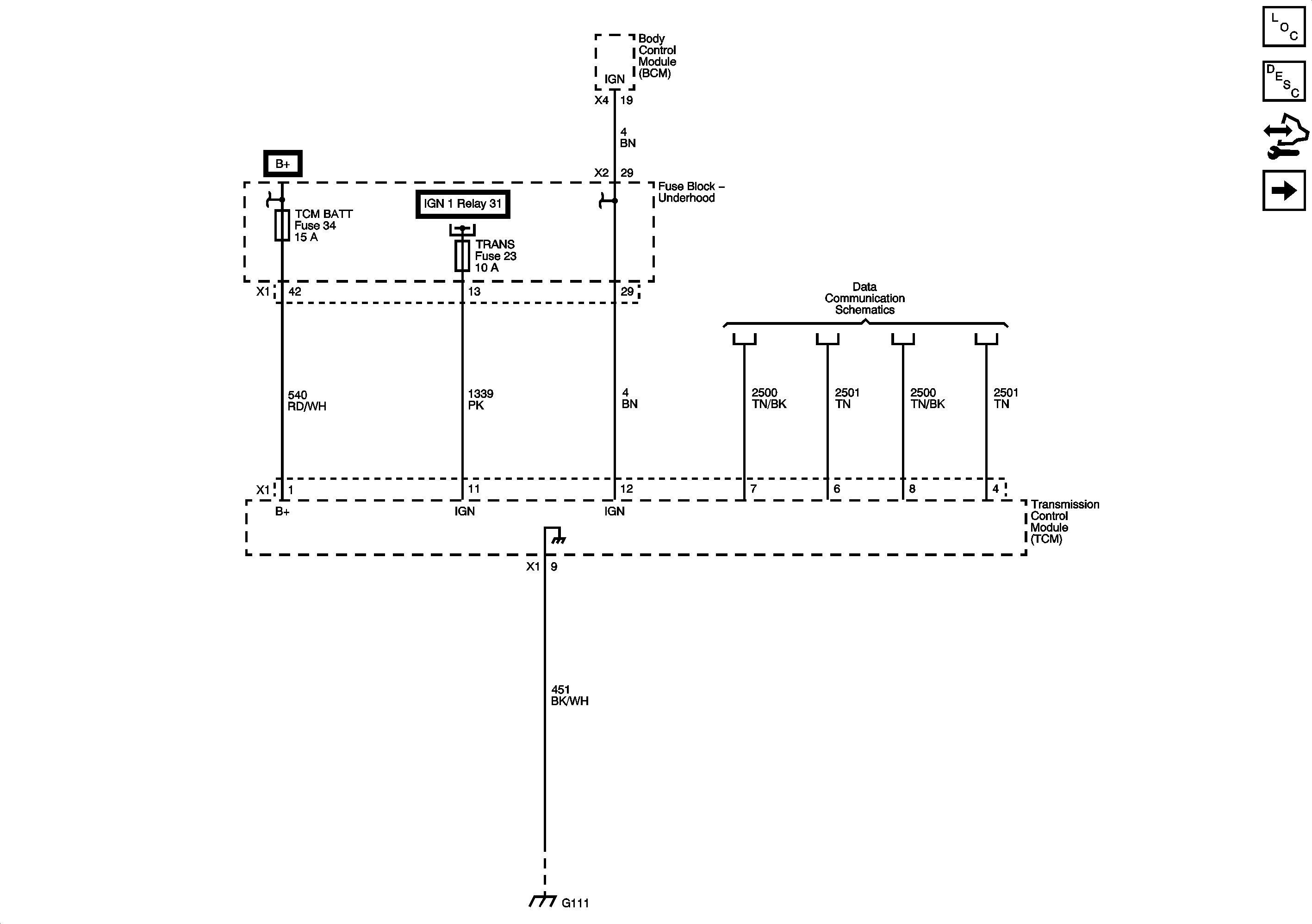
Power and Ground
Master Electrical Component List
Electronic Component Description
Control Module References
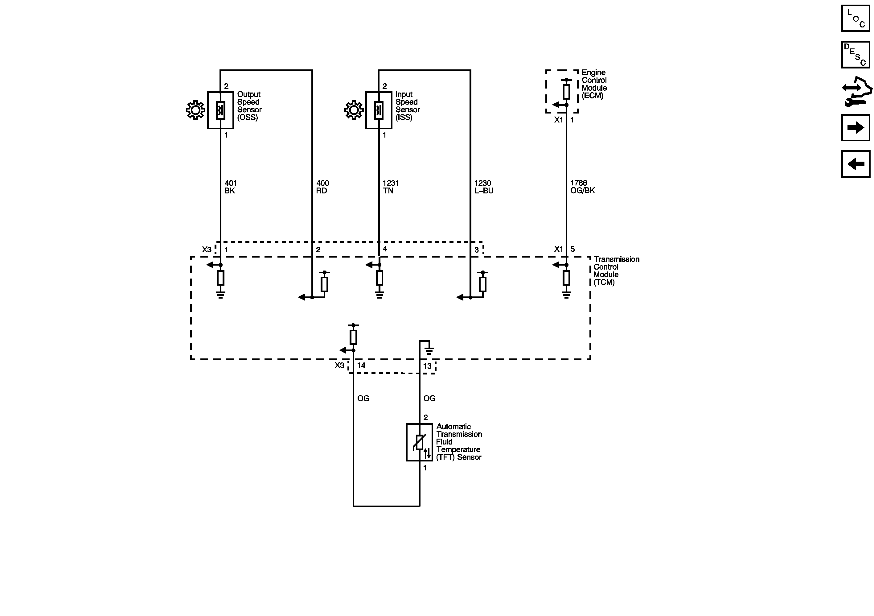
ISS, OSS and TFT Sensors
Figure
2:
ISS, OSS, and TFT Sensors
Master Electrical Component List
Electronic Component Description
Control Module References
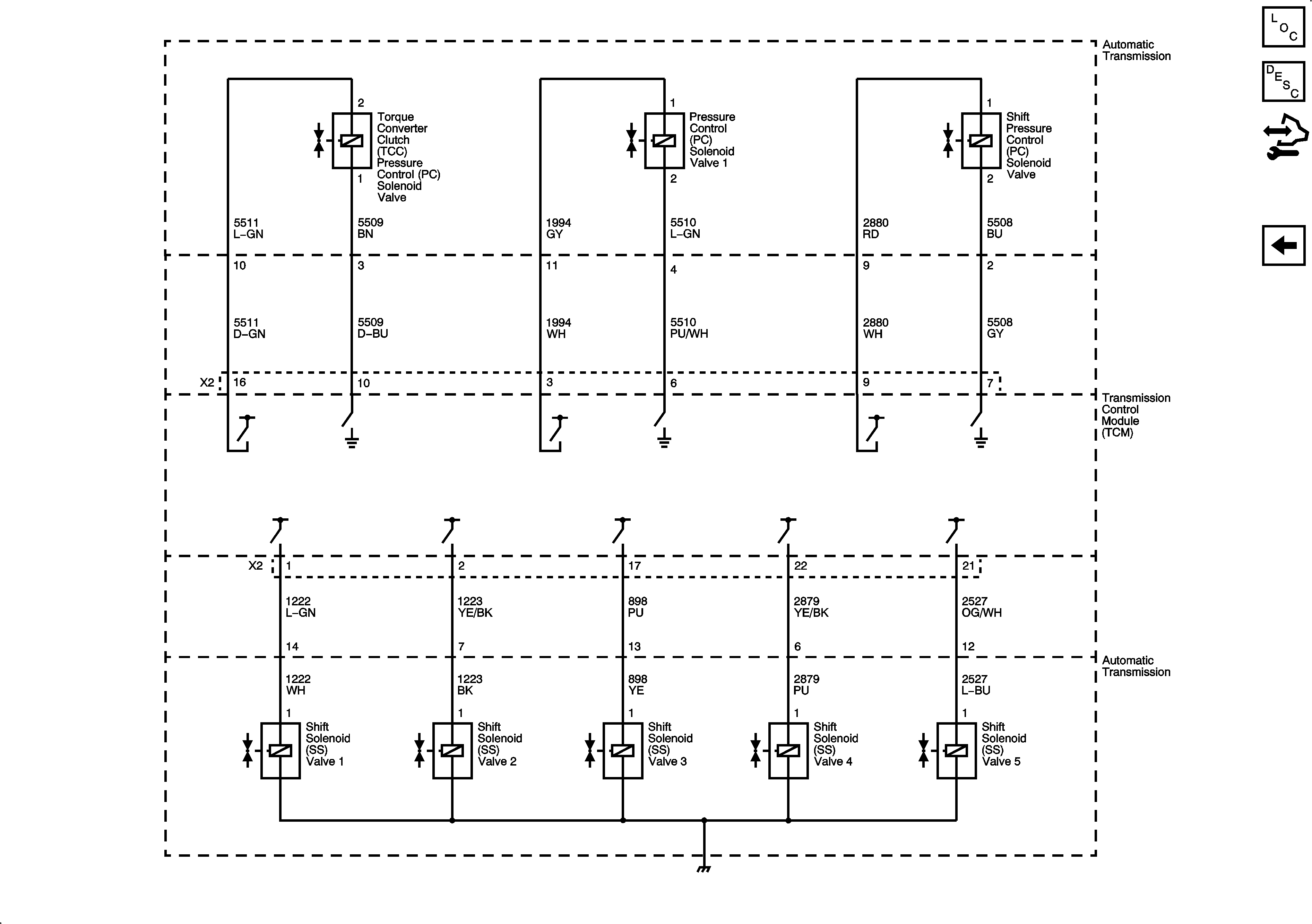
Shift and Pressure Solenoids
Power and Ground
Figure
3:
Shift and Pressure Solenoids
Master Electrical Component List
Electronic Component Description
Control Module References
ISS, OSS and TFT Sensors