GM Service Manual Online
For 1990-2009 cars only
Makes
🢒
Pontiac
🢒
2009
🢒
Torrent
🢒
Transmission
🢒
Automatic Transmission - AF33-5
🢒 Automatic Transmission Controls Schematics
Figure
1:
Power and Ground
Figure
2:
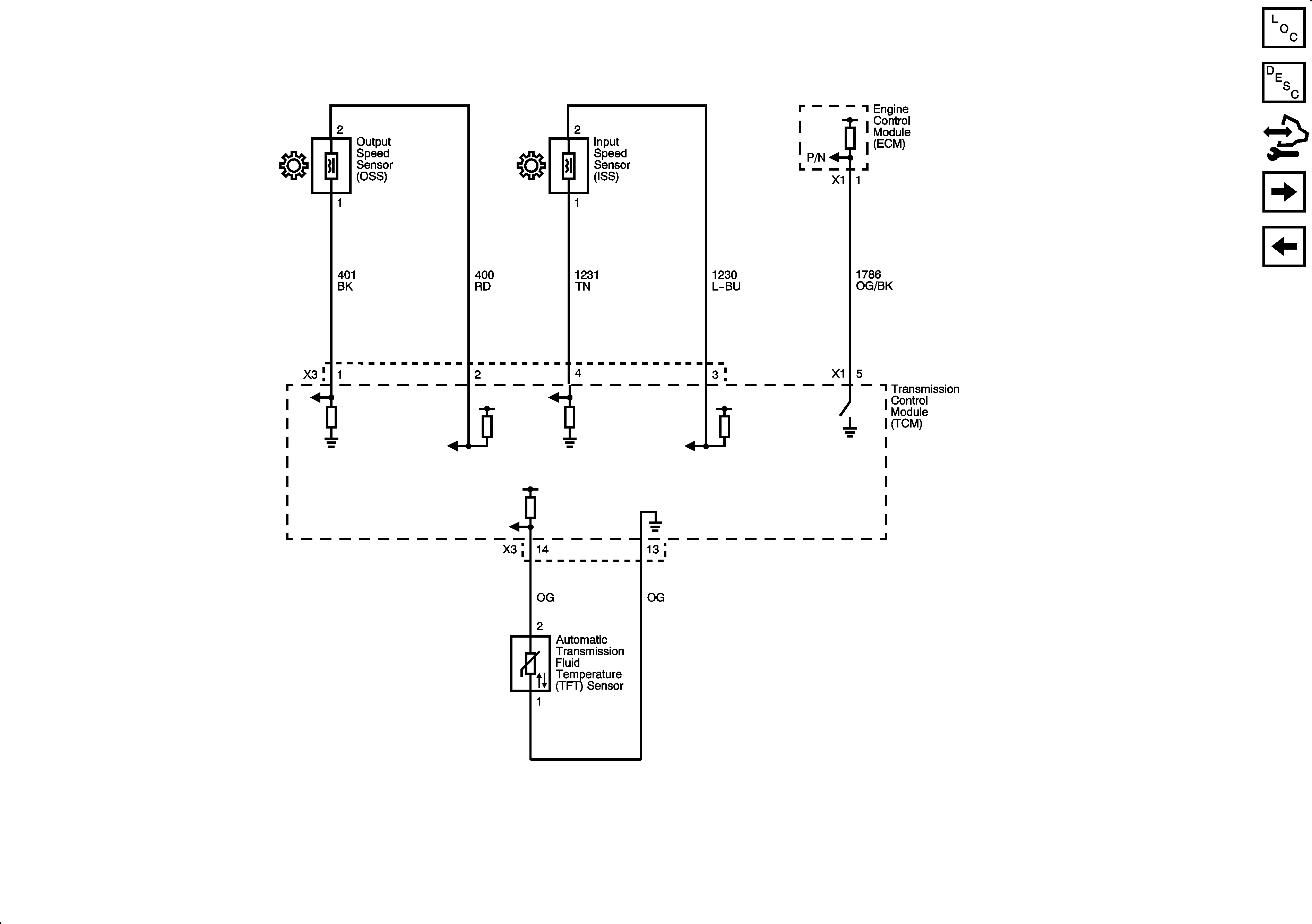
ISS, OSS, and TFT Sensors
Figure
3:
Shift and Pressure Solenoids