GM Service Manual Online
For 1990-2009 cars only

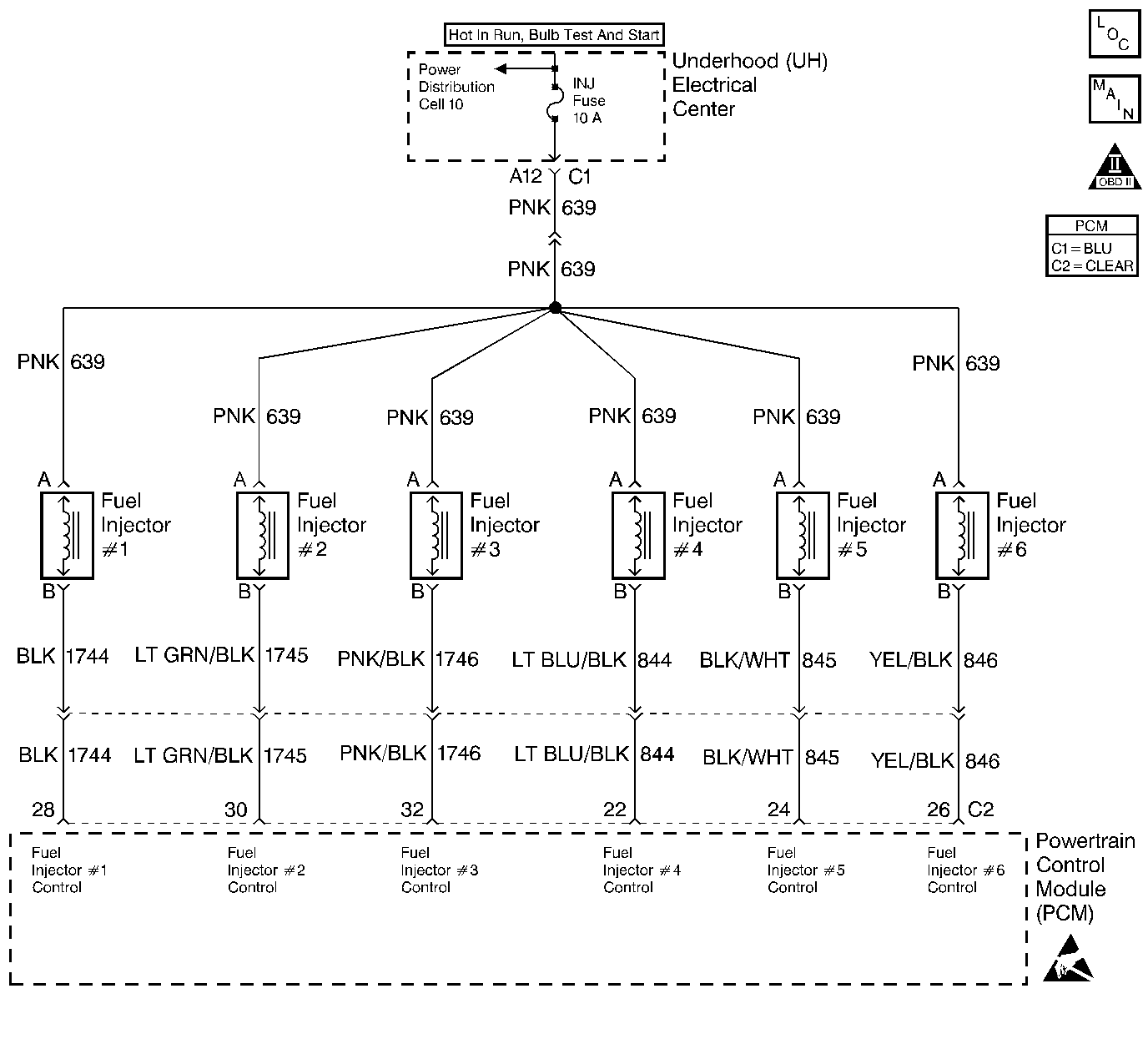
Object Number: 154866  Size: LF
Engine Controls Components
Fuel Injectors
OBD II Symbol Description Notice
Handling ESD Sensitive Parts Notice

Circuit Description

The PCM controls the fuel injector control circuit using a General FET Driver (GFD). The GFD has the ability to detect an electrical malfunction on any of the injector ignition feed or control circuits. If an electrical malfunction is detected, the GFD signals the PCM to set DTC P1200.

Conditions for Setting the DTC

    •  An incorrect voltage level is being detected on an injector driver circuit.
    •  Above condition for over 5 seconds.

Action Taken When the DTC Sets

    • The PCM will illuminate the malfunction indicator lamp (MIL) during the first trip in which the diagnostic runs and fails.
    • If equipped with traction control, the PCM will command the EBTCM via the serial data circuit to turn OFF traction control and illuminate the TRACTION OFF lamp.
    • The PCM will store conditions which were present when the DTC set as Freeze Frame and Fail Records data.

Conditions for Clearing the MIL/DTC

    • The PCM will turn OFF the MIL during the third consecutive trip in which the diagnostic has been run and passed.
    • The History DTC will clear after 40 consecutive warm-up cycles have occurred without a malfunction.
    • The DTC can be cleared by using the scan tool.

Diagnostic Aids

The misfire history counters may be useful in determining which injector circuit is faulty. If DTC P0300 was set, look at the Misfire Hist # display for each cylinder. The largest value stored in the misfire history counters will indicate the location of the faulty injector circuit or injector.

Check for the following conditions:

    •  Poor connection at PCM. Inspect harness connectors for backed out terminals, improper mating, broken locks, improperly formed or damaged terminals, and poor terminal to wire connection.
    •  Damaged harness. Inspect the wiring harness for damage. If the harness appears to be OK, observe the display on the scan tool while moving connectors and wiring harnesses related to the sensor. A change in the display will indicate the location of the fault.

Reviewing the Fail Records vehicle mileage since the diagnostic test last failed may help determine how often the condition that caused the DTC to be set occurs. This may assist in diagnosing the condition.

Test Description

The number(s) below refer to the step number(s) on the Diagnostic Table:

  1. Checks for faulty injector driver or ignition feed wiring.

Step

Action

Value(s)

Yes

No

1

Was the Powertrain On Board Diagnostic (OBD) System Check performed?

--

Go to Step 2

Go to Powertrain On Board Diagnostic (OBD) System Check

2

With the engine idling, monitor SPECIFIC DTC info for DTC P1200 on the scan tool.

Does the scan tool indicate DTC P1200 failed this ignition?

--

Go to Step 4

Go to Step 3

3

  1. Turn the ignition ON with the engine OFF.
  2. Review and record scan tool Fail Records data.
  3. Operate vehicle within Fail Records conditions as noted.
  4. Monitor SPECIFIC DTC info for DTC P1200 on the scan tool.

Does the scan tool indicate DTC P1200 failed this ignition?

--

Go to Step 4

Go to Diagnostic Aids

4

  1. Install J 34730-380 using J 34730-385 adaptor harness to 10-way fuel injector harness connector.
  2. While observing tool attempt to start engine. All LEDs for cylinders 1-6 should flash.

Did all of the LEDs flash for cylinders 1-6?

--

Go to Step 5

Go to Step 6

5

Perform the Injector Coil Test Procedure. Refer to Fuel Injector Solenoid Coil Test .

Is the action complete?

--

Go to Step 12

--

6

Did some of the of the LEDs flash for cylinders 1-6?

--

Go to Step 8

Go to Step 7

7

  1. Check the wire harness ignition feed circuit between the fuse and the 10-way injector connector for an open or short to ground.
  2. If a problem is found, repair as necessary. Refer to Repair Procedures in Electrical Diagnosis.

Was a problem found?

--

Go to Step 12

Go to Step 9

8

  1. Check the injector driver circuits with the LEDs that did not flash for opens, shorts to voltage and shorts to grounds.
  2. If a problem is found, repair as necessary. Refer to Repair procedures in Electrical Diagnosis.

Was problem found?

--

Go to Step 12

Go to Step 10

9

  1. Check for poor terminal connections.
  2. If a problem is found, replace faulty terminals.

Is the action complete?

--

Go to Step 12

--

10

  1. Check for a poor terminal connection at the injector connectors.
  2. If a problem is found, replace faulty terminals. Refer to Repair procedures in Electrical Diagnosis.

Was a problem found?

--

Go to Step 12

Go to Step 11

11

Replace the PCM.

Important: :  Replacement PCM must be programmed. Refer to Powertrain Control Module Replacement/Programming .

Is the action complete?

--

Go to Step 12

--

12

  1. Review and record scan tool Fail Records data.
  2. Clear DTCs.
  3. Operate vehicle within Fail Records conditions as noted.
  4. Monitor SPECIFIC DTC info for DTC P1200 on the scan tool.

Does the scan tool indicate DTC P1200 failed this ign?

--

Go to Step 2

Repair complete. If a driveability symptom still exists, refer to Symptoms