GM Service Manual Online
For 1990-2009 cars only
Makes
🢒
Pontiac
🢒
1998
🢒
Trans Sport Ext.
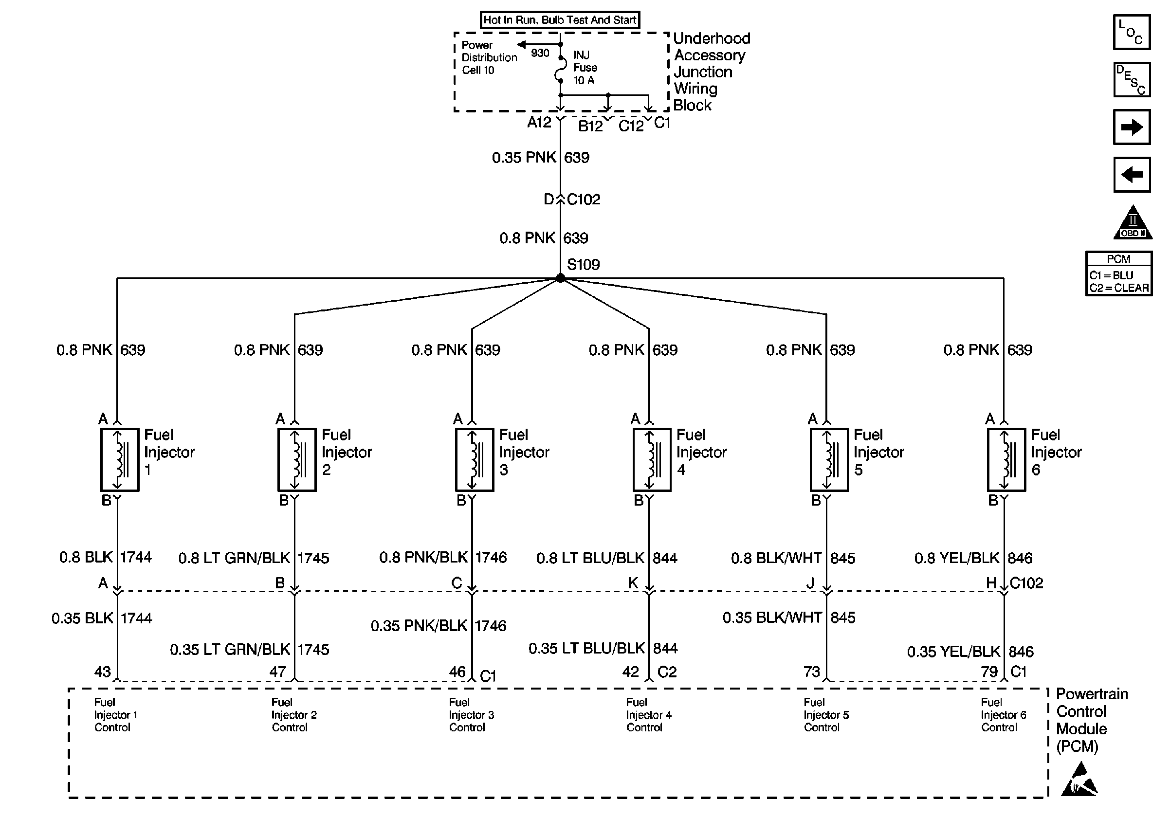
🢒 Fuel Injectors
Fuel Injectors
Fuel Injectors
Engine Controls Components
Powertrain Control Module Description
Engine Data Sensors, A/C Refrig Press, TP, MAP, ECT, IAT
Fuel Control
OBD II Symbol Description Notice
Engine Controls Connector End Views
Cell 10: Underhood Accessory Wiring Junction Block
ESD Notice