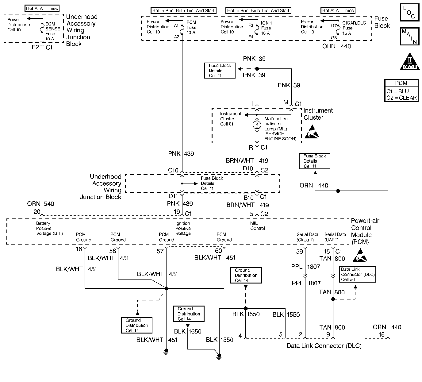
The PCM uses the UART serial data line (CKT 800) to communicate with various other components and systems within the vehicle. If the PCM does not receive data from the Electronic Brake and Traction Control Module (EBTCM), the PCM will store DTC P1573 indicating loss of communication with the ABS/TCS system.
The PCM has detected a PCM - EBTCM communication error for 0.5 second.
| • | The PCM will not illuminate the malfunction indicator lamp (MIL). |
| • | The PCM will store conditions which were present when the DTC set as Failure Records data only. This information will not be stored as Freeze Frame data. |
| • | A History DTC will clear after 40 consecutive warm-up cycles have occurred without a malfunction. |
| • | The DTC can be cleared by using the scan tool Clear Info function. |
An intermittent may be caused by a poor connection, rubbed through wire insulation, or a wire broken inside the insulation. Check for the following conditions:
| • | Poor Connection or Damaged Harness. Inspect the vehicle wiring harness for an open or short to ground in CKT 800, improper mating, broken locks, improperly formed or damaged terminals, poor terminal to wire connection, and damaged harness. |
| • | Intermittent Test--Observe ABS data on the scan tool while moving harness and related connectors. If failure is induced, the scan tool data will stop updating. This may help to isolate the location of the malfunction. |
| • | If the above items have been checked and no problem is found but DTC P1573 continues to set, replace the PCM. |
Reviewing the Fail Records vehicle mileage after the diagnostic test last failed may help determine how often the condition that caused the DTC to be set occurs. This may assist in diagnosing the condition.
The number(s) below refer to the step number(s) on the Diagnostic Table:
Checks to see if the Electronic Brake and Traction Control Module (EBTCM) is able to transmit data and ensures that CKT 800 to the EBTCM is not open. Refer to Powertrain Control Module Replacement/Programming .
Step | Action | Value(s) | Yes | No |
|---|---|---|---|---|
1 | Was the Powertrain OBD System Check performed? | -- | ||
Attempt to select ABS data with the scan tool. Can ABS data be displayed? | -- | |||
3 |
Was a problem found? | -- | ||
4 |
Does voltage constantly vary between the specified values? | 0-5V | Go to UART Data Line in Electrical Diagnosis | |
5 |
Was a problem found? | -- | Go to Diagnostic Aids | |
6 |
Was a problem found? | -- | ||
7 | Replace the EBTCM. Refer to Electronic Brake and Traction Control Module Replacement in Antilock Brake System. Is the action complete? | -- | -- | |
8 |
Does the scan tool indicate DTC P1573 failed? | -- | System OK |