|
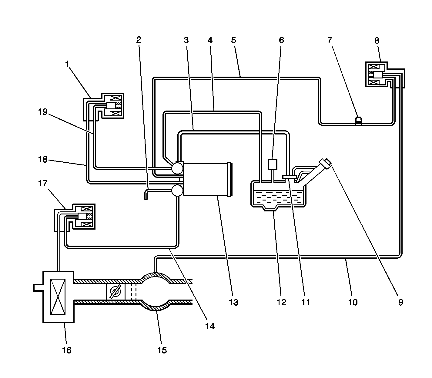
| (1) | EVAP Pressure Switching Solenoid |
| (2) | Drain Line |
| (3) | ORVR Vent Line, to FLVV |
| (4) | EVAP Vapor Line |
| (5) | Purge Line from Canister |
| (6) | Fuel Tank Pressure Sensor |
| (7) | EVAP Service Port |
| (8) | EVAP Canister Purge Solenoid Valve |
| (9) | Fuel Filler Cap |
| (10) | Purge Line to Engine |
| (11) | Fill Limiter Vent Valve (FLVV) |
| (12) | Fuel Tank |
| (13) | EVAP Canister |
| (14) | Air Inlet Line |
| (15) | Throttle Body |
| (16) | Air Cleaner |
| (17) | EVAP Canister Vent Solenoid Valve |
| (18) | EVAP Vapor Pressure Line, canister and purge side |
| (19) | EVAP Vapor Pressure Line, fuel tank side |