GM Service Manual Online
For 1990-2009 cars only
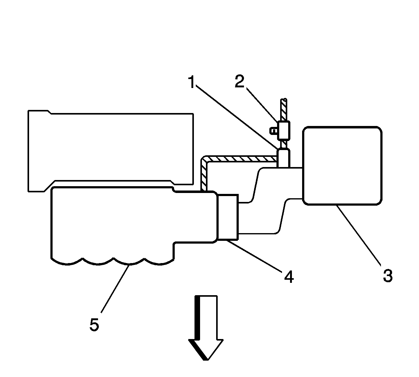
Figure 1:

1.8L - LV6 FWD


Object Number: 1457624  Size: SH
(1)EVAP Canister Purge Solenoid
(2)EVAP Service Port
(3)Air Cleaner
(4)Throttle Body
(5)Intake Manifold
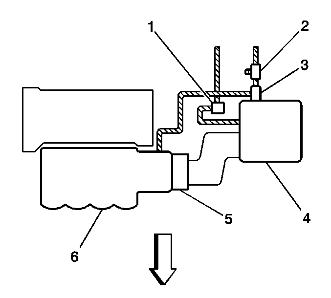
Figure 2:

1.8L - LV6 AWD


Object Number: 850897  Size: SH
(1)EVAP Canister Vent Solenoid
(2)EVAP Service Port
(3)EVAP Canister Purge Solenoid
(4)Air Cleaner
(5)Throttle Body
(6)Intake Manifold