GM Service Manual Online
For 1990-2009 cars only

Position

Solenoid

Clutch

Brake

1-Way Clutch

Shift 1

Shift 2

Timing

C1

C2

C3

B1

B2

B3

F1

F2

R

V is less than 9 km/h (5 mph)

ON

ON

ON

OFF

OFF

ON

OFF

OFF

ON

OFF

OFF

V is greater than or equal to 9 km/h (5 mph)

ON

ON

ON

OFF

OFF

OFF

OFF

OFF

OFF

OFF

OFF


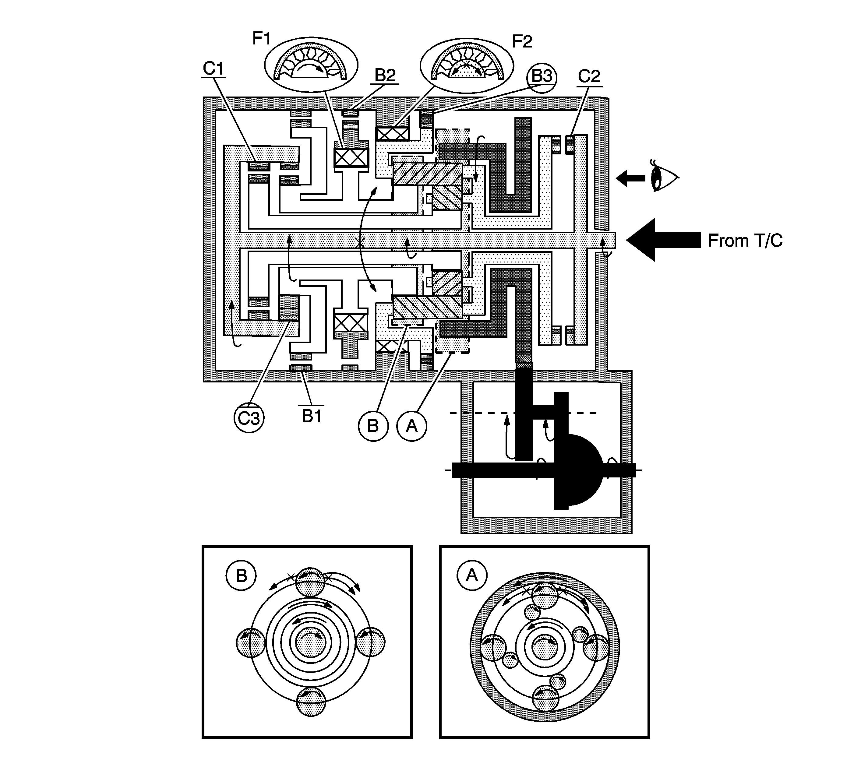
Object Number: 1248566  Size: LF

A. Front Planetary Gear

B. Rear Planetary Gear

Reverse Gear

  1. The input shaft rotates clockwise.
  2. When the reverse clutch (C3) operates, it connects the input shaft to the rear planetary sun gear.

  3. The planetary long pinion rotates itself counterclockwise.
  4. When the 1st and reverse brake (3) operates, it locks and rotates the planetary carrier.
  5. The ring gear rotates counterclockwise.
  6. The counter drive gear rotates counterclockwise.
  7. The counter driven gear rotates clockwise.
  8. The differential gear drive pinion rotates clockwise.
  9. The differential gear rotates counterclockwise.

Engine Brake

The driving force is connected to the input shaft directory without the 1-way clutch. Therefore the engine brake operates.