GM Service Manual Online
For 1990-2009 cars only

Position

Solenoid

Clutch

Brake

1-Way Clutch

Shift 1

Shift 2

Timing

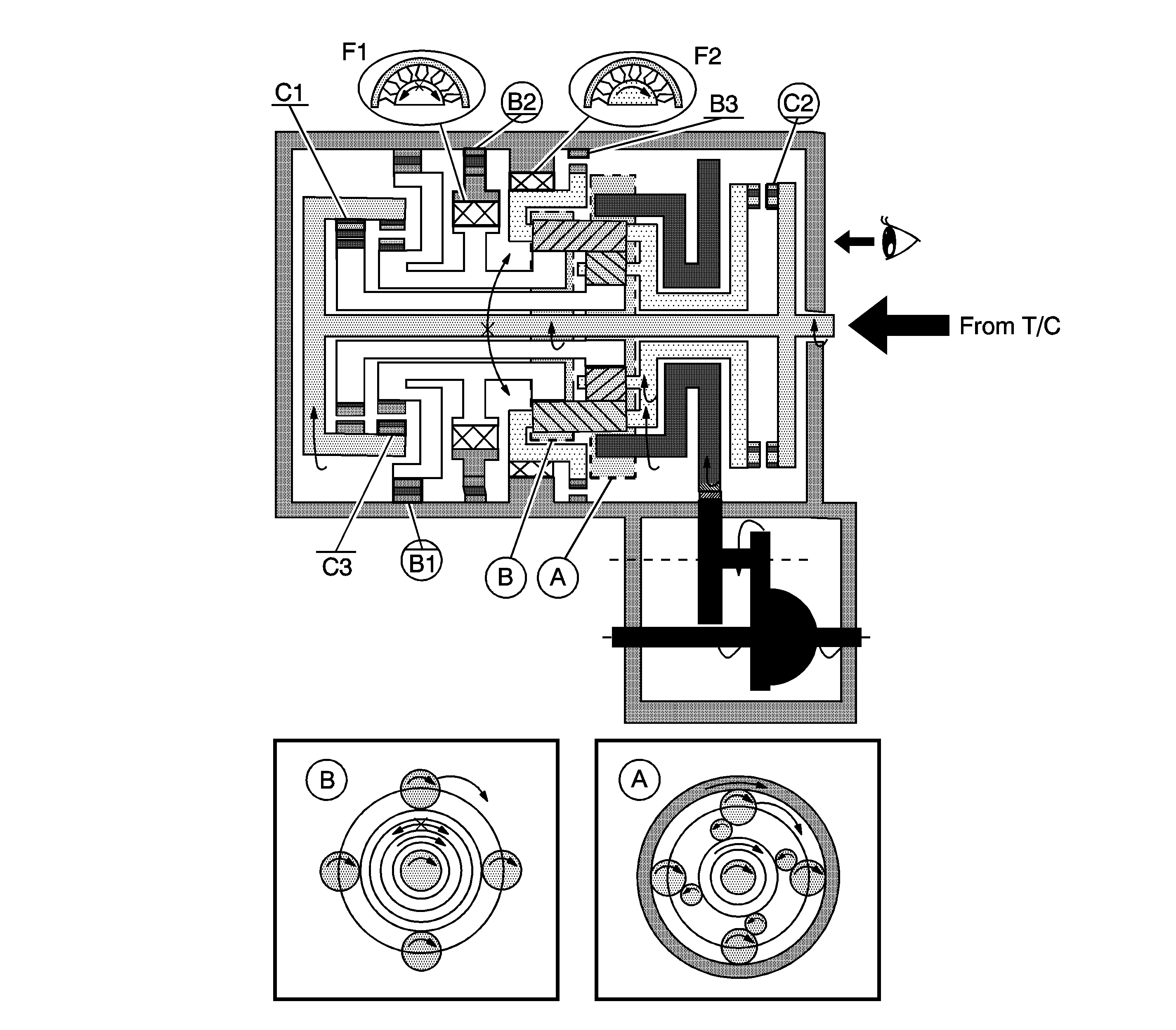
C1

C2

C3

B1

B2

B3

F1

F2

D

4th

OFF

ON

OFF

OFF

ON

OFF

ON

ON

OFF

OFF

OFF


Object Number: 1248565  Size: LF

A. Front Planetary Gear

B. Rear Planetary Gear

D - 4th Gear

  1. The input shaft rotates clockwise.
  2. When the direct clutch (C2) operates, it connects the input shaft to the planetary carrier.

  3. The planetary carrier revolves clockwise.
  4. The planetary long pinion rotates itself clockwise.
  5. The rear planetary sun gear is going to rotate counterclockwise.
  6. When the O/D and 2nd brake (B1) operates, it rotates the planetary sun gear.

  7. The planetary long pinion revolves clockwise while rotating itself clockwise.
  8. The ring gear rotates clockwise.
  9. The counter drive gear rotates clockwise.
  10. The counter driven gear rotates counterclockwise.
  11. The differential gear drive pinion rotates counterclockwise.
  12. The differential gear rotates clockwise.

Engine Brake

The driving force is connected to the input shaft directory without the 1-way clutch. Therefore the engine brake operates.