GM Service Manual Online
For 1990-2009 cars only
Makes
🢒
Pontiac
🢒
2004
🢒
Wave
🢒
HVAC
🢒
Heating, Ventilation and Air Conditioning
🢒 Air Conditioning Refrigerant Flow Description and Operation
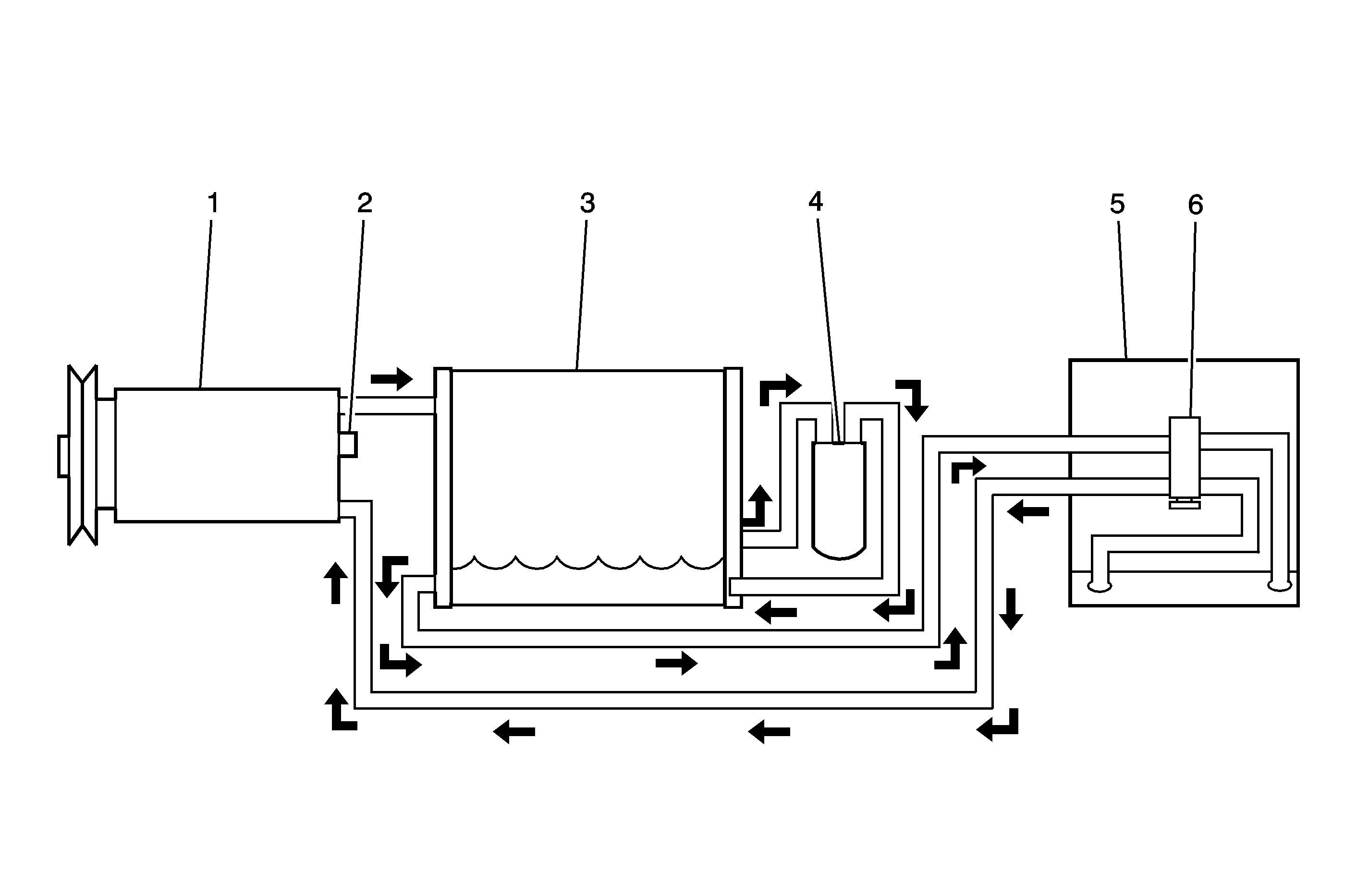
(1)
Compressor
(2)
Pressure Relief Valve
(3)
Condenser
(4)
Receiver-Dryer
(5)
Evaporator
(6)
Expansion Valve