GM Service Manual Online
For 1990-2009 cars only
Makes
🢒
Pontiac
🢒
2005
🢒
Wave
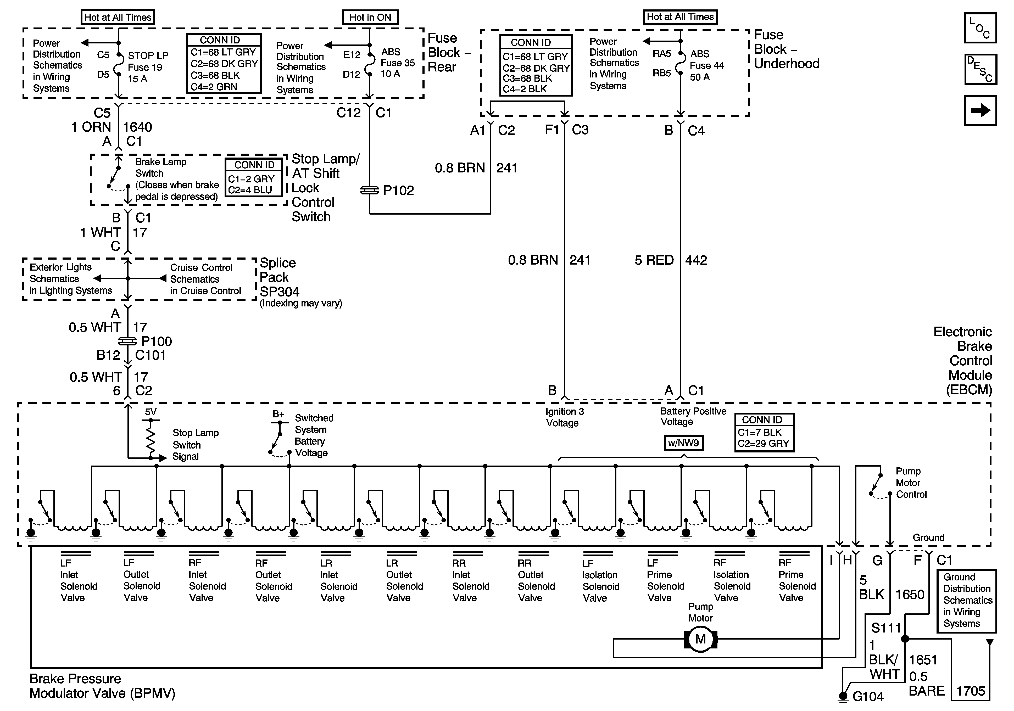
🢒 Power, Ground, and the BPMV Valve - 3.8L
Power, Ground, and the BPMV Valve - 3.8L
Power, Ground, and the BPMV Valve - 3.8L
TSIG/HAZ, STOP LP, AUDIO, and CD Fuses
IGN3 RR, and ABS Fuses (Fuse Block Rear)
ABS, PCM BATT, andCool Fan 1 Fuse - 3.8L
Stop Lamps
Cruise Control Module, and VSS
G104 and G105 - 3.8L
Master Electrical Component List
ABS Description and Operation
Power, Ground, and the BPMV Valve - 4.6L