GM Service Manual Online
For 1990-2009 cars only
Makes
🢒
Pontiac
🢒
2005
🢒
Wave
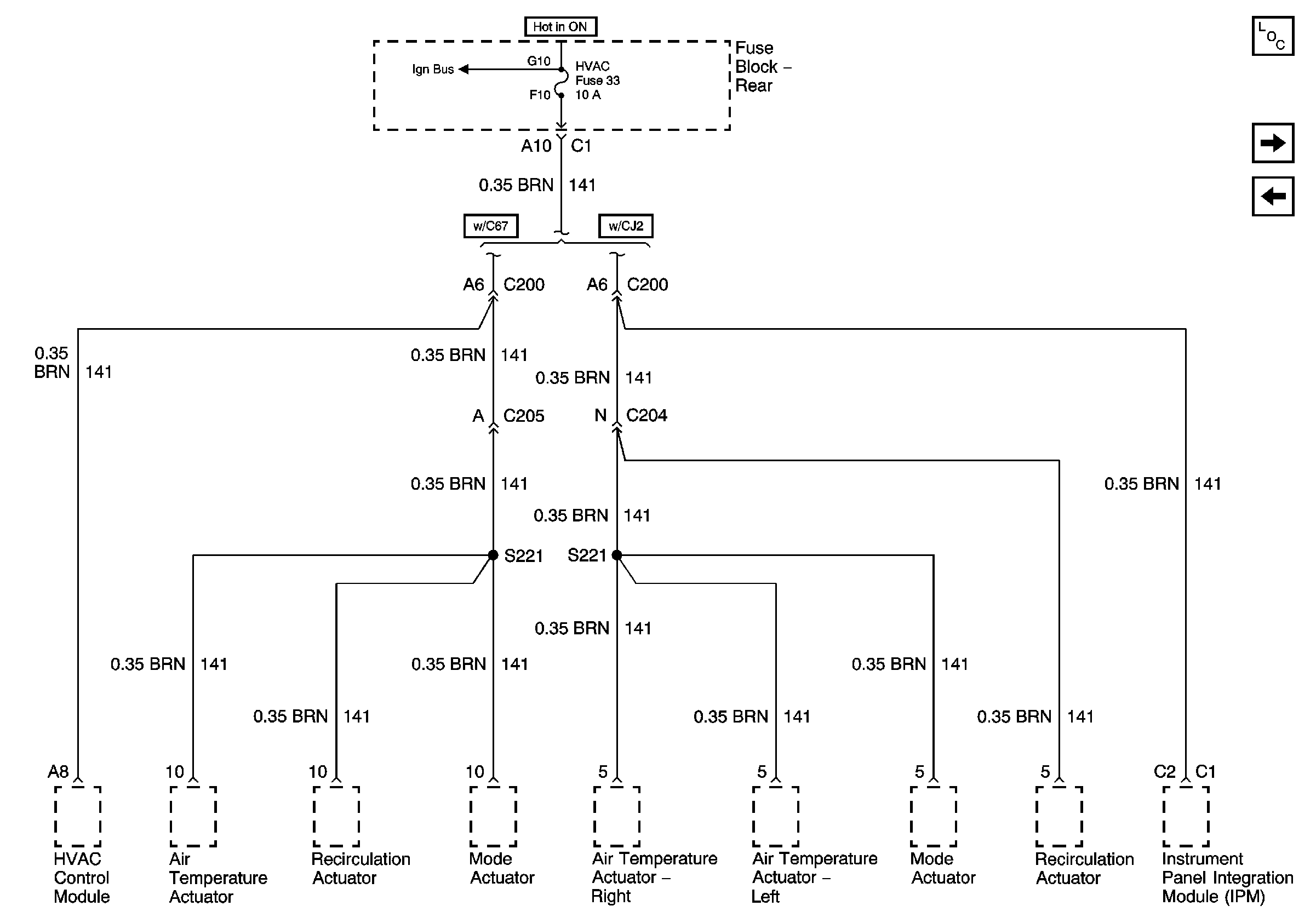
🢒 HVAC Fuse
HVAC Fuse
HVAC Fuse
Master Electrical Component List
HVAC BLO, SDAR, and AUDIO AMP Fuses
IGN3 RR, and ABS Fuses (Fuse Block Rear)