GM Service Manual Online
For 1990-2009 cars only
Makes
🢒
Pontiac
🢒
2005
🢒
Wave
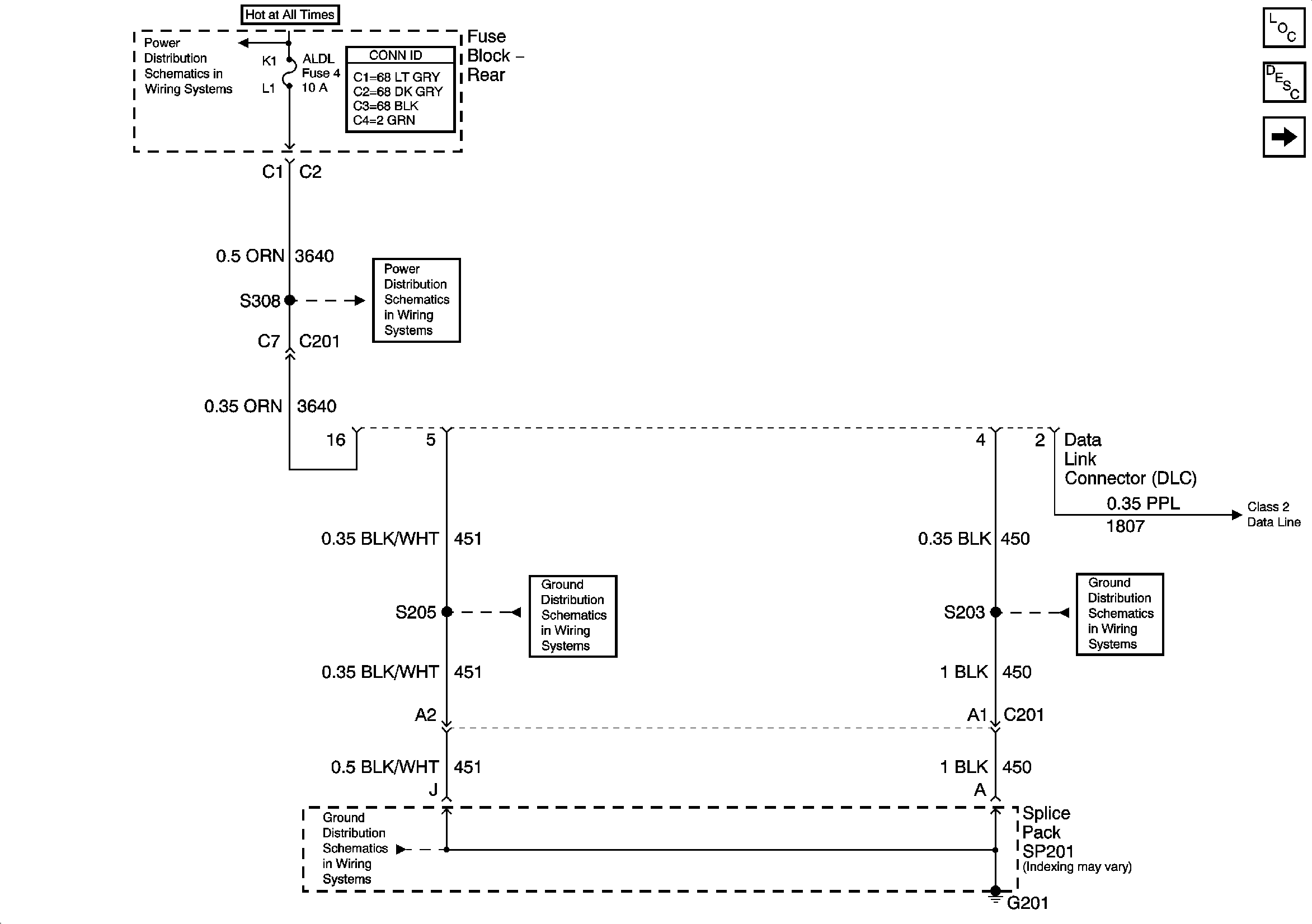
🢒 DLC Power and Ground
DLC Power and Ground
DLC Power and Ground
Master Electrical Component List
Data Link Communications Description and Operation
Serial Data Class 2
ELC, RR DEFOG, and ALDL Fuses
ELC, RR DEFOG, and ALDL Fuses
G201 - 2 of 2
G201 - 1 of 2
G201 - 2 of 2